Revista ATAM Vol. 36 No. 3

Page 1

Volumen 36 No. 3

JULIO-SEPTIEMBRE DE 2023

XLIII CONVENCIÓN Y EXPOATAM 2023

“Gonzalo Gómez Gómez”

Valorización de vinazas sometidas a un tratamiento anaerobio termofílico, propuestas de mejora, un estudio de caso exitoso

PONENCIA MAGISTRAL

“Resultados de la zafra 2022/2023”

MESAS REGIONALES Diversificación productiva:

“Bagazo de caña de azúcar” “Cachaza de caña de azúcar y residuales de procesos relacionados” “Azúcar y mieles”

Nuestra portada:

Don Gonzalo Gómez Gómez

Por: Mtro. Gregorio Leyva

Alimentación, agua y agricultura sustentable.

TRABAJOS TÉCNICOS

Valorización de vinazas sometidas a un tratamiento anaerobio termofílico, propuestas de mejora, un estudio de caso exitoso

Distribución de especies del complejo barrenador del tallo de la caña de azúcar en la región Córdoba-Golfo

MESAS REGIONALES Y WEBINARS

Diversificación productiva: “Bagazo de caña de azúcar” 27

Diversificación productiva: “Cachaza de caña de azúcar y residuales de procesos relacionados”

Edición trimestral

Volumen 36 Número 3

JULIO-SEPTIEMBRE 2023

Publicación y distribución: Asociación de Técnicos Azucareros de México, A.C.

Año 36, No. 3, JULIO-SEPTIEMBRE 2023, es una publicación trimestral editada por la Asociación de Técnicos Azucareros de México, A.C. Río Niágara 11 Colonia Cuauhtémoc México, CDMX C.P. 06500 Tel.: +52 (55) 55145121 y (55) 55142567 www.atamexico.mx atam@atamexico.com.mx

Editor responsable: C.P. Guillermo Gómez Sánchez Reservas de Derechos al Uso Exclusivo No. 04-2022-052617580500-203 otorgado por el Instituto Nacional del Derecho de Autor, Licitud de Título y contenido en trámite. Permiso SEPOMEX en trámite. Queda estrictamente prohibida la reproducción total o parcial de los contenidos e imágenes de la publicación sin previa autorización de la Asociación de Técnicos Azucareros de México, A.C.

31

Diversificación productiva: “Azúcar y mieles” 33 XLIII CONVENCIÓN Y EXPOATAM 2023

“Gonzalo Gómez Gómez” 40 PONENCIA MAGISTRAL

“Resultados de la zafra 2022/2023” 43 LAS MUJERES Y LA INDUSTRIA AZUCARERA

Una reflexión a propósito de la ganadora del premio Nobel de economía Claudia Goldin 47 INFORMES Y REPORTES

Reporte de Normalización para la Agroindustria Nacional de la Caña de Azúcar. Comité Técnico de Normalización Nacional de la Industria Azucarera y Alcoholera Julio-Septiembre 2023

50 LA INDUSTRIA AZUCARERA Y SU GENTE

Benjamín Sandoval García

LAS OPINIONES EXPRESADAS POR LOS AUTORES Y ESCRITORES, NO REFLEJAN LA POSTURA DE ATAM Y DEL EDITOR Índice 2 Consejo Directivo 2022-2024. 3 Editorial. 4 CIMMYT
6
17
23
CONGRESOS,
29 SENASICA-ATAM

Consejo Directivo 2022-2024

PRESIDENTE

C.P. Guillermo Gómez Sánchez

VICEPRESIDENTE

Ing. Rafael Rivera Aguilar

TESORERO

Lic. Cinthya Selene Díaz Aguirre

SECRETARIO

Lic. Jorge J. Martínez Licona

DIRECTOR TÉCNICO

Ing. Manuel Enríquez Poy

CONSEJO DE HONOR Y VIGILANCIA

Ing. Fernando Martínez Sánchez

Dr. Israel Gómez Juárez

Arq. Alberto Obregón Sáenz

Ing. Manuel Enríquez Poy

Lic. Jorge J. Martínez Licona

Lic. Leopoldo Ortiz Martínez

ASUNTOS JURÍDICOS

Lic. Jorge J. Martínez Licona

RELACIONES CON INSTITUCIONES DE INVESTIGACIÓN

Dr. Francisco Hernández Rosas

ENLACE Y PROMOCIÓN

Ing. Fernando Martínez Sánchez

Editorial

Alimentación, agua y agricultura sustentable

En el marco del Día Mundial de la Alimentación (16 de octubre) se destaca la importancia de difundir e implementar prácticas sostenibles que permitan optimizar el consumo de agua en la agricultura.

Trabajos Técnicos

Valorización de vinazas sometidas a un tratamiento anaerobio termofílico, propuestas de mejora, un estudio de caso exitoso

Por: Rosario Elizabeth Correa-López1, Lucero Gaspar-Mendoza1, Salvador Pérez-Barrera1, Daniel Martínez-Arellano1, Marisela Bernal-González1; Julio Alberto Solís-Fuentes2, María del Carmen Durán-Domínguez-de-Bazúa*1

1. Universidad Nacional Autónoma de México, UNAM, Facultad de Química, Departamento de Ingeniería Química, Laboratorios 301, 302 y 303 de Ingeniería Química Ambiental y de Química Ambiental, Conjunto “E”, Edificio E-3 Alimentos y Química Ambiental, Ciudad Universitaria, Av. Universidad 3000, 04510 Ciudad de México, México

2. Universidad Veracruzana, Instituto de Ciencias Básicas, Xalapa de Enríquez, Veracruz, México . Autor de correspondencia: mcduran@quimica.unam.mx(*1)

!"#$"%&'%()*)+",-.*%/)%0-*"1"2 3"/"45"/"%/)%6"25"7)/"8%9:&&;

!"#$%&&'()* $+*+,-)#.* /0!1$2 34%'5-.+),+*$+*678*+)*-9%-:*"+:'$%-.+:* /;+":#)-:1$2 <')-=-:>*&#):'$+"-)$#*4%+*?*0!1$*$+*3,8@* 9+)+"-*?A*0!1$*$+*5')-=-: !" ABC*CCC

FAC %&"
%'"
?*HCC &""
A*GCC &'"
D*CCC
DEC $" BCC*CCC
?*CCC*CCC ?*GGC
?*ACC*CCC
?*ECC*CCC
A*CCC*CCC

!"#$%&'()'*+,$-.&+'/-'/-+0"1&2"34'05%."2&.-40-'&2671&/6+'7&%&' +-7&%&2"64-+'0-%4&%"&+ 89:;<='8>!<'?&+-'1@,$"/&='8A!<'?1$B6'/-'C&76%' 8%-2$7-%&/6'/-':&%%6+6DE$F6G'-0'&1)='HIIJ<

!"#$%&'H)';61$.4&'&$K"1"&%'8%-20"?"2&/6%&' L'&#60&/6%&<'8A"-%& E&%0@4-G='HI(M<

!"#$"%9'%6"+",5)+-1",-.*%/)%$"2%0-*"1"2%/)%$"%,"7"%/)%"1<,"+%/)%/-=)+)*5)2%)25>/-?2%)%-*0)25-@",-?*)2 !"#$%&'

A'$@BC<'B*!+,-5

"&2(='=#> "&2(='=#>*!+,-.

;'(&= EF23'B*!:! G'=2@23'B H'I&%J#2&!*!+,-+

K#=8L# H#$#B#=!'(! #$)*!+,-.

K&2B@$'B M&3=LI<'B!'(!#$)*! +,+,

E#89#3& N&&=!:! M&7'=& O#3J$$#*! +,-.

E#89#3& N&&=!:! M&7'=& O#3J$$#*! +,-.

+,,5

+,,5

$:#;<=>?)@ABA>C>D# -:#>E='A>C>D# +:#BA')<'A>C>D 012:#0E&C=>C#FA<G?H&A)C#>E#<IH/E=<D#042:#0E&C=>C#G?H&A)C#>E#<IH/E=<D#56:#'JKA><'#@<@CKE'D#55D#5JKA><'# '?'!E=>A><'D#556:#5JKA><'#'?'!E=>A><'#@<@CKE'D#8:#8A@LJ/E=<D#9:#!<@C'A<D#,2":#M<'NC@<'D#52":#5?KNC@<'

!" $# %&'()&* +# %),* -# %./(&!* 012# %/(3* 042# %/(3* 56# %/(3* 55# %&3(3* 576# %/(3* 556# %/(3* 8# %/(3* 9 %/(3* ,2" %/(3* !"! $%&'(
/)+0 0.)1 2)3) 2)3) 2)3) +4+ -.)5 ,)/./6 -0)4 2)3 2)3) 2)3) 2)3) 2)3)
0).6 -4). -),5 -,-6)+ 2)3) 6+ /+). 2)3) 00)/ 2)3) ,)1/ ,),4 1 2)3) 2)3) "#>(#?'3#*!+,-- /)+. -4)/ -)05 -,0- -0 /+ /6)6 2)3 05 2)3) ,). +)- ,)-5 +)41 "#=9<@>!:!
/)06 4+)- 2)3) -,6, 6+ .4 /.)0 2)3 2)3) -5)+5 ,)-1 2)3) ,)04 6)1+
"#$%&!'(!#$)*!+,-.
"#7#89&!:! ;<9#=('*!+,-5
/)10 +,)+ 2)3) 2)3) 4. 41 0+)- 2)3) +4)/ 6)4/ 2)3) 2)3) 2)3) -,).
/).. 2)3) 2)3) 2)3) 4- 1+ 46)4 2)3) 04)- 2)3) ,),- 2)3) 2)3) 2)3)
0)+6 2)3) 2)3) 2)3) 2)3) /+ ++), 2)3) -.)+ 2)3) 2)3) 2)3) 2)3) ,)+1
/)/ +-)+ 2)3) -,-0 +/ 4, 0,), ,),-06 1 05 -0)61 ,)5- 2)3) ,)-. +)4
0).6 2)3) 2)3) 2)3) 2)3) 2)3) /+). 2)3) 00 2)3) 2)3) 2)3 2)3) 2)3)
/)06 2)3) 2)3) 2)3 2)3 2)3 /1)4 2)3 /- 2)3 2)3 2)3 2)3 2)3 MJ28P2 Q8'$#>*!
/)0/ +-). 2)3) 2)3) 41 -,, 56)0 +)+,5 40)5 5)50 2)3) 2)3) 2)3) 1),4 MJ28P2
/)+5 +4)6 2)3) 2)3) .5 --4 .-)+ -)1,4 40)5 1)6. 2)3) 2)3) 2)3) 5)-6
Q8'$#>*!

!"#$"%A' B"5?2%)C4)+-D)*5"$)2%/)$%5+"5"D-)*5?%"*")+?#-?%/)%0-*"1" 4+?0)*-)*5)2%/)%$"%4+?/>,,-.*%/)%)5"*?$%"%4"+5-+%/)%,"7"%/)%"1<,"+ ) *+ +$,-./"%01.2,(3&4( %&01#$%(56$4"7&,( 8#.4(&,(4.#%$'9

"&2(='=#> '(!#$)*!+,+,

,)-1 G#=#3#!'(!#$)*!-..4 34 %+'52 R-6S E" ., -0, 6 5)1 1. ,)00 Z<7#= '(!#$)* +,,1

)) *%+' R6)5S E" 0)5 ,)-4 +/ 44 U3 MJ2(#$#*!-..)) %5'2 R+)4S E" 6 6)0 ,)-4 6+)1 [55 /,\ H#2(&> '(!#$)*!+,-/ )( *%+' R1,,,,S E"! ]^<I& 0-)6 ,)/6 +4)6 1+ ,)/+ H&<B#!'(!#$)*!-..+

6: "#$%#&'()&'!#*! ;+! 8),!*-!.-*(&-/'0'+! O5 12)'!&#340)'/!34*(5(4.'+! P;,!6#/'7'3!0#!.'8'+! 042$,!9#$'*0'!:);$4.'!0#!-<;2#*-!#*!#/!4*=/)#*(#+ 6Q": "4#$%-!0#!&#340#*.4'!>40&?)/4.-+! >: 0;'3+! 6;2%&': "'3'!0#!.'&2'!-&2?*4.'!$?<4$'+! R#042,!@=4.4#*.4'!0#!(&'('$4#*(-!.-$-!A!&#$-B40-!0#!9CD S?/<,!E)2-! 0#!.'8'!0#!'7F.'&+!GH",!$#('*-+T,!I&-0)..4J*!0#!GH" #*!K!K $ 0 $+!L#'.(-&!'*'#&-M4-!0#!M4-$'3'!4*$-B4/47'0'!0#!=/)E-!>-&47-*('/!N)*+,- !<L#'?'#'A/KC'#E=# A=/KU'OD# L#'.(-&!.-*(4*)'$#*(#!'24('0-!0#!0-3!#('%'3 V. 0!12W#!<L#'?'#'A/KC'#E=#A=/KU'O+!L#'.(-&!'*'#&-M4-!0#!/#.>-!0#!/-0-3!0#!=/)E-!'3.#*0#*(#!N3*!,W#!<L# '?'#'A/KC'#E=#A=/KU'XD#L#'.(-&!'*'#&-M4-!0#!/#.>-!0#!/-0-3!.-*!=4/(&-!>;M&40-!N*!,42- !<L#'?'#'A/KC'#E=#A=/KU'XD#L#'.(-&!'*'#&-M4-!0#!/#.>-!=/)404=4.'0-!N*4,2W# !<L#'?'#'A/KC'#E=#A=/KU'O

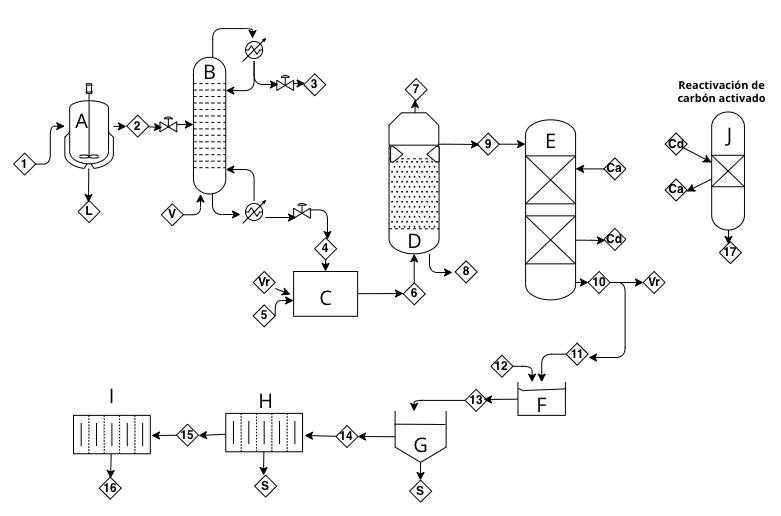
El aprovechamiento de las vinazas y sus componentes valiosos es de suma importancia puesto que representan un valor económico para la industria, ya que a partir de su procesamiento se han encontrado grandes aplicaciones como la generación de biogás, abonos agrícolas, la fertirrigación y su variante de enmienda orgánica, su recirculación en el proceso de producción de etanol (Machado-Loor y Romero-Padilla, 2019) y, recientemente, el uso de los polifenoles en la medicina (Gaspar-Mendoza et al., 2022; Leyra-Tobilla, 2016). Las vinazas tienen un gran potencial para la producción de biofertilizantes, puesto que se sabe que tienen efectos bené cos para recuperar suelos pobres y aumentar la microora (Alvarado-Aguayo y Abad-Sánchez, 2018; Bautista-Zúñiga et al., 2000). Si, además de ello, se aprovecha previamente para la producción de biogás y la separación de sus polifenoles, se disminuirá su desperdicio y el impacto ambiental que causa al no aprovecharse (Cordovés-Herrera et al., 1997). La producción de biogás (principalmente metano) a partir de las vinazas es la mejor vía para su tratamiento, el cual puede ser utilizado con diversos nes, principalmente la generación de energía. Primeramente, debe ser desulfurado para evitar daños a motores o almacenes debido a su alto poder corrosivo, por lo que se recomienda el diseño de biorre nerías y bio ltros para su puri cación que, además, resulta importante para la disminución del impacto ambiental por combustibles fósiles y otras ventajas como la remoción e ciente de la DQO, los bajos costos de inversión, de operación y de mantenimiento (Castro-González, 2004; Russo et al., 1985; Veana et al., 2019). Las vinazas pueden ser reaprovechadas al utilizar los subproductos generados en su tratamiento, esencialmente polifenoles y biogás rico en metano. En la literatura se encuentran varios diseños de tratamiento de vinazas los cuales dependerán de su naturaleza, las tecnologías y las características que se desean de los subproductos. En la Figura 3 se aprecia un esquema del proceso de reaprovechamiento de vinazas propuesto por Correa-López (2022) y complementado con las propuestas de otros autores. Consta de un tratamiento primario dado por una laguna de sedimentación donde se almacenan las vinazas y ayuda con la remoción de hasta el 90% de sólidos suspendidos, la digestión que se lleva a cabo en el RALLFA, la adsorción-desorción de los polifenoles y un tratamiento secundario (aerobio), el cual puede ser diseñado con base en el espacio, inversión y características sicoquímicas que el e uente nal requiera. Pueden usarse ltros biológicos, lagunas facultativas, estanques de pulido, humedales, ultra ltración, nano ltración, entre otros (Iribarnegaray et al., 2002; Russo et al., 1985; Seghezzo et al., 2001; van Haandel y Lettinga, 1994).

:%./&,( 3&(
<=:! 5/> #9 )?@( 539 )+:$%& 5/(> # 3 #9 A(<=:( 5B9
#
!" $%&'
TH -),0 ,)6 U3 .5 U3
*%+'#,-. E" -1)65 1)+ 00 6,
-, ,)/+ +5 41
E" +5)0 -)- +6 46 ,)+50 Y<'>> '(!#$)* +,-1 34 %+1'2 R+)6S E" +5)0 ,)./ 0, 5, ,)+5. Y<'>>
+,-1
-0, 6)4 +, 46
+, 46)+
6.,0;0
+@( 5>(/
)*+9 ?&-&%&,1.0
R+S
V&$#?&>!'(!#$)*!+,,()
U3 "&2(='=#>
)! )) + 0+12 R-/,S E"
,)+. W>XJ2&>#!'(!#$)*!-..6 34 *%+' R+)6S
'(!#$)*
)! )) + 0+12 R5)4S E"
,)/ G#=#3#!'(!#$)*!-..4 )) *%+' -/, E" -, ,)/0 +0)6 /, ,)-+ G#=#3#!'(!#$)*!-..4 )) *%+' R5)4S E" -0, 6)4

!"#$%&'N&)'*+,$-.&'/-1'7%62-+6'/-'%-&7%6C-2O&."-406'/-'+$P7%6/$206+'/-'C"4&G&+'/-'&GQ2&% 8R"&#%&.&'/-'?1$B6'/-'7%62-+6='R!S< 8S5%-G :&%%-%&='HIHN<

!"##$%&'%(

!"##$%&'%( *+,$-"( . 0%1232

4 *'2&"15)6$&232)7)#%($8,"()

9 *'2&"1)8%)21'2)-,#%32 : ;$&232

< ="1,>$?&)8%)28%>,2>$?&)8%)12()

6$&232( @ ;$&232()8$1,$82( A B$"C2()#$>")%&)D%'2&" E F"8"()#%($8,21%( G ;$&232)-"( H$"#%2>'"# .I ;$&232)-"( 28("#>$?&)%&)!J .. ;$&232)-"( 28("#>$?&)%&)!J .4 !"2C,12&'%)7)K1">,12&'%

.9 ;$&232)-"( >"2C,12>$?& .: ;$&232)-"( K1">,12>$?& .< ;$&232)($&)("1$8"( .@ F"8"()-2#2)(,%1"()>2L%#"( .A ;$&232)-"( !J F F%628,#2)#%>,-%#282 ; ;2-"#)8%)2C,2 ;# ;$&232)8%)#%>$#>,12>$?& !8 !2#H?&)8%(C2('28" M>"&) -"1$K%&"1%()28("#H$8"(NO !2 !2#H?&)2>'$628" = =?1$8"()K$&21%()-2#2)(,%1"() >2L%#"(

J P%#D%&'28"# B Q#$D%#2)'"##%)8%)8%('$12>$?& ! R2&+,%)8%)28%>,2>$?& S TJFFPJ * !"1,D&2)8%)28("#>$?&)%&)!J P R2&+,%)8%)>"2C,12>$?& U R2&+,%)8%)K1">,12>$?& V W1'#2K$1'#2>$?& X Y2&"K$1'#2>$?& Z T%2>'$62>$?&)8%)!8OO

!!"#$%"&'()#"&)*$+,*"-.',"*/$00!+-.1#$+23'4+,"$&'*3"$%+-+$+,*"-.)-$#5)4"*$%"&'()#"&)*$5#+$4)6$-)25%)-+,"*$&"*$%"&'()#"&)*$%"-$,)*"-2'1# !"#$%&'NP)'*+,$-.&'/-1'7%62-+6'/-'%-&7%6C-2O&."-406'/-'+$P7%6/$206+'/-'C"4&G&+'/-'&GQ2&% 8R"&#%&.&'/-'?1$B6'/-'7%62-+6='R!S< 8S5%-G :&%%-%&='HIHN<

ğ

ğ
º

EN EL MARCO DE COLABORACIÓN ENTRE LAS INDUSTRIAS AZUCARERAS DE AMBOS PAÍSES, HEMOS RECIBIDO UNA MAGNÍFICA APORTACIÓN DE PARTE DEL “INSTITUTO CUBANO DE INVESTIGACIONES DE LOS DERIVADOS DE LA CAÑA DE AZÚCAR” ICIDCA; LIBRO QUE RESUME LAS DIFERENTES LÍNEAS DE INVESTIGACIÓN DESARROLLADAS POR ESTE IMPORTANTE INSTITUTO; INCLUYENDO TEMAS DE CAPITAL IMPORTANCIA RELACIONADOS CON EL AGROSECTOR DE LA GRAMÍNEA, GRAC IAS A LA EXPERIENCIA DE MÁS DE MEDIO SIGLO DE TRABAJO EN CUBA. LA ATAM PONE A DISPOSICIÓN DE LOS INGENIOS Y DEMÁS PERSONAS INTERESADAS UN NÚMERO REDUCIDO DE ESTE COMPENDIO, EN FORMA DE TARJETA ELECTRÓNICA DE FÁCIL ACCESO QUE NO DEBE FALTAR EN SU BIBLIOTECA PARA CONSULTA.

“RESULTADOS DE LOS INSTITUTOS CUBANOS DE INVESTIGACIÓN, DESARROLLO E INNOVACIÓN EN LAS TECNOLOGÍAS SOBRE AZÚCAR Y SUS DERIVADOS” PRECIO PROMOCIONAL POR LIBRO DIGITAL MAYORES INFORMES Y VENTA: ATAM@ATAMEXICO.COM.MX $600.00 MAYORES INFORMES Y VENTA: atam@atamexico.mx

Distribución de especies del complejo barrenador del tallo de la caña de azúcar en la región Córdoba-Golfo

Por: Marisol Cruz-Tobon1, Francisco Hernández-Rosas2, Daniel Arturo Rodríguez-Lagunes1, Ricardo Serna-Lagunes1, Hilda V. Silva-Rojas3, Régulo C. Llarena-Hernández1

1. Universidad Veracruzana, Facultad de Ciencias Biológicas y Agropecuarias, Doctorado en Ciencias Agropecuarias.

2. Colegio de Postgraduados campus Córdoba, Postgrado en Innovación Agroalimentaria Sustentable.

3. Colegio de Postgraduados-Campus Montecillo, Producción de Semillas, Montecillo, Texcoco, Estado de México, C. P. 56230.

Autor de correspondencia: fhrosas@colpos.mx

±
±
.... MANUAL AZUCARERO MEXICANO EN V'ERSl6N DICITAL DISPONIBLE EN FORMACRATUITA, PARATODO PUBLICOEN GENERAL, SOLOVISITA NUESTRA PACINAWEB WWW.MANUALAZUCARERO.COM.SI DESEAS � ; ANUNCIARTE CONTACTANOS POR CORREO l:LECTRONICO0 LLAMANOS PORTELEFONO. 55 5525-2295Y55 5514 2916 MANUALAZ@PRODICV.NET.MX FACTURACION.MANUALAZ@CMAIL.COM P�O:MIOCION PAQ:UE11E DE 4 MANUAi.ES AZUCAREROS U :rn,.AS EDIOIONES IMPRESAS 2017. 2018, 20HI 'V 2!020, S01,cO POR $ 1;000 00 P�l!;C:10 NETO. l!;N�GA 1;:N l.A CIUO�O o:e MtXIOO SIN CARGO l;:XliRA. PAA l!;INIReGA !EN l.A REPOBllCA ME)C)ICANA SE C0BRARA EL CASTO DE ENVIO.

Congresos, Mesas Regionales y Webinars

MESA REGIONAL Diversificación productiva: “Bagazo de caña de azúcar”

MESA REGIONAL Diversificación productiva:

“Cachaza de caña de azúcar y residuales de procesos relacionados”

MESA REGIONAL SENASICA-ATAM

Por: Syrup Man

POCAS UNIDADES DISPONIBLES

Medalla Conmemorativa PRECIO DE PROMOCIÓN

MESA REGIONAL Diversificación productiva: “Azúcar y mieles”

XLIII CONVENCIÓN Y EXPOATAM 2023 “Gonzalo Gómez Gómez”

ías del evento pueden ser consultadas y descargadas en el link: https://edelarmas.pic-time.com/-atam2023/gallery

árez ín

PONENCIA MAGISTRAL* “Resultados de la zafra 2022/2023”

Por: Dr. Luis Ramiro García Chávez*

*Director General del Comité Nacional para el Desarrollo Sustentable de la Caña de Azúcar (CONADESUCA)

*Ponencia magistral impartida en la XLIII Convención y Expo ATAM 2023 “Gonzalo Gómez Gómez” ramiro.garcia@agricultura.gob.mx

Las Mujeres y la Industria Azucarera

Las mujeres en la industria azucarera en México: Una reflexión a propósito de la ganadora del premio Nobel de economía Claudia Goldin

Figueroa-Rodríguez Katia A.1*

1. Colegio de Postgraduados – Campus Córdoba. Programa de Innovación Agroalimentaria Sustentable. Km. 348. Carretera Córdoba-Veracruz. Congregación Manuel León, Amatlán de los Reyes, Veracruz, México. CP. 94953.

(*) Autora de correspondencia: fkatia@colpos.mx

"#$%&'!()!*$&+,-,.$-,/0!%1!2$3!4#51&13!10!12!-$4.'!-$61&'!10!789,-' "#$ %&'()'* %&'*)%& +,-./#! '()'*!,! '*)%&!012 %&%&)%' +,-./#! '*)%&!,! %&)%'!012 %&%')%% +,-./#! %&)%'!,! %')%%!012

34#5678#4, 9&:;;; %<:<'% *>& %*:&?@ ;>* @9:@(' (;>9

+#48,5#4, *'& %(& ?*>% @<' '&9>* %:@?* 9;*>*

A#4B,$ %%@ '%@ ;;>; '<@ ;&>& 9(% ''(>9

C4,BDE#48/D8, ''9 *% '(>? F6G/$/,4 ;@ <; ?;>; +,.# '% '9 (>9 99 '@9>( ;@ 9?>;

HEI4,5#4,!5I! ,$J,5#4, ;* %* ;&>(

AIK,!5I!L46E# %* %& 9'>&

HEI4,5#4,!5I!

7#DI7M,5#4, %& % *&>&

C#8,$ 9':@*' %(:'9& ''>& 9&:'&& <>& @?:<*; ((>< :#10+1;!"<=>?@AB">C!DEDF

"#$%&'!D)!*$&+,-,.$-,/0!%1!2$3!4#51&13!10!,0G10,'3!$H#-$&1&'3!10!789,-'

I$J&$ K&1$ L'4M&13 N!L'4M&13 7#51&13 N!7#51&13 O'+$2

DE(PQ(R DCRRP PP)DS FRR (()TS FCFRT

DE(RQDE RCURR PU)UT (CVRD (F)FF ((C(R( DEDEQD( ((CPTF PS)(P DCEUU (V)PD (FCRFR

DED(QDD (VCUPR PP)DR (CRVP (()T( (UCUFT

:WM&,-$ (DCDRR R()U( (C(DT P)FR (FCVDU >%4,0,3+&$-,/0 (C(SD UF)S( UUD FU)VR (CP(V K&1$3!+8-0,-$3!10!

-$4.' PPE PT)FR (DT (D)U( (CEET *#13+'3!%1!$2+'!

4$0%' FSP R()TR FD P)D( FRE :#10+1;!"<=>?@AB">C!DEDF

Informes y Reportes

“Reporte de Normalización para la Agroindustria Nacional de la Caña de Azúcar”

Julio-Septiembre 2023

Comité Técnico de Normalización Nacional de la Industria Azucarera y Alcoholera

Por: Cinthya Selene Díaz Aguirre*

*Secretaria Técnica del Comité Técnico de Normalización Nacional de la Industria Azucarera y Alcoholera

ª

Benjamín Sandoval García La Industria Azucarera y su Gente

Un impulso cristalino para la producci6ny la calidad: Sugazym

Dextranasa y Amilasa para la industria azucarera.

El sugazym fue desarrollado para la fabricaci6n de azucar, en bruto y refinada, de betabeles y cafia de azucar. Libera las materias primas de almid6n y dextranos, permitiendo el procesamiento rapido y eficiente del jugo y el jarabe de azucar. El resultado es un azucar cristalino de la mas alta calidad, con una considerable reducci6n en las costos de producci6n. Stern Ingredients, S.A. de C.V. Mexico

Tel.: +52 (55) 5318 12 16

info@sterningredients.com.mx www.sterningredients.com.mx

Sus beneficios:

• Una mayor producci6n de azucar

• Una calidad optima de azucar granulado

• Una mejor aclaraci6n del jugo

• Mayor duraci6n del filtrado

SternEnzym The
Enzyme Designer
-�\ ,, SternIngredients Mexico Miembro del Stern-Wywiol Gruppe

EjeCentral l�••roCordenas425-101, C.P. 03020, Col.Narvarte, Mf!xico, O.F. Telefono: 55198622. Fax: 55196333 email: cmsamex@prodigy.net.mx

CE�TRAL �.10....ZORO\JGO SA OE CV VtTROUOTZ CVLTIVO OETEJIDOS Pl.ANTA
018008742672 '"''atml)(?limptc>' -•:·•PSGRUPOMOVZORONGO AGROINDUSTRIAS CON VISl6N ECOL6GICA C12 H22 011 "DULZURAQUENOENGANA" 1?,R001.:J0':1'0S ""'�.....� AZUCAR ESTANDARYMASCASADO; MIELES RICA$YMELAZAS '¥1-Sl,0.� E0@,L061fr� B/\G/V,.lOTZ BAGAZO HIOROLJ!AOO crn.lPOl.101Z SUSTRATOSREMEDIAOORES DESUELOSCONTAMINADOS www.motzorongo.com 1
\I �.I[fA\iQlL CONTROLBIOLOGICO •Metarhyzium anis.oplioe •lkowerlo bosslono 0FIC1NASCORPORATIVAS
Oomidlio conoddo, Motzorongo, Teionapa, Veracn..tt. Telefonos: 27 873 63233, 63234 y
NGENIO EL REPUGJO SA OE C

Turn static files into dynamic content formats.

Create a flipbook
Issuu converts static files into: digital portfolios, online yearbooks, online catalogs, digital photo albums and more. Sign up and create your flipbook.