FPW August 2025

Page 1


More Murrplastik Cable Entry Frames & Grommets

Murrplastik cable entry frames used in conjunction with the required grommets provide easy cable installation through an enclosure and strain relief while maintaining environmental ratings.

• Additional frame sizes for KDL/D and KDL/D-Mono series

• Blank large BTG/XL grommet added to the KDT/X series

• New KDL/D-R and KDP/Z series which provide more solid- and split-frame options

New frames starting at $16.50 (568375)

igus 2500 Series Cable/Hose Drag Chains

igus 2500 series drag chains protect cables and prevent tangling, wear, and damage while ensuring smooth, reliable operation in dynamic industrial environments.

METEcon Multi-Wire Connectors

• Available in chain lengths of 1m [3.2ft]

• igus 2500 series drag chains are constructed of rugged igumid® G material and are available in various widths with support for cables up to 23mm in diameter

METEcon multi-wire connectors feature quality and cost-effective inserts and housings designed to create safe and reliable connections.

Inserts are available in multiple pole configurations from 2 poles plus ground up to 108 poles plus ground, with screw or crimp termination types that support wire sizes 26 to 12 AWG and current ratings up to 80 Amps.

• Available in 3A, 10A, 16A, 6B, 10B, 16B, and 24B sizes

• Single locking system (one lever locked on two pegs) or double locking system (two levers locked on four pegs)

(22 connected links) and may be shortened or extended by one or more links to fit the application

• Heavy-duty metal housings of polyester powder-coated die-cast aluminum alloy or self-extinguishing thermoplastic housing

• Up to 1000 VAC/1500 VDC UL ratings

• 100kA SCCR rating with proper fusing

• GPB1 available in ampere rating up to 130 Amps

• GPB2 available in ampere ratings up to 510 Amps

Starting at $59.00 (2500-03-055)

Starting at $12.50 (GPB2-80P1-4L)

Gladiator GPB1 & GPB2 Enclosed Style Terminal Blocks

Inserts starting at $2.25 (29007)

our

Wiring Solutions o ering

Gladiator GPB1 and GPB2 series enclosed style terminal blocks provide a safe and reliable way to connect multiple electrical circuits to a single power source.

• Wire end connectors

• Circular connection cables

• Electrical conduit and tubing

• Wire ducts

• and more

Musing on the necessary power of utilities

OVER THE PAST YEAR, hundreds (perhaps thousands), of residents in my community have been dealing with continued power outages on a regular basis. These folks have lost power from minutes all the way up to 48 hours or more — countless times, ever since Lakewood was hit hard with a storm last August.

Luckily, my side of the city hasn’t been dealing with these issues. After a substation upgrade in the last decade, our somewhat frequent power outages ceased (see me knocking on wood as I write this). But on the eastern end of the city, outages have become a frequent cause of anger for many, with outages occurring multiple times a week. They have lost groceries and dealt with recordbreaking heat. Now, there’s increased concern for those who need refrigerated medications and oxygen to survive.

As a little background, my suburb of Lakewood is the most densely populated city in the State of Ohio. With a population of more than 52,000 living in about 5.5 square-miles, we are also the most densely populated city between Chicago and New York City. With so many people crammed into such a small space, we rely heavily on quality utilities and services. And right now, those needs are not being met.

While I was on vacation last week, I was telling family about this problem. One family member works for a utility company in Illinois — he initially joked that he was not to blame (and he isn’t, as he doesn’t work for FirstEn-

ergy, our local electricity provider). But we had a great chat about how much he loves hydraulics (woo-hoo!). He also noted that many of the systems he works with fail more regularly today because they are designed with less durable equipment than in the past. He also said that these same systems are often more complicated and difficult to repair, like many mobile machines I've written about as well. Perhaps this stems from our throw-away society and our need for the latest technology.

When our local government and the Public Utilities Commission of Ohio finally got a response from FirstEnergy about these constant power outages, FirstEnergy said the problem was with a failure on a damaged substation. They’ve brought in a mobile substation, but with peak summertime demands, that solution fails repeatedly. They are struggling to fix the permanent substation because of supply chain bottlenecks. This sounds wildly absurd at this point, as it has been a problem for almost a full year. Why do we keep designing such over-complicated systems that can’t be fixed easily and require unobtainable technologies?

Our climate continues to change — temperatures grow warmer in the summer, rain falls heavier in some regions, and we see devastating floods like those last month in the southern U.S. (while other areas, like the Great Lakes regions, are waiting for rain as they watch their green landscapes go dormant). Especially as we move to a more elec-

trified future, we can’t keep going with the status quo on the infrastructure in this country. We need updates to our electricity grids now, and we need to ensure we’re using the right technologies moving forward. We need investment in every aspect of energy production in this country. We need to demand our utility companies start investing in our future. As rates continue to skyrocket for water, gas, and electricity, this should be a natural occurrence with increased profits.

As for this issue of Fluid Power World, we do have a focus on utility equipment, another reason this has been on my mind. I preview the Utility Expo in Louisville in October on page 35, and Josh Cosford has penned a great piece on the importance of hose safety on bucket lifts on page 30. Utility equipment is crucial to our modern lives, as are the operators using them and the personnel maintaining power lines. So, while hydraulics can’t be the end-all to fixing these problems with the grid, we can keep educating and being part of the many equipment solutions that keep our electrical lines operational and running, especially in these hot summer months. FPW

24 PNEUMATICS

Simple design changes can reduce packaging machine air consumption

Total savings over the lifecycle of the packaging machine can surpass 30%, outweighing the incremental cost of enabling components.

30 MOBILE HYDRAULICS

Preventing hazards with safe, reliable hose designs

Utility equipment requires special non-conductive components to ensure bucket lifts stay elevated and spark-free.

35 UTILITY EXPO PREVIEW

Energy professionals line up for Utility Expo

The biennial Utility Expo returns to the Kentucky Exposition Center in Louisville, October 7-9.

EDITORIAL VP,

PRODUCTION

VP,

Art

Art

Audience

atanner@wtwhmedia.com

PRODUCTION SERVICES

Customer Service Manager

Stephanie Hulett shulett@wtwhmedia.com

Customer Service Representative Tracy Powers tpowers@wtwhmedia.com

Customer Service Representative JoAnn Martin jmartin@wtwhmedia.com

Customer Service Representative Renee Massey-Linston renee@wtwhmedia.com

Customer Service Representative Trinidy Longgood tlonggood@wtwhmedia.com

MARKETING

Digital Marketing

Taylor Meade tmeade@wtwhmedia.com

SALES Ryan Ashdown 216-316-6691 rashdown@wtwhmedia.com

Jami Brownlee 224.760.1055 jbrownlee@wtwhmedia.com

Mary Ann Cooke 781.710.4659 mcooke@wtwhmedia.com

Jim Powers 312.925.7793 jpowers@wtwhmedia.com

Courtney Nagle 440.523.1685 cseel@wtwhmedia.com

LEADERSHIP CEO Matt Logan mlogan@wtwhmedia.com

SUBSCRIBER SERVICES: To order a subscription please visit our web

Is AI taking over your fluid power job?

MY CHILDREN ARE NEARING university age, so we've been having discussions regarding careers that are less likely to survive in the face of artificial intelligence. If you're a graphic artist, you're pretty much screwed and might as well switch to hairdressing. AI is already replacing jobs in literature, media, art, music and computer programming. It got me thinking … is my hydraulic specialist career on the line?

To see how close I am to being unemployed, I recruited my two new best friends, Grok and ChatGPT. I challenged them with some simple tasks any first-year fluid power professional could pass with ease; draw me the ISO 1219 symbol for a relief valve, and using ISO 1219 symbology, draw me an example of a log splitter.

Starting with Grok (Figure 1), you can see he (sorry, Grok is a dude’s name) really doesn't know what's going on, at least when his virtual pen hits his virtual paper. I think he confuses what a graphic of a symbol is supposed to be, representing it more as a religious or language character. And just so you know how precise I was with my wording, the exact question asked was, "Draw me a logsplitter hydraulic schematic using ISO 1219 symbols." The result was an odd experiment with a broken telephone where a fluid power specialist described the circuit of a log splitter to a nine-year-old, who then described it to a 1940s encyclopedia graphic artist.

To be fair, Grok was able to describe what he was drawing when I asked to express the symbols with wording. Describing the log splitter circuit, he got pretty darn close with “Depicted as a rectangle with internal flow paths and arrows, showing four ports and two positions. This valve controls the direction of fluid flow to the cylinder. In one position, it directs fluid to extend the cylinder; in the other, it retracts it.” However, he was simply unable to translate that visually.

With ChatGPT, at least she knew what I was going for (Figure 2). The relief valve looks relief valve-ish, with a directional arrow, springy pressure line and a rectangular envelope. And ChatGPT was nice enough to label them for me! The log splitter circuit, however, appears as though fluid power shaped tiles were placed into a Yahtzee shaker and spewed across the table before semi-random lines were drawn to connect tiles. It’s definitely a schematic and kind of gets the pump and motor correct, aside from the convoluted series of universal joints required to drive 180 degrees axially.

ChatGPT definitely has me more worried than Grok, and because it actually resembles a fluid power circuit, maybe all it will take is some domain-specific training for a large language model to create hydraulic schematics accurately. But does it really matter since a qualified fluid power professional must still confirm that the schematic is correct and

operable? And therein lies our job security. There’s a difference between using AI to automate tasks and replacing jobs entirely. Someone with fluid power knowledge currently has to draw a schematic, which is time-consuming, but it’s always wise to get a second set of eyes to check your work. If replacing the daily grind on CAD software with a circuit created in minutes allows mental resources applied to finding creative solutions AI generates rather than busy work, our entire field advances. Conversely, having AI create an image of a busy café for your local food blog takes seconds and requires no technical training or education to judge the quality of the result. Sorry graphic designers, you may want to head back to trade school for that certificate in hair design. FPW

Josh Cosford • Contributing Editor jcosford@higginson.ca linkedin.com/in/joshcosford

FIGURE 1
FIGURE 2
WHEN TASKED WITH CREATING A SYMBOL FOR A HYDRAULIC LOG SPLITTER, GROK, ABOVE, FAILED THE TEST, WHILE CHATGPT, LEFT, AT LEAST HAD AN IDEA OF WHAT WAS REQUIRED, BUT STILL CREATED AN INACCURATE CIRCUIT DRAWING.

Solutions Under Pressure

Modular aluminum compressed air distribution for sustainable, reusable designs

pressed air distribution network is essential to ensure efficiency, cost-effectiveness, sustainability, and long-term adaptability within a factory. TESEO knows this well: it was the first company in the world to invent and launch modular aluminum piping systems for the distribution of compressed air and pressurized technical fluids (such as argon, nitrogen, carbon dioxide, vacuum, and both mineral and synthetic oils).

TESEO designs and manufactures entirely in Italy. It was founded by a family with a longstanding engineering tradition. With a strong ecological focus, TESEO’s 100% aluminum systems are fully recyclable and, even more importantly, reusable. Every component can be disassembled and reused without waste, thanks to a no-weld design, ensuring both environmental sustainability and cost savings on materials and installation labor. This feature is especially valued by manufacturers with seasonal production lines or businesses that relocate. They can bring their compressed air distribution system with them, as the modular design allows it to be dismantled and reinstalled with ease. To sup-

port this flexibility, TESEO offers consulting services to help adapt and reconfigure existing systems to fit new facilities.

Backed by its in-house technical and engineering department, TESEO delivers tailormade solutions to meet specific customer needs, wherever they may be. At the heart of this approach is a keen focus on analyzing key factors to select not only the most suitable TESEO products but also to design efficient layouts. This includes performing flow rate and sizing calculations, optimizing line routing to minimize pressure drops and installation costs, and strategically planning distribution loops and isolation points. All of this is done with a clear understanding of how crucial it is to ensure system accessibility for maintenance, future modifications, and expansions.

TESEO supports its customers at every stage — from the compressor room to the last point of use. TESEO’s systems can be delivered with optimal sizing and efficient routing geometry to ensure the correct flow rate to every machine. This considers peak demand as well as future expansions of the lines, which can grow along-

side the company they are installed in. With TESEO products, this becomes even easier: lines can be extended in just a few steps, and new drops can be added at any time — without shutting down the entire system.

Every system must be properly secured to prevent vibration, mechanical damage, and long-term failure, while also considering the operating environment. TESEO’s mounting brackets and support systems are available as standard or custom-designed to meet the most diverse requirements.

A unique feature of TESEO piping is its round, ultra-smooth internal bore combined with a square external profile — derived from structural extrusion designs. This makes the pipes significantly easier and faster to install, while also providing enhanced strength and durability. Moreover, these characteristics allow for structural applications that would be unthinkable with traditional round pipes. The result is a system that is easy and quick to install, robust over time, and dynamic in its ability to adapt.

MPS MULTIFLUID MODULAR ALUMINUM PIPING SYSTEMS ARE DESIGNED FOR PRESSURES UP TO 25 BAR.

Italian machine builders lead the way in machine and process innovation.

Machines Italia’s Fall 2025 issue will focus on how technology-focused innovations makes Italian machinery a standout in the market; how Italian machine builders are overcoming industry challenges through new/innovative/creative design applications and design solutions on their machinery and lines; how Italian innovation in machinery can help drive down organizations’ operating costs; and how Italian OEMs are working in a collaborative way with end users to bring new innovations and new transformative processes to industries. This issue will seek to place special emphasis on what makes Italian machinery uniquely superior in the market and how Italian machinery and solutions are being used in new, innovative ways to solve old industry challenges.

For more details and to read the digital edition, visit machinesitalia.org

Italian machine builders are bringing innovative and transformative solutions to their industries.
THE

TESEO was the first to address the issue of air quality. Previously, only iron piping systems were available, but iron can rust, causing damage to filters and machinery, and leading to higher costs and unplanned downtime. Other systems may be less durable and prone to air leakage, reducing efficiency, while low-grade aluminum pipes (painted or with plastic components) can negatively impact airflow and air quality. TESEO’s piping systems feature a very smooth interior surface, ensuring optimal airflow and air quality. This delivers clean air to filters and equipment, extending their lifespan and reducing the risk of malfunction.

Another key factor in ensuring a leak-free system is the quality of the joints. TESEO fittings are designed to eliminate leakage, thanks to their patented locking and sealing system that features a double O-ring on both sides.

Over time, TESEO has expanded its range of piping systems. It began with HBS – Hollow Bar System, the first 100% aluminum modular piping system that integrates structural profile concepts. This was followed by APS, a simplified and bendable 100% aluminum modular pipe with a streamlined external profile. Then came MPS – Multifluid Piping System, engineered to transport compressed air and incompressible fluids at pressures up to 25 bar.

TESEO has also developed a complete range of drop column systems with 100% custom drop terminals — ergonomic, durable, fully accessorized, and pre-assembled for fast, cost-effective installation. This complements its range of fully customizable 100% aluminum modular manifolds.

Additional ergonomic solutions combine the structural properties of an aluminum profile with the full-bore functionality of a pipe, all in a single product — delivering energy from above to improve operator safety and ergonomics, while optimizing movement in line with lean manufacturing principles. TESEO’s solutions include WBA (Workbench for Assembly, pressurized inside), SAB (Swinging Arm Bracket), ATS (Air Track Supply), and MTS (Modular Trolley System).

Complementing this technology is its newest product, a wind-propelled air compressor, ALYSEO. Compressed air can be ten times more expensive than electricity. ALYSEO helps offset compressed air losses without relying on an electrical power supply. This machine is powered by clean, free renewable energy and boasts a simple, economical design that isn't limited by wind direction. Its new wing profile allows air compression to begin even with a light breeze, and the energy can be stored as compressed air in receivers. The entire structure is built from aluminum, a material that is 90% recyclable, further underscoring its commitment to sustainability. FPW TESEO SRL teseoair.com

AMS (ALUMINUM MODULAR MANIFOLD SYSTEMS) ARE DESIGNED AND PREASSEMBLED BY TESEO FOR PLUG -AND-PLAY USE.

Hydraulic transformer pushes efficiency forward

NEARLY THREE DECADES AGO

Peter Achten, CEO of Innas BV, had the idea for a hydraulic transformer but the concept didn't take off because hydraulic pumps of the day could not work with the technology.

The concept gained real traction with the development of the Innas’ floating cup displacement principle, which now serves as the foundation for both high-efficiency pumps and motors, as well as Innas’s new generation of hydraulic transformers.

The Floating Cup principle features cup-like cylinders which are carried and supported by a rotating barrel plate. The cups are hydrostatically balanced: they ‘float’ on the barrel plate. Each cup is paired with a piston having a ball shaped piston crown. The piston crown has a cavity. The dimensions of the cavity are chosen so that the expansion of the piston crown equals the expansion of the cup.

The ball-shaped piston crown has the same outer diameter as the inner cylinder of the cup. The resulting sealing line is always perpendicu-

lar to the main axis of the cup, irrespective of the tilt position of the piston. Consequently, the radial pressure load on the cup is equal in all directions. The cup is therefore completely balanced and does not create a hydrostatic load on the piston, which minimizes friction and wear.

The cups are floating, but the pistons have no chance to move. They are press fitted into the rotor, onto the main shaft. The oil column creates a hydrostatic force on the piston, having the same tilted position as the cup. The shaft torque is created by the radial components of these piston forces. The conversion of hydraulic power to mechanical output power is direct: there are no moving interfaces or linkages. As a result, there are also no principle losses.

Now that the floating cup concept is proven for hydraulic pumps, the company has now made its hydraulic transformer available, highlighting it at bauma 2025 in Munich, primarily for autonomous machines.

“The transformer was always the goal,” said Achten, “but the industry wasn't ready. We had

to first introduce a new displacement principle.

“When you want to control a cylinder, it is moving back and forth, and it stops and goes, stops and goes. And when it moves, it often moves with maximum load, you want to use a displacement principle like a pump or transformer to move this cylinder. Ideally, this pump should be running at zero rpm to start with the maximum load. And no pump principle could do this at the moment. When we designed the transformer in 1996 and built one, I knew that we had to design a new principle and that became the floating cup.”

Achten said that with the hydraulic industry being so conservative, taking a completely new approach can be challenging. Thus, they first had to develop the floating cup principle up to a point where it was brought into the market, and now that is up and running, it was time to get back to the transformer design.

“Now we have a transformer which can be operated with speed at a very high efficiency, with low positions, low noise levels, and can

Mary C. Gannon • Editor-in-Chief
THE COMPLETE SYSTEM INCLUDES THE INNAS TRANSFORMER AS WELL AS THE BLDC MOTOR THAT CONTROLS THE TRANSFORMER.

handle these high pressures of startup conditions without any problems. We built this into an application at a field test run, and now we're going to move into a very interesting domain of autonomous control,” Achten said.

The hydraulic transformer allows users to control both hydraulic pressure and flow without considerable energy loss. Accumulators also allow for energy recuperation. The transformers create a simpler system architecture, featuring a common pressure rail which is comparable to an electric transformer.

It enables bidirectional energy transfer by converting flow and pressure between hydraulic circuits, allowing one circuit to adapt dynamically to the needs of another. Using an integrated pump-motor unit allows for simultaneous pumping and motoring, which is key to enabling transformation rather than just energy transfer.

Each side of the transformer is connected to a separate hydraulic circuit, and the device adjusts the flow and pressure between these circuits in real time. The key technical features include:

• Floating Cup design eliminates lateral forces on the pistons, reducing friction and wear. With fewer sealing surfaces and no need for piston slippers, the floating cup configuration achieves volumetric efficiencies above 95%.

• Inverse pump-motor coupling: One side of the device acts as a motor driving the other as a pump, and vice versa. This inverse relationship allows precise control over energy flow in either direction.

• Direct pressure control: By modulating the swashplate angle and displacement on each side independently, the transformer enables direct pressure and flow regulation without the need for external valves.

• Modular scalability: The system is inherently scalable. Depending on application requirements, multiple transformers can be arranged in parallel or series to accommodate higher flow rates or variable load profiles.

Traditional hydraulic systems often waste significant energy due to throttling losses in valves, unnecessary fluid recirculation, and poor load matching. The hydraulic transformer addresses these inefficiencies. Because it is a closed-loop system, the transformer minimizes throttling and bypass losses common in open-circuit valve systems. Additionally, with adaptive load matching, the system continuously adjusts output pressure and flow to meet real-time load demands, improving energy utilization. And finally, it has regenerative capability. Overrunning loads can drive the transformer in reverse, recovering energy and feeding it back into the primary circuit or into an accumulator for reuse.

In lab and simulation tests, Innas reports overall system efficiency gains of up to 50% when replacing conventional valve-controlled systems with transformer-based architectures.

Innas’ hydraulic transformer is compatible with many digital control architectures, such as electronic swashplate control, sensor-driven feedback loops, and programmable logic integration.

These capabilities make the hydraulic transformer suited for modern applications demanding high performance, precision, and energy efficiency such as mobile off-highway machinery, industrial automa-

INNAS’ HYDRAULIC TRANSFORMERS HAVE PERFORMED WELL IN FIELD TESTS, PROVING THEIR VIABILITY FOR MOBILE MACHINES.

“Now we have a transformer which can be operated with speed at a very high efficiency.”

tion, and hybrid and electric drives.

Achten said that the transformer gives machine builders a retrofit or quick-change system to move from an internal combustion engine-driven pump to an electric-driven easily and even at the last minute. Because everything is connected, you cannot just take away one component because those structures would fall apart. What Innas has to offer is a system to deliver energy and low emissions with the highest efficiency and the lowest cost.

“We’ve opened hydraulics to a new world. We are running into a world where we have been limited by our technology for a number of decades and we have failed to innovate to a large extent,” Achten said. “What we're trying to do is move hydraulics in the same direction as what electric drives have been doing for many years already. We're creating smart hydraulics, and extremely efficient hydraulics, for us, our customers and our industry.” FPW Innas BV innas.com

Dual-output micro proportional driver for precision control in compact spaces

CANFIELD CONNECTOR, a division of Canfield Industries Inc., has introduced its new B5960 Dual Micro Proportional Driver, a DIN-mounted control solution that allows operation of two proportional valves from a single compact unit. Designed for high-performance applications in fluid and air control, this driver is suitable for pneumatic and hydraulic systems where precise output and space efficiency are essential.

The B5960 is a solid-state device engineered to provide consistent output current to proportional solenoid valves, improving system accuracy and stability. While the B5960 delivers two outputs, they are not independently adjustable — current setpoints apply equally to both. The driver features six adjustable potentiometers for field configuration of I Max, I Min, Ramp Up Time, Ramp Down Time, Dither Amplitude, and Dither Frequency. It is available with customer-selected control signal input options: 0 to +10 Vdc, -10 to +10 Vdc, or 4 to 20 mA, and operates on 9–32 Vdc power, with LED status indicators for clear visual feedback.

"The B5960 would replace two individual

proportional drivers (or B5950s) that would be required for a dual proportional valve. Using one B5960 would mean less wiring to install the driver as well as only needing one control signal instead of two control signals for two independent drivers," said Josh Blackann, Hardware Engineer.

The output steps to the minimum current setting when 0.1 V or 0.4 mA is applied to the control signal input. Also included in the compact package is a 0.1 to 20 sec adjustable ramp-

up and ramp-down output and sine wave dithering (pwm) with adjustable amplitude and frequency. The output is pulse-width modulated to control output current within the minimum and maximum current settings. The frequency of the modulation is fixed at 1.2 KHz.

The output is current regulated and will remain constant at the level set by the input command signal. Variations in supply voltage and load resistance have little effect on this output.

“The B5960 is about maximizing control without sacrificing space,” said Todd Harmon, Vice President of Canfield Industries. “Our customers have asked for more streamlined, efficient proportional valve solutions, and this product delivers exactly that. It reflects our ongoing commitment to smart design, high performance, and reliable control in demanding industrial environments.”

With a variety of mounting options and robust electronics, the B5960 is well-suited for automated systems in packaging, material handling, industrial automation, and OEM machinery. It is manufactured in the USA under Canfield’s ISO 9001:2015 certified quality system. FPW Canfield Connector canfieldconnector.com

THE B5960 REPLACES TWO PROPORTIONAL DRIVERS AND REQUIRES LESS WIRING, ALLOWING FOR MORE COMPACT AND LIGHTER WEIGHT DESIGNS.
THE B5960 DUAL MICRO PROPORTIONAL DRIVER IS A DINMOUNTED CONTROL SOLUTION THAT ALLOWS OPERATION OF TWO PROPORTIONAL VALVES FROM A SINGLE COMPACT UNIT.

Can you change the speed of your hydraulic pump?

SOMETIMES, THE SELECTION or use of hydraulic pumps is not as linear and straightforward as selecting them from a catalog. You may already have an old or spare pump kicking around that was surplus from a long-dead machine, or perhaps you’re in need of something quickly, and your local farm supply store has a limited selection to choose from. Occasionally, we must make do with what we have or at least attempt it, but you still must

be aware of the limitations of the pumps available to you. You may have pulled a pump off an industrial power unit and wish to install it on a gasoline-powered small engine. Or, conversely, will that old tractor pump work on the trash compactor you’re making for the shop?

There is more at play here than just the mechanical capacity to speed up or slow down a pump, which are both limitations to many pump designs. You must also factor in the flow

Before you use any pump at a speed other than the last previously known, be sure you’ve cross-checked its part number to decipher the pump displacement.

rate change that occurs when you speed up or slow down a pump. The flow rate is a product of the pump displacement (size) and the pump's rotational speed. For any given displacement, speeding up the pump will increase flow and slowing the pump will decrease flow, which is common sense until you consider that some people mistakenly believe bigger pumps make higher pressure.

Before you use any pump at a speed other

than the last previously known, be sure you’ve cross-checked its part number to decipher the pump displacement. For example, if you’re using a 5 in.³ displacement gear pump from an old power unit that had a 1,200 rpm electric motor, know that it will produce three times the flow on your 3,600 rpm gas engine.

Running some quick math for my above example, you will go from 26 to 78 gpm of theoretical flow. That’s a massive jump that needs to be factored into not only the capacity and requirements of your system but also the available power of your gas engine. Assuming 3,000 psi working pressure, you just went from 46 hydraulic horsepower to 138 instead. Even if your 1,200 rpm electric motor was rated for 50 hp, you also need to consider efficiency.

It's likely a premium-efficiency electric motor making 50 hp could output the required power because of its high efficiency and safety factor. However, gas engine manufacturers either overstate horsepower or use outdated industry stan-

dards, leading to vastly underpowered engines that are either overrated or not rated at all. To avoid lawsuits, many engine manufacturers no longer provide power ratings at all. The point here is you’d likely need a “250 horsepower” gas engine to power your pump at 3,600 rpm.

It goes without saying that if your hydraulic pump was transplanted in the opposite direction, you could be vastly disappointed by the flow rate you experience when turned by a slower, 1,200 rpm electric motor. Worse still, there are applications where pumps are run from gearboxes, pulleys or PTO drives. You may even experience a circumstance where pumps simply do not operate as desired when run under a minimum speed.

Vane pumps, for example, often have a minimum speed requirement. Their vanes take advantage of the centrifugal force pushing them against the pump casing. Even designs employing springs still require a minimum speed to work effectively. Be sure you’ve fac-

tored in how a reduced pump speed will affect the performance of your machine, as you may be vastly disappointed.

Finally, even if you’re keeping your current gas or electric motor and varying its speed, be sure that the pump is capable of the changes. Gas and diesel engines vary their speed easily through throttle input changes, and even electric motors can be used relatively cheaply these days using VFDs and other technology. Large pumps tend to have reduced maximum rpm, but confirm your pump is capable of an increase in speed.

Veteran fluid power professionals will find this article elementary and obvious, but the unfortunate reality in today’s fluid power industry is that untrained or poorly trained technicians and mechanics do their best to make do with what they have. Understanding how changes in pump speed will affect the performance of your hydraulic system is an important first step in hydraulic education. FPW

Why is extensive testing for highpressure radial shaft seals necessary?

FROM MANAGING CONTAMINATION caused by dirt and mud to helping precisely move heavy loads at construction sites, seals used in hydraulic motors, gearboxes and pumps for rotary fluid power applications face significant demands. Performance expectations for these high-pressure radial shaft seals are becoming more challenging as hydraulic component manufacturers need solutions that work at high speeds and pressures while meeting global performance standards. To meet these challenges, seal suppliers are investing in advanced test rigs with wider capabilities for operating parameters such as temperature, speed, torque, pressure, pressure spikes, and side loads. This extensive testing and validation process proves seals meet and exceed customers’ expectations in the field with less maintenance leading to less downtime and therefore lower cost of ownership for original equipment manufacturers, as

well as improved efficiency.

Hydraulic component manufacturers benefit from having a sealing supplier that provides parts compliant with industry standards and global requirements like the Regulation, Evaluation, Authorization and Restriction of Chemicals (reach) and the Restriction of Hazardous Substances (rohs). Sealing portfolios should also include products that are per- and polyfluoroalkyl free (pfas-free). For example, Trelleborg Sealing Solutions continues to evaluate its product and material portfolio to see what performance criteria can be achieved with alternative materials.

Supplier partners that can closely simulate a user’s application using in-house test rigs offer the most value when it comes to testing highpressure radial shaft seals. The product development cycle for these seals should include three steps:

1. Product engineering: Internal product design, finite element analysis (fea) and simulations.

2. Process engineering: Tooling design and prototype development using state-of-theart process development centers.

3. Testing and validation: Pre-validation of the seal’s functionality and durability of samples according to customer requirements and application needs.

The most capable seal suppliers use test rigs for high pressure and pressure spikes. Advanced testing equipment should simulate real-world product conditions, ensuring component reliability and performance. For example, Trelleborg’s high-pressure test rig can replicate the working conditions of up to four seals simultaneously. It circulates oil within the test rig oil chamber at a variable flow rate at speeds of up to 34.9 ft/sec (10.6 m/sec) and pressures up to 2,900 psi/20 MPa. This includes real-time

Inderjeet Singh • Global Product Line Director, Trelleborg Sealing Solutions

What are the different levels of maintenance?

High-performing and durable seals can cut down on the amount of routine maintenance needed on equipment but many different maintenance considerations go into operating machinery in demanding environments.

1. Routine maintenance: Regular service and inspections at scheduled intervals like oil changes, filter replacements and lubrication.

2. Preventive maintenance: Proactively replacing old or worn-out parts before they fail.

3. Predictive maintenance: Utilizing data and monitoring systems to forecast potential equipment failures, enabling maintenance or repairs to be carried out before unexpected breakdowns.

4. Corrective maintenance: Replacing damaged or faulty components. This type of maintenance is unplanned but necessary.

5. Emergency repairs: Urgent repairs to resolve critical problems that may pose safety risks or cause substantial downtime if not handled quickly.

6. Routine cleaning: Keeping equipment clean to help avoid the buildup of dirt and debris, which may lead to wear and damage to moving components.

monitoring of absorbed torque and independent readings of both the temperature of the seal and the oil over thousands of hours, giving an accurate picture of the performance while the seal is in operation.

Additionally, Trelleborg’s pressure spike test rig simulates hydraulic motor conditions at speeds up to 6,000 rpm and medium pressures. Its key feature is a very high oil flow rate of 7.9 gpm (30 lpm), combined with the ability to generate pressure spikes within one second while recording data in real time. The rig also includes a built-in camera that precisely monitors when oil reaches the seal, ensuring that the timing of the readings is accurate.

Hydraulic component manufacturers should also have the option to fine-tune testing cycles and begin pre-validation on-site at their supplier’s location, helping streamline the process before moving to the production phase. Properly optimizing pressure and speed to maximize performance must be balanced with other factors like pressure pulsations and shaft misalignment which are frequent causes of seal failure.

When a hydraulic motor customer needed a solution to improve shaft to bore alignment in a high-pressure application, they asked Trelleborg to create a custom Stefa high-pressure radial shaft seal. Trelleborg experts used proprietary compounds to create prototypes of a seal with an energized lip and geometry that allowed for higher shaft movements and extrusion prevention, significantly extending the time between replacements. The optimized internal strain under pressure also reduces shaft friction, leading to lower energy consumption. Trelleborg tested it simultaneously at two different locations running pressure and velocity (pxv) and side load tests.

sitive components over a long service life by effectively retaining lubrication. Because it is optimized for various speed and pressure combinations, it helps to improve sealing performance and also meets specific requirements for wear, temperature and oil compatibility. Finally, Stefa compensates for shaft misalignment and eccentricity with innovative engineered design.

After positive completion of all the tests, the custom Stefa seal was validated, and the user was able to begin mass production at their plants in China and the USA. Now they are working with Trelleborg to create new sizes for additional applications.

Equipment downtime can be one of the costliest issues for a construction, mining or agricultural operation. Improving reliability of seals is a simple and effective way of increasing equipment uptime. While breakdowns

Stefa can be easily customized and developed for the application to extend product life and maximize performance. It protects sen-

cannot be completely prevented, they can be minimized and predicted more accurately. That’s why hydraulic component manufacturers should make sure their seal supplier is leveraging advanced global in-house research and development capabilities to optimize geometries and materials, improving performance and durability across a wide range of applications with differing requirements. Trelleborg Sealing Solutions trelleborg.com/seals

When it comes to training, remember: change can be good

ACCEPTING CHANGE

AS YOU DEVELOP YOUR TRAINING PROGRAMS IS NECESSARY, AS IT ALLOWS YOU TO REFINE AND REVISE REGULARLY.

IF YOU HAVE BEEN FOLLOWING ALONG over the past few months, you have walked alongside me as we have created a learning pathway —a pathway to expedite the transfer of knowledge from senior technicians to junior technicians. Creating learning objectives and outlining processes were only a few of the subjects we touched on. This article will be the final installment in the series, and we will discuss the concept of change.

As the title of this article states, change is good. Not all change is bad, and we need to remember this when your training program begins.

As we have discussed various subjects, I have included some different methods of learning, such as Bloom's Taxonomy. This article is going to focus on a different learning method and an addition I have personally made to it, ADDIE. ADDIE is an acronym that stands for Analysis, Design, Development, Implementation, and Evaluation. While all of these stages are important, I think there is a critical letter missing in ADDIE and I always include it — R. R is for Revise and Refine, which should be done at the end any learning material creation. Just like anything in business, you need to know what the ROI (return on investment) on your training program is. While ROI in numbers

is easy to understand, ROI on learning can be harder to decipher.

Are you finding that your trainees are completing the program but lacking the skills you wanted them to acquire? This is the time to revise, refine, and make changes for the next person who goes through the program.

Any of the programs I have created in the past have never been perfect the first time they were run, and I apologize to anyone who attended those classes. They get better with time, much like a fine wine. This is why it is crucial to monitor the program's results closely. This could be a one-on-one interview with the trainee and trainer after the program, or it could be a formalized test. Paper-based or practical, whatever works best for you.

With these results, you can then jump into the material and revise and refine. Perhaps you have learning objectives that do not meet your needs. Perhaps you're missing material in the course that will help the trainee overcome the final learning hurdle. Or, maybe you are missing out on providing valuable practical training to complement the formal training. It is always essential to ensure that any book-based learning is complemented by practical, hands-on learning tasks.

It is important to note that for any of the

learning objectives that you create, any processes that you outline, or any training methods that you implement in this process, you are not bound by an unwritten law to keep repeating the process over and over again. You can change it at any time.

The revision and refining step is never-ending. If you can imagine a program that runs for 10 years, numerous changes will occur during this time. Perhaps the diagnostic tools change due to different software, or new technologies are released that have never been seen before. Additionally, trainees' learning habits may evolve, and old training methods may no longer be effective.

There are endless things that can change over the course of running a successful training program, and it is important that changes are made. This is how effective training programs continue to run year after year.

My mentality for providing great programs for trainees is the following: Make changes daily to the training material as it is delivered. Please do not wait until the program is over to change it all at one time. You will forget only to remember the next time you deliver the learning material. Instead, make the changes as soon as you notice something that should be removed or added, such as spelling corrections, timing adjustments, etc. A simple word document change here and there is much quicker than rewriting an entire document when the training is finished.

I hope you have all enjoyed this brief overview on how to create an effective training program and help combat the brain drain prevalent in all mechanical trades. It is ever so important to ensure that all the skills acquired by our senior technicians are passed down to the next generation. FPW

If you have ever been interested in creating a program like this at your facility or would like to discuss further any of the topics I've covered over the last few months, I can help. Contact me at devinj.purcell@gmail.com

Compressor troubles? RFM is the answer

OFTEN DURING AUDITS of compressed air systems, we find that operating staff have no clue as to how their equipment works. This causes so much trouble regarding operation and maintenance.

Many people who work with compressed air systems know how to turn the equipment

ters get clogged and you don’t replace them at the right time, they can cause pressure loss and make the compressor work harder.

Drains are another important part. Some are manual, some use timers, and others are automatic. If you don’t know which kind you have — or how often it should be checked —

on and off. But when it comes to really understanding how each part works — like the compressor, dryer, filters, and drains — not everyone takes the time to read the manuals. That can be a big mistake.

Air compressors and the equipment that goes with them are not all the same. Each brand and model has different features, settings, and maintenance needs. If you don’t read the manual, you might miss out on how to use it properly. Even worse, you could damage the system or waste energy without knowing it.

For example, some compressors have special modes like “reduced setpoint” or “load/ unload” that can save energy — but only if set up correctly. If you don’t understand what these settings mean, you could leave the system running inefficiently.

Dryers and filters also need attention. If fil-

you could end up with water in your system or wasted air.

The manuals also explain the best way to maintain your equipment. They tell you when to change oil, clean parts, or call for service. Following this schedule keeps your system running longer and helps prevent breakdowns.

Reading the Friendly Manuals (rfm) may not be fun, but it saves time, money, and trouble in the long run. If you’re not sure how your system works, take a few minutes to find the manual or look it up online.

Understanding your compressed air equipment is one of the easiest ways to improve your plant’s energy efficiency and reliability. Don’t skip the manual, as it might teach you something that saves your system. I know I usually discover new items after each review. And RFM often solves problems at site too!

Simple Design Changes Can Reduce Packaging Machine Air Consumption

Total savings over the lifecycle of the packaging machine can surpass 30%, outweighing the incremental cost of enabling components.

Original equipment manufacturers can lower compressed air usage by more than 30% while increasing the speed of their packaging machines by designing those machines with valve terminals close to cylinders and by making other design changes. Savings and performance benefits over the lifecycle of the machine dwarf the incremental cost of new enabling technology.

SMALL CHANGES TO PNEUMATIC SYSTEMS CAN REDUCE AIR CONSUMPTION, SAVING MONEY IN THE LONG RUN.

Which has more volume?

Wasted energy in compressed air tubing

Compressed air in the tube between the valve and cylinder does no work and wastes the energy needed to compress it. How much energy is wasted? Consider, for example, an ISO cylinder connected to a valve via 20 ft of tubing. Fully 75% of the total compressed air in the system is used to only fill the tubing, while 25% of the compressed air is in the cylinder doing work, as seen in Figure 1

EtherNet/IP node. With this new generation of valve terminals all under a single EtherNet/IP node, additional terminals can be cost effectively spread throughout the machine as shown in Figure 4 Figure 5 shows how this new plug-and-play architecture shortens the distance between valve terminal and cylinder.

Separate, zoned valve manifolds reduce tubing lengths

There is a hardware cost to distributing valve terminals throughout the machine. But does that cost outweigh the benefits? The base machine shown in Figure 3 had a single valve terminal serving 12 cylinders with tubing length of 10 ft. By separating the valves and adding a second terminal, the 12 cylinders can be served by tubing of 8 ft and 4 ft, respectively, as seen in Figure 6

Decreasing the distance between valve and cylinder not only lowers compressed air usage, but it also increases the rate of cylinder response by speeding pressurization time. In other words, the shorter the tube, the faster the pressurization.

The solution for this tubing problem has been to mount a valve terminal on the machine as close to cylinders as possible while still making the terminal easily serviceable by maintenance technicians. A machine-mounted valve terminal provides for a median-tubinglength solution that balances distance with serviceability. Figure 3 shows a base machine with a centrally placed valve terminal, 12 cylinders, and tubing lengths of 10 ft.

Up until recently, it has not been cost effective to mount an optimum number of valve terminals closer to cylinders due to valve terminal size, the hardware cost of terminals, and networking nodes (i.e. EtherNet/IP) for the terminal. Furthermore, with more networking nodes, the PLC may also need to be upgraded to accommodate them, which is added cost to the machine.

Remote and decentralized I/O opens the door for energy savings

Recent advances in remote and decentralized I/O, including IO-Link and the Festo AP network, have led to the development of small, rugged, and lower-cost valve terminals that don’t each require an

The cost of adding a new generation smaller valve terminal to the base machine is 7%. This machine improves speed by 3% and lowers energy consumption by 14%. Over the machine’s lifecycle, the energy saved plus the speed improvements will provide a positive return for the 7% hardware investment. Adding a third terminal to the base machine

“Over the machine’s lifecycle, the energy saved plus the speed improvements will provide a positive return for the 7% hardware investment.”

Base camp

FIGURE 3: A BASE MACHINE WITH A CENTRALLY PLACED VALVE TERMINAL, 12 CYLINDERS, AND TUBING LENGTHS OF 10 FT

makes the longest tubing length 4 ft, as compared to 10 ft with the single valve terminal and 8 ft for the two-terminal machine. There is a 15% cost increase for the three-terminal solution compared to the base case. Bringing valves closer to cylinders in this scenario

FIGURE 2: COMPRESSED AIR PRESSURE GRAPH
FIGURE 1: FILLING LONG LENGTHS OF TUBING CAN WASTE COMPRESSED AIR ENERGY.

would lower compressed air energy cost by 26% and boost speed by 14%, as Figure 7 shows.

Lower pressure on the return stroke of the cylinder

All the work of the cylinder is typically with the extend stroke, where the maximum pressure must be exerted. Nearly every packaging machine uses the same pressure on the return stroke, which wastes energy because high pressure is not needed. A simple change to lower compressed air consumption is to reduce pressure into a valve’s Port 5 for the return stroke. Many valve terminals offer this reversal capability, where air is routed backwards through the terminal. A cylinder, for example, which uses 6 bar for the extending

FIGURE

4: HAVING VALVE TERMINALS ALL UNDER A SINGLE ETHERNET/IP NODE, ALLOWS DESIGNERS TO COST EFFECTIVELY SPREAD VALVE TERMINALS THROUGHOUT THE MACHINE.

cycle may only need 4 bar on the return. A single regulator and a couple of fittings are all that is needed to achieve the savings.

Continuing from the previous threevalve-terminal example, lowering pressure from 6 bar to 4 bar on the return stroke increases energy savings from 26% to 36% while cost and speed remain unchanged, as indicated in Figure 8. Not every application can use less pressure, but it is incumbent on the designer to explore the possibility through proper sizing.

What pressure does the machine require?

Every pneumatics application encourages design engineers to add a little more compressed air than needed for the application because the extra force can compensate for changing conditions as the machine ages.

FIGURE 5: DEMONSTRATION OF HOW PLUG-ANDPLAY ARCHITECTURE SHORTENS THE DISTANCE BETWEEN VALVE TERMINAL AND CYLINDER.

This doesn’t necessarily mean 6 bar is better than 4 bar or that 8 bar is better than 6. It does mean that an accurate design of the pneumatic system requires optimum sizing of cylinders and tubing for the job at hand and too much pressure than the application needs is not necessarily better.

Festo, for example, offers a free online engineering tool, Festo Pneumatic Sizing, where designers input the key application requirements of stroke, payload, and position time and the tool gives back component solutions in terms of eco-mode, adequate size, and performance design. The point of the three solutions is that there are no absolutes. The best solution is dependent on the OEM’s and end user’s goals and the environment the machine will inhabit.

With this flexibility in mind — no absolutes, but options — what energy savings can be had by using a pressure regulator to lower pressure, for example, from 6 bar to 4 bar without affecting performance?

Clean versus ultra-clean compressed air

Pneumatic manufacturers design their products to function at a company-standard air purity as measured in microns (µm). The minimum required air quality for pneumatic components can impact energy savings. Say, for example one supplier’s company standard for the recommended air purity of its cylinders is 5 µm while another is 40 µm (the Festo company standard). Systems operating

“Using these design tips means that the higher the number of cylinders on a packaging machine, the greater the relative savings.”

at 5 µm require 8% higher pressure than one with 40 µm air purity. Over the life of the machine, an 8% savings by using components designed for 40 µm air purity level rather than 5 µm can be consid erable, and there would be no disadvantage in terms of cylinder life.

The most exciting factor about the benefits of shortening tubing between valve and cylinder, reducing the air pressure in the system, lowering pressure on the return stroke, and finding an optimum air purity level is that these changes are relatively easy and cost effec tive to make when designing a machine. End users can play a role by specifying these design features. Using these design tips means that the higher the number of cylinders on a packaging machine, the greater the relative savings.

Festo Festo.com

FIGURE 6: ALLOWING THE 12 CYLINDERS TO BE SERVED BY TUBING OF 8 FT AND 4 FT, RESPECTIVELY.
FIGURE 7: BRINGING VALVES CLOSER TO CYLINDERS IN THIS SCENARIO WOULD LOWER COMPRESSED AIR ENERGY COST BY 26% AND BOOST SPEED BY 14%.
FIGURE 8: EXAMPLE, LOWERING PRESSURE FROM 6 BAR TO 4 BAR ON THE RETURN STROKE INCREASES ENERGY SAVINGS FROM 26% TO 36% WHILE COST AND SPEED REMAIN UNCHANGED.

SAFE , RELIABLE HOSE DESIGNS PREVENTING HAZARDS WITH

Utility equipment requires special non-conductive components to ensure bucket lifts stay elevated and spark-free.

Some sub-genres of hydraulics are pretty generic, with little in the way of unique requirements due to application, environment or purpose. Industrial hydraulics, by and large, fits into the generally generic mold also used to make white bread and black coffee. Yes, Mr. Injection Molding Engineer, I know your reciprocating screw is special. But when you can configure a power unit online like you’re building your Subway sandwich on Uber Eats, then you’re working within the middle of the bell curve, aren’t you?

S BUCKET LIFTS USED IN UTILITIES MAINTENANCE AND OPERATION RELY HEAVILY ON HYDRAULICS FOR SAFE LIFTING AND HOLDING.

Just like the animal kingdom, there are classifications in the field of hydraulic machinery as well. For example, in the Kingdom of mechanica, the Phylum of hydraulica, the Class of mobilia, the Order of actuatoria, the Family of arborcleavers, the Genus of splitto, we have the species splitto rammaximus. Of course, we better know this species by its common name, the heavy-duty log splitter. And although a log splitter can be purchased at the hardware store, it certainly has unique features like the 2-stage pump and kick-off valve.

Splitto rammaximus aside, you can see the title of this article, so you know we’re talking about the animal within the Kingdom of mechanica, the Phylum of hydraulica, the Class of mobilia, the Order of elevatoria, the Family of terraliftae, and the Genus of bucketransitus – that’s right, the infamous bucketransitus linetechii, better known to most of you as the bucket truck. Classification foolery aside, bucket trucks are road-legal mobile machines designed to lift workers to heights suitable for working on and around utility poles, trees and the final stages of construction. Compared to worksite dedicated machines, such as scissor lifts, a bucket truck can drive anywhere roads are accessible. A bucket truck has unique safety and performance requirements that differ from those of many other mobile machines, so let's explore them.

However, first, let me clarify that there are more machines used in utilities than just bucket trucks. Digger derricks auger holes for utility poles, cable reel trailers help handle and feed lines into trenches, and vacuum trucks clear water from holes and trenches. The primary difference between these utility machines and a bucket truck is that the former operates remotely, where the primary risk is to the machine rather than personnel.

Safety above all else

Bucket trucks must be designed and manufactured with the safety of the mechanics and operators prioritized above all else. We must consider that lifting a human life many stories into the air carries its own

Q WHEN CRIMPING NON-CONDUCTIVE HOSE, TECHNICIANS SHOULD ONLY USE FACTORYAPPROVED HOSE ENDS SUITABLE FOR THEIR NON-CONDUCTIVE HOSE. ENSURING CRIMP SPECS ARE CAREFULLY FOLLOWED IS ALSO NECESSARY TO PREVENT HOSE FAILURE.

challenges, so all precautions are made to ensure the technician remains in the bucket and the bucket remains in the air.

Believe it or not, some of the most critical components of a safe boom and bucket are the hose assemblies. Hoses used for utilities equipment, especially those bringing technicians within elbow distance to high voltage power lines, are not the garden-variety 2-wire hoses the local fluid power distributor carries.

You'd be correct to think that any old hose could still power the cylinders need to lift, position and tilt, of which there could be half a dozen cylinders or more. And yes, I did say that a bucket can tilt, and that's not just because the operator wants to lay sideways for a sense of flying like Superman; quite the opposite, actually. Some booms can articulate on angles to reach tight spots, especially in the case of tree care, so a tilting bucket keeps the technician vertical,

improving ergonomics and safety. Furthermore, if the ground is uneven, the boom orientation may otherwise prevent vertical operation without tilting.

With so many actuators, you can imagine how many hoses must be run through and around the booms and joints of a bucket truck. For the most part, hydraulic hoses remain within the channels of the booms, but they will peek out as required to connect to the nearest cylinder, and they will be seen at the boom and arm joints, in most cases.

From the outside, the bucket booms appear typical of any hydraulic machine employing such a mechanism, but in this case, one difference is vast — fiberglass construction. And herein lies one of the primary differences that ensure these machines are safe for operators — nonconductive construction. Because these machines place personnel precariously close to high-voltage power lines, any acci-

We must consider that lifting a human life many stories into the air carries its own challenges, so all precautions are made to ensure the technician remains in the bucket and the bucket remains in the air.

dental contact between the machine and a 25,000-volt electrical source should be avoided to prevent harm or death.

Fiberglass, of course, is an insulator. Should the basket or boom come into contact with the power line, the high voltage doesn’t turn the entire machine into a plasma lamp. The bucket technician and ground crew don't have to worry about being electrocuted since the fiberglass boom doesn't conduct electricity. And that brings us to the most essential quality of a safe hose assembly for utilities equipment: non-conductive construction.

Non-conductive hose is a must

The hoses used for utilities are a special designation of the SAE J517 standard that requires the use of a thermoplastic cover, synthetic fiber and nylon inner tube. A

cover material such as polyurethane is rare for hydraulic hoses but perfect for non-conductive hoses because of its high dielectric strength. Additionally, polyurethane is resistant to arc tracking, which is the process by which current can follow a conductive path on the material's surface caused by contamination, moisture, or degradation.

Needless to say, steel wire reinforcement need not apply to this dangerous job of containing hydraulic pressure in the face of high voltage. Synthetic fibers such as polyester, aramid (think Kevlar) and nylon (polyamide) provide the tensile strength to the inner tube to contain pressure while avoiding conduction at all costs.

The SAE J517 standard offers up two constructions to the non-conductive hose design: 100R7 and 100R8. Similar to the popular 100R1 and 100R2 designations, they offer "1-wire" and "2-wire" options, respectively. Of course, even in the 1-wire 100R7, there are exponentially more fibers woven around the tube. 100R7 just has a single layer of fiber reinforcement, while the 100R8 contains two such layers. Even still, you can expect a slight reduction in pressure capacity compared to the high-tensile steel wire in traditional hydraulic hoses. It's a small price to pay to help ensure workers make it home every night to dinner with their families.

A key identifier of the non-conductive hose is the traditional orange cover material. Orange is a standard indicator of high visibility and hazard awareness, making it clear to technicians that the hoses installed on their machines are keeping them safe. Should a hose fail, under no circumstances should a traditional hose be used as a replacement, even in the interim.

Some of the individual hoses measure

upwards of thirty feet, which makes for an expensive replacement, so it might be tempting to use a generic hose. And let’s be clear that there are versions of 100R7 or 100R8 that use synthetic thermoplastic, yet may still be conductive or semi-conductive. These hoses could be black or other colors, but you should only trust your life to orange hoses explicitly expressed as non-conductive, which are tested to dielectric standards.

If there is no chance to avoid the temporary use of a standard hydraulic hose, be sure to cover all surrounding power lines with protective line covers to prevent electrical transmission (many municipalities require these, anyway). And then have your temporary hose replaced when it becomes possible.

The importance of design and assembly

How you route your hydraulic hoses through the boom and basket also plays a

role in safety. Whenever possible, keep the hoses safely inside the channels and prevent hoses from passing through gaps or openings in the fiberglass. Bulkhead fittings ensure a proper connection inside and outside the boom structure, leaving no place for hoses to rub against edges. Where hoses pass through joints, they should be adequately supported and protected with hose wrap, while channel edges should be equipped with rubber edging.

Any clamping or fixing systems that keep the hoses in place should be made of plastic or other insulating materials. Unfortunately, nobody is making reliable, highpressure hydraulic fittings from synthetic or plastic materials, so most connectors and adaptors are still made from steel.

The final touch going into safe hose assemblies for utilities equipment actually begins at the hose shop. The most obvious point to make is avoiding any pressure to replace non-conductive hose with offthe-shelf metal reinforced hose, even if it

appears to be a similar color.

When cutting and crimping hose assemblies, technicians should use only factoryapproved hose ends suitable for their nonconductive hose. Extra attention should be given to crimp specification adherence, as a hose-end failure while an operator is perched 30 ft up may prevent the bucket from lowering if a work line can no longer provide pilot pressure to the counterbalance valve. Careful inspection of hose assemblies should be the final step.

Some fluid power machines require little in the way of safety considerations, but when precious human life can be taken quickly, no expense should be spared to ensure everyone arrives home at the end of the day. A machine failure is one thing, but respect for the individuals in the Kingdom of animalia, Phylum of chordata, Class of mammalia, Order of primates, Family of hominidae, Genus of homo and Species of homo sapiens, is an entirely different animal (pun intended). FPW

Energy Professionals Line Up for UTILITY EXPO

MORE THAN 21,000 ARE EXPECTED TO VISIT THE INDOOR AND OUTDOOR EXHIBITS AT UTILITY

The biennial Utility Expo returns to the Kentucky Exposition Center in Louisville, October 7-9.

REGISTRATION IS OPEN for North America’s industry event for utility and construction professionals. Taking place October 7-9, at the Kentucky Exposition Center in Louisville, this biennial event showcases the latest innovations, equipment and solutions in the largest trade show dedicated to utility and construction.

More than 900 companies will exhibit their equipment, tools and technology dedicated to transmission and distribution of utilities to accommodate modern life, including electric, gas, telecommunications and water. Nearly 80 fluid power companies will highlight new and legacy technologies used to help power and hold aerial lifts and demo machines used in utility work.

This year’s Utility Expo, which is wellknown for its hands-on equipment test drives and interactive demonstrations, will be introducing several new features including:

• The HDD Rodeo, a horizontal directional drilling competition where top drilling crews will compete across 8 lanes for

prizes, including advanced equipment packages and cash awards.

• The expo also strengthens its commitment to safety through partnerships with the Common Ground Alliance (cga), to promote National Safe Digging Month, emphasizing the critical importance of calling 811 before excavation to prevent underground utility damage.

• Recognizing the mental health of construction professionals in the utility sector, a partnership with the American Foundation for Suicide Prevention (afsp) aims to raise awareness and provide resources for mental health support within the utility workforce.

• The NUCA Equipment Operators Challenge, brings competitors together to operate equipment in challenging games like hole-in-one putting, soccer, corn hole, a water slide challenge, and a pipe placement challenge.

• Expanded education includes more field classrooms and a lunch symposia

• Co-located Women’s Conference, Power to ADVANCE Women in Utilities (Professional development workshop)

Keeping the industry moving Nearly 80 fluid power exhibitors will be at the event, with a majority being hydraulics providers as well as some key compressed air technologies.

For example, ELGi will present two portable air compressors for demanding jobsite conditions at booth S3142. The GP35 is built for utility contractors tackling demanding jobs like fiber optic cable installation. It delivers 35 cfm at 218 psi and is powered by a 23 hp Vanguard gas engine with electric start, providing reliable performance and quick startup in the field. ELGi’s D185T4F durable and versatile portable air compressor delivers 185 cfm at 100 psi. It runs on a Kohler KDI diesel engine and is designed for general utility work, including sandblasting and powering pneumatic tools.

Over at Bailey International’s booth

Booth N1249, all of its brands, including Chief, Maxim, Hydro Custom, and Sure Grip Controls, will be on display. Bailey will focus this year's booth on the work truck market, demonstrating how work truck applications integrate with industries like construction, utility services, municipal work, MEWPs, material handling, and waste & recycling. The overlap between these industries and work trucks will come to life with practical examples and interactive experiences.

At booth S3363, Dixon’s Modular Connection System (mcs) will be the focus. This system is an easy-to-use, versatile solution for connecting multiple couplings at once. They will be offering hands-on demonstrations. Visitors will be able to explore Dixon’s full line of hydraulic and pneumatic quick couplings as well.

LunchBox Sessions will be at Utility

Expo in booth S4554 to showcase its on-screen, colorful, interactive Live Schematics’ online learning system. LunchBox Sessions offers a hands-on approach of experimenting, tinkering and adjusting. Visitors will be able to pull hydraulic valve levers, adjust pump controls and change pressure relief valve settings and see the results of their actions instantly and safely on-screen as the flow arrows move and the pressure colors change. Hydraulic system schematics are full of confusing symbols that make troubleshooting work challenging. Technicians learn safe maintenance and troubleshooting skills much faster with symbols, schematics and component cutaways that come to life on a tablet or PC.

Over at the Coxreels booth N914, the focus will be on their spring rewind welding hose and cable reels, dual hydraulic hose reels, fuel hose reels, grounding cable reels, and air/water reels. Their lines include several key features such as CPC powder coat finish which is long lasting, chip resistant and rust inhibiting; brass swivels for external fluid path and simple seal maintenance. Its EZ-Coil series will be on display. This patented safety system retracts up to

80% slower than conventional reels. Finally, its Direct Drive motors feature a solid ring gear is welded to the disc for a direct gear driven motor.

HAWE Hydraulik will have a variety of its state-of-the-art products on display in booth S3938. New technologies will include its VIPR Valve, an intelligent valve cartridge that uses AI for commissioning, operation and adaptation to new control tasks. Its Electrification Wall will highlight HAWE’s wide range of electrification products: battery Pack, IEP, MPU, PSL-CAN, and PDU. Its C41V axial piston pump is designed for open circuits in mobile hydraulics and operates on the swash plate principle. One of its newest products, the MICK proportional directional spool valve type is a combination of the proportional directional spool valve type PSL and specially designed 8/3way diverter valves which are flangedmounted on the PSL sections. HAWE will also feature many of its standard valve and pump lines.

Safety and education at the core Utility Expo offers a core focus on safety, with several walking field classrooms throughout the event. In addition to topics on safety, electrical hazards, aerial devices and more, the event has offered an Equipment Hydraulics field classroom for the last several years. Registration is required for the 90-minute sessions, which are limited to 30 people.

Hydraulic systems play a crucial role in utility machinery. In this walking classroom through the show floor, attendees will understand how the hydraulic systems of equipment can work to achieve their utility and construction project goals. They will:

• Understand the variety of hydraulic systems and the best applications for each.

• Learn how to evaluate their company's needs to select the right hydraulic system.

• Gain key insights on a comprehensive maintenance program and the best oil type for their workflow. FPW

Dry claw vacuum pumps are environmentally friendly

Atlas Copco Vacuum Technique atlascopco.com

Clean technologies in vacuum technology are economically advantageous and environmentally friendly. The DZS 600 VSD+ and DZS 1200 VSD+ dry, oil-free claw pumps are powerful, energy-efficient and easy to control and maintain. With their integrated VSD+ inverter drive with pressure setpoint control, they can be operated at high rotor speeds. The motor speed adapts to the process load in an energy-efficient manner. With the help of the Atlas Copco VSD+ app for iOS and Android devices, users can control and monitor the DZS VSD+ series via their smartphone and access relevant parameters in real time at any time. The app also makes it easier to commission the series by setting the target pressure, start/stop delay and stop level.

Panel-mounted electronic and pneumatic pinch valves

Clippard clippard.com

Panel-mounted pinch valves provide all the same benefits as Clippard’s standard pinch valves along with seamless integration and easy accessibility. Compared to standard manifold mounted pinch valves, panel mounting offers simplified installation, a cleaner appearance, and reduced contamination risk. These valves feature an unobstructed flow path with zero dead volume — only the inside of the tubing contacts the fluid. Each valve comes with 12 in. (30 cm) of silicone tubing preinstalled. Tubing is easily replaceable. They feature a high cycle life and are available in electronic or pneumatic versions.

Lightweight portable crimp machine increases field service safety

Danfoss danfoss.com/ET500

ET500 lightweight, portable crimping machine simplifies hydraulic hose field service and repair. Weighing just 29 lb, it is designed for a variety of markets, including material handling, industrial, construction rental equipment, railway, and mining. It is approximately 33% lighter than other portable crimp machines in its class. Technicians can easily carry it to job sites without strain. It is designed to crimp braided hose from-4 through-12 sizes and spiral hose from-6 through-10 sizes. It is available with choice of pump kit and a new placement tooling package. Pump kit options include a hand pump, air/hydraulic pump, 110-V electric pump, 12-V DC electric pump, or 54-V battery pump. Bench mount and truck/wall mount brackets are available.

Multi-head connectors for industrial fluid power

Full line of specialty connectors are suitable for hydraulic, pneumatic, and industrial automation applications such as robotic cells, packaging, or material handling. These specialty connectors include Multi-Head Connectors in DIN Forms

A,B and C along with M8 & M12 connectors. They can accommodate multiple heads and can be produced with any type of connector that Norstat carries. They can range in size from 2 to 16 connectors off of one molded cable and can be customized in a multitude of configurations to include various valve connector types or any combination of connectors to suit the customer’s needs. They are rated to IP67.

Domed bolt and nut caps protect equipment and personnel

MOCAP

mocap.com

BNCD series of domed bolt and nut caps provide protection and a finished appearance, while covering exposed bolt and nut heads in a variety of industrial, commercial and consumer applications. Molded in durable black polyethylene plastic, these domed caps are designed to snap securely over standard hex nuts and bolts, shielding them from dirt, moisture and corrosion while also reducing the risk of injury from exposed hardware. Their domed profile enhances appearance and safety, making them suitable for use in environments where aesthetics and protection are both priorities. They are available to fit a wide range of standard hex bolt and nut sizes.

Industrial duty LED lights for hose reels

Coxreels coxreels.com

Line of three industrial duty LED lights are available on PC10 reels. They feature a variety of industrial-grade features and options, including: a 50,000 hour rating, internal light diffusers, and shatter-resistant polycarbonate lenses. Coxreels’ new LED lights also feature adjustable steel hooks for hands-free placement. Whether you are looking for the compact LED light feature (-M), the LED light with the additional power source (-K), or the industrial-duty, UL Listed LED light (-H), these reels have the perfect features to complement a variety of applications. FPW

Norstat Inc. norstat.com

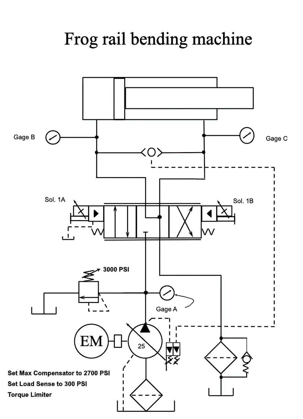
Railroad “frog” manufacturer’s production slower than normal

A MANUFACTURER’S PRODUCTION of railroad “frogs” (switches that allow trains to move from one track to another) had dropped. Production was running 15 to 20% slower than normal. This company takes straight lengths of railroad rails and bends them to different shapes for uses where curves and switching tracks are needed. An example would be part of the turnout where the main gauge line intersects to determine which rail it needs to be on.

The hydraulics for clamping the rail had a separate power unit and it worked fine. They determined that the rail bending cylinder was running slower than normal. They checked the program that controls the proportional directional valve and all seemed correct. They felt it was either because the cylinder was bypassing, the main relief was opening too soon or the pump had gone bad.

They knew to check the case drain on the pump when it was fully loaded and it showed that it was a little less than 1 gpm. The safety relief looked to be in good condition and its setting was higher than 2,700 psi. When the cylinder bottomed out, the pressure was close to 2,700 psi. The system idled a little higher than 300 psi. They took the cylinder to a repair shop, where they were told it was in decent shape.

What would you do next? We welcome responses of all kinds directly to Bob Sheaf at rjsheaf@cfc-solar.com or to mgannon@wtwhmedia. com. The solution will be provided in conjunction with our next edition of Fluid Power World and will be published online next month.

Solution to cylinder not cycling after pilot-operated directional valve

The valve that was replaced also had a pilot choke to control how fast the main spool shifted. Many people don’t understand that there are two common ways flow controls operate. Turning the adjustment clockwise on some valves “opens” the flow controls and others are set up to close the valve if turned clockwise. See the illustration, which shows how one type restricts how far the bypass check closes to reduce the flow and others use a common needle valve. The customer assured me that the pilot chocks were fully open when they were fully closed, thus blocking the pilot flow to the main stage spool. FPW

Take Control with Cordis

•Real-time adjustable PID control

•Integrated 0 to 10 VDC, 4-20 mA signal, or 3.3 VDC serial communication

• 0 to 10 VDC feedback pressure monitor

•Virtually silent

•No integral bleed required

•Multiple pressure ranges from vacuum to 150 psig

•2.7 to 65 l/min flow control

digital. Clippard’s Cordis products are revolutionary microcontrollers primed for escape velocity from a proportional control market that has grown stagnant.

With unparalleled performance and flexibility not possible with current analog proportional controllers, the Cordis makes everything from calibration, to sensor variety, to future development opportunities more accessible and less complicated.

Precise, Linear Digital Pressure Control

Contact your distributor today to learn more about how the Cordis can provide precise, real-time control for your application, or visit clippard.com to request more information.

CINCINNATI • BRUSSELS • SHANGHAI

Turn static files into dynamic content formats.

Create a flipbook
Issuu converts static files into: digital portfolios, online yearbooks, online catalogs, digital photo albums and more. Sign up and create your flipbook.