
International Research Journal of Engineering and Technology (IRJET) e-ISSN: 2395-0056
Volume: 12 Issue: 09 | Sep 2025 www.irjet.net p-ISSN: 2395-0072
![]()

International Research Journal of Engineering and Technology (IRJET) e-ISSN: 2395-0056
Volume: 12 Issue: 09 | Sep 2025 www.irjet.net p-ISSN: 2395-0072
Devika R1 , Dr. J. Leema Rose2
1PG Scholar, Dept. of Electrical and Electronics Engineering, PSN College of Engineering and Technology, Tamil Nadu, India.
2Associate Professor, Dept. of Electrical and Electronics Engineering, PSN College of Engineering and Technology, Tamil Nadu, India.
Abstract - The Solar Powered Remote Sensing and Data Acquisition using IoT is an innovative approach to harnessing solar energy more efficiently by using predictive algorithms and real-time tracking. This system combines embedded technology and machine learning to improve energy capture by accurately aligning solar panels with the sun’s position throughout the day. Unlike traditional solar tracking systems, which follow predefined paths or respond directly to sunlight, this system leverages predictive analytics to anticipate the sun's position based on historical and real-time data. By using a machine learning model trained with data from seasonal, geographical, and weather patterns, the system continuously refines its alignment, enhancing the efficiency of solar panels even in variable weather conditions.
The system is designed with low-power embedded hardware that integrates sensors, a microcontroller, and actuators. Light intensity sensors provide real-time feedback, and motorized actuators adjust the panel’s orientation, ensuring optimal alignment. A predictive model, embedded within the system, is capable of offline operation and selfcalibration, minimizing dependence on internet connectivity and external computational resources. The integration of machine learning enables the system to adapt over time, considering weather forecasts and previous operational data to enhance decision-making for panel alignment.
Key Words: MachineLearning,Solarpanel,Tracking system,Sensors,selfcalibration.
TheSolarPoweredRemoteSensingandDataAcquisition using IoT is to develop an advanced solar tracking mechanismthatsignificantlyimprovestheefficiencyofsolar energycapturebyoptimizingtheorientationofsolarpanels throughouttheday.Traditionalsolartrackingsystemsrely on real-time feedback from sensors to adjust the panel’s position, often requiring continuous movement and fine adjustments to ensure optimal alignment with the sun. However,thismethodisnotalwaysenergyefficientandcan leadtoincreasedmechanicalwearovertime.Theintegration of machine learning into the solar tracking system introducesapredictivecomponentthatallowsthesystemto anticipatethe sun’spositionbasedonpatternslearnedfrom
historicaldata,suchassunmovement,seasonalvariations, andweatherconditions.By leveragingmachinelearning,thesystemaimstoreducethe frequency of real-time adjustments, minimizing energy consumption associated with constant movement and extending the lifespan of mechanical components. The system's ability to make informed decisions based on predictiveanalyticsreducestheneedforfrequent,real-time sensor readings and motor movements, allowing for smoother operation with fewer mechanical interventions. Another key objective is to create a system adaptable to variousenvironmentalconditionsandgeographiclocations. Solarenergysystemsfacevaryingconditionssuchascloudy weather, high winds, or seasonal changes that can impact energy capture. By incorporating weather and environmental data into the machine learning model, the system can account for these factors and still position the panelsoptimally,evenunderless-than-idealconditions.This adaptability makes the system suitable for global deploymentindiverseregionsandclimates,improvingits scalability.Thesystemalsoseekstoenhanceoverallenergy efficiency by conserving power within the solar tracking mechanismitself.Throughpredictivepositioning,theenergy used to move the panels is minimized, ensuring that a greater portion of the harvested solar energy is directed towards storage and consumption rather than system operation.TheSolarTrackingSystemwithMachineLearning forPredictivePositioningrepresentsaninnovativeapproach to solar energy optimization. Integrating LDR sensors, an embedded control system, and machine learning not only maximizes energy capture but also enhances system longevityandefficiency.Thedatastoredindataloggeris4 LDRvaluesandservomotorpositions.Byusingcurrentand voltage sensors we can get the value of maximum power output. By using this data machinelearning algorithm get maximisedenergypositionsofsun’sradiation
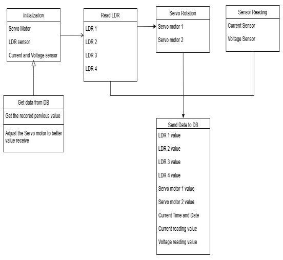
ThisblockdiagramrepresentsanAutomaticSolarTracker System using the ESP32 WROOM 32 microcontroller. The ESP32collectsdatafromtheLDRs,processesit,andcontrols the servo motors to adjust the solar panel’s position automatically. This helpsmaintain optimal alignment with the sun, enhancing the solar panel's energy output

International Research Journal of Engineering and Technology (IRJET) e-ISSN: 2395-0056
Volume: 12 Issue: 09 | Sep 2025 www.irjet.net p-ISSN: 2395-0072
throughouttheday.HereweusefourLDRsensortofindthe maximumintensityofsunlight.ThatsignalsensedbyESP32 microcontrollermodule,dependingonthesunradiationthe Servo motor is actuated by the microcontroller. That LDR valuesandtheservomotorvaluesandpowervaluearestored to Google sheet through Google sheet API with time. That datacanbetakenanywherethroughIoTtechnology,thatwas incorporated in ESP32 microcontroller. Google sheet data giventoPythonnotebooksoftwarewheremachinelearning pythoncoding isusedtogetoptimizedanglepositionand power value by using voltage and current sensors. That is storedanddisplayed.Therainforestalgorithmusedtowrite aprogramcodinghereforusingvariousclassifiers.Thatdata canbeusedforpredicationofsolarraysonthatgeographical area. That data can also used for constructing new solar farms.

3. COMPONENTS DESCRIPTION
3.1.
The ESP32 microcontroller is the core processing unit thatcontrolsthesystem.ItreceivesinputsignalsfromLight Dependent Resistors (LDRs) and sends output signals to control the two servo motors. The ESP32 processes data fromtheLDRstoadjustthesolarpanel'spositionforoptimal sunlightexposure.

3.2.
The system uses four LDRs, positioned at different cornersaroundthesolarpanel.Thesesensorsdetectthelight intensityfromvariousdirections.Bycomparingthevalues fromtheLDRs,theESP32determinesthedirectionwiththe highestlightintensity.

Two servo motors are used to adjust the solar panel’s orientation. One motor controls the horizontal (azimuth) angle,andtheothercontrolsthevertical(elevation)angle, allowingthesolarpaneltotrackthesun’smovementinboth directions.

Thesolarpanelisthesystem’smainoutputcomponent. Theservomotorsadjustitspositionbasedonthedatafrom

International Research Journal of Engineering and Technology (IRJET) e-ISSN: 2395-0056
Volume: 12 Issue: 09 | Sep 2025 www.irjet.net p-ISSN: 2395-0072
the LDRs to maximize exposure to sunlight, thereby increasingtheefficiencyofpowergeneration

-5: SolarPanel
3.5. Voltage and Current Sensor
Thissensorsisusedtomonitor,calculateanddetermine thevoltagesupplyandcurrentsupply


Fig -6: VoltageandCurrentSensor
4. SOFTAWARE DESCRIPTION
IoT,dataloggerandJupytersoftwarenetworksarelinked toperformtheoperations.

Fig -7: SoftwareBlocks
5.

Fig -8: CodingBlocks

Fig -9: CircuitDiagram
Inthisproject,theESP32collectsdatafromthe4LDRs, processes it, and controls the 2servo motors to adjust the solar panel’s position automatically. This helps maintain optimalalignmentwiththesun,enhancingthesolarpanel's energyoutputthroughouttheday.Thenvoltagesensorand currentsensorisconnectedwithoutputofsolarpanel.This istomeasurethepowerofoutputofsolarpanel.

International Research Journal of Engineering and Technology (IRJET) e-ISSN: 2395-0056
Volume: 12 Issue: 09 | Sep 2025 www.irjet.net p-ISSN: 2395-0072

Fig -10: HardwareView
TheESP32andothersensorsareoperatedthrough5V2A Adapter.TheLDRsensorplaysthevitalroleinthisproject. The LDR sensors sense the light intensity of the solar radiation.TheValuesfromLDRsensorspredicttheposition ofsolarpanel.TheseLDRvaluesarecollectedinESP32.Then processthedataandsendthesignaltotheServomotorto rotatetheSolarpanel.TheServomotorfacestheSolarpanel direct ray from sun. Then the readings from current and voltage sensor are monitor the power efficiency. These techniqueconsumesalargeamountofpowerinSolarpanel

Fig -11: GoogleSheetData
A-Timestamp,
B-LDR2(OHM),
C-LDR3(OHM), D-LDR1(OHM), E-LDR4(OHM), F-SERVOMOTOR1(DEGREE),
D-SERVOMOTOR2(DEGREE)
H-VOLTAGEREADING(V)
CURRENTREADING(mA)
J-POWER(WATT)
Usingmachinelearningalgorithm,thefourLDRvalues and2Servomotordirection,voltage,current,powervalues are collected in Google cloud service. Then visualize in Googlespreadsheet.Thedataisstoredeveryminutefrom controller.Thepythongivestheresultofmaximumpower consumed on direction of solar path. The output from the ESP 32 is connected to google console the 4 LDR, 2 servomotorpositions,maximumpowervaluesarerecorded

TheoutputshowsfourLDRpositionsand2servomotor positions,maximizedpowervaluesaredisplayed.Thatdata is stored in google sheet. Using python coding we can get efficientservomotormovements.Byusingthesedatawecan predicttheoptimizedsolarradiationinthisparticulararea withtime.
TheSolarPoweredRemoteSensingandDataAcquisition usingIoTrepresentsaninnovativeapproachtosolarenergy optimization.IntegratingLDRsensors,anembeddedcontrol system, and machine learning not only maximizes energy capturebutalsoenhancessystemlongevityandefficiency. Thedatastoredindataloggeris4LDRvalues,servomotor positions, Voltage, current values. By using this data machinelearningalgorithmgetmaximizedenergypositions of sun’s radiation. It is used for predicting the efficient positionofservomotormovementsandpowervalue. This system is a promising solution for sustainable energy applications,withwide-rangingpotentialacrossresidential, commercial,andoff-gridsettings.Byusingthisprojectwe can get maximum power and its operation is simple , less cost,reducehumanefforts.ToIntegrateVoltageandCurrent sensor in Solar panel to get optimized maximum power through any MPPT algorithm technique. Used for GUI

International Research Journal of Engineering and Technology (IRJET) e-ISSN: 2395-0056
Volume: 12 Issue: 09 | Sep 2025 www.irjet.net p-ISSN: 2395-0072
applicationformonitorandfilterthedatas.Itexaminesthe use of ML applied to control, islanding detection, management, fault detection and diagnosis, forecasting irradianceandpowergeneration,sizing,andsiteadaptation inPVsystems.
[1] F. Pedregosa et al., "Scikit-learn: Machine Learning in Python",J. Mach. Learn. Res., vol. 12, pp. 2825-2830, 2011
[2] V. C. Ferreira, R. C. Carrano, J. O. Silva, C. V. N. Albuquerque, D. C. Muchaluat-Saade and D. Passos, "Fault detection and diagnosis for solar-powered WirelessMeshNetworksusingmachinelearning",2017 IFIP/IEEE Symposium on Integrated Network and ServiceManagement(IM),pp.456-462,2017
[3] X.Shaoetal.,"Solarirradianceforecastingbymachine learning for solar car races",2016 IEEE International ConferenceonBigData(BigData),pp.2209-2216,2016
[4] F. Jawaid and K. NazirJunejo, "Predicting daily mean solar power using machine learning regression techniques",2016 Sixth International Conference on InnovativeComputingTechnology(INTECH),pp.355360,2016
[5] R. Tang and T. Wu, "Optimal tilt-angles for solar collectorsusedinChina",Appliedenergy,vol.79,no.3, pp.239-248,2004
[6] A. M. Ahmed, A. Rizaner and A. H. Ulusoy, "A decision treealgorithmcombinedwithlinearregressionfordata classification",International Conference on Computer ControlElectricalandElectronicsEngineering,pp.1-5, 2018
[7] A.E.Hammoumi,S.Motahhir,A.E.Ghzizal,A.Chalhand A. Derouich, "A simple and low-cost active dual-axis solartracker",EnergyScience&Engineering,vol.6,no. 5,pp.607-620,2018
[8] S. Das, S. Chakraborty, P. K. Sadhu and O. S. Sastry, "Designandexperimentalexecutionofamicrocontroller (μc)-based smart dual-axis automatic solar tracking system",EnergyScience&Engineering,vol.3,no.6,pp. 558-564,2015
[9] H.X.Yang,W.Zhou,L.LuandZ.H.Fang,"OptimalSizing MethodforStandaloneHybridSolar-WindSystemwith LPSP Technology by using Genetic Algorithm",Solar Energy,vol.82,no.4,pp.354-367,2008
[10] S. A. Kalogirou, "Optimization of Solar Systems using Artificial Neural-Networks and Genetic
Algorithms",AppliedEnergy,vol.77,no.4,pp.383-405, 2004
[11] S. Dihrab and K. Sopian, "Electricity Generation of Hybrid PV/Wind Systems in Iraq Renewable Energy", vol.35,no.6,pp.1303-1307,2010
[12] C. Pavithra, Pooja Singh and Venkatesa Prabhu Sundramurthy, "A brief overview of maximum power pointtrackingalgorithmforsolarPVsystem",Materials Today:Proceedings
[13] C. Pavithra and R. Geethamani, "A Noval Improved Variable Step-Size Incremental Resistance MPPT Controller for PV System under Partial shading condition",Journal of Computational and Theoretical Nanoscience
[14] Belkaid,U.ColakandK.Kayisli,"Acomprehensivestudy of different photovoltaic peak power tracking methods",IEEE 6th International Conference on RenewableEnergyResearchandApplications(ICRERA), pp.1073-1079,5-8November2017
[15] I. Reda and A. Andreas, "Solar position algorithm for solarradiationapplications",SolarEnergy,vol.76,pp. 577,2004