Skip to main content

4200 Transmitter Instruction Manual

Page 21

4200 Series

39A7301-D C0666-3 / IL

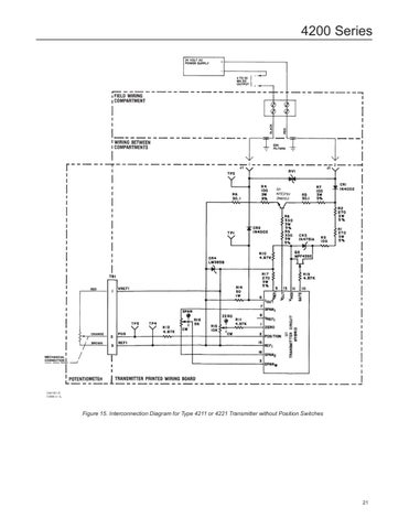
Figure 15. Interconnection Diagram for Type 4211 or 4221 Transmitter without Position Switches

21


Turn static files into dynamic content formats.

Create a flipbook