FLUID POWER WORLD AUGUST 2023

Page 1

www.fluidpowerworld.com August 2023 Hybrids offer a bridge to the future p. 27 Utilities equipment jumps on the latest trends in fluid power p. 32 Rid your packaging lines of UKTs p. 39
TOMPKINS TEST POINT KITS tompkinsind.com/TPK 800.255.1008

Built-in Option Module Slot

For custom stand-alone PLC I/O con gurations that exactly match your application (option module sold separately).

CPU units starting at only $97

CLICK PLUS PLCs provide the same simple, practical control the CLICK PLC line is known for but with some surprising bells and whistles. Data logging, Wi-Fi connect-ability, MQTT communication, and increased security measures are just a few of the impressive features offered with the CLICK PLUS PLC series.

Using the same FREE streamlined PLC programming software as its predecessor, CLICK PLUS PLCs provide straightforward, no-learning-curve programming. Combine that with a starting at price of just $97.00 and the CLICK PLUS PLC is undoubtedly the unmatched value leader!

Use any CPU with option module(s) as a complete PLC for small systems or expand the I/O with stackable I/O modules for larger applications.

the #1 value in automation Order Today, Ships Fast! * See our Web site for details and restrictions. © Copyright 2022 AutomationDirect, Cumming, GA USA. All rights reserved. 1-800-633-0405
www.CLICKPLCs.com
microSD USB Ethernet Bluetooth (provisioning only) Serial (RS-232 & RS-485) Wi-Fi
CAUTION VALUE OVERLOAD! 45 4 5dayMoney-BackGuarant e e

It’s the age of the digital centaur — are you on board? At

At last week’s NFPA IEOC, one of the most interesting presentations was not an economic talk at all. Instead, “Technology Frontiers” by Scott Klososky, a renowned futurist, delved into the popular (and somewhat controversial) topic of AI. Less than a year ago, AI platforms took off with the popularity of sites such as ChatGPT and DALL-E.

A recent article from the U.S. Chamber of Commerce highlighted how small businesses can use artificial intelligence to enhance their operations and do more in less time for lower costs or even free. A May survey found an estimated 25% of small business respondents are using or testing generative AI.

Whenever artificial intelligence gets into the news, we hear many fearful statements about our robot overlords or references to sci-fi movies of the future. Klososky said we should not fear AI, but instead, we should embrace it.

He noted that there are AI and robots that are smarter at doing many things than humans right now. As he said, for 90% of our careers, the decisions have been made by people. In the future, it’s going to be much closer to a 50/50 split between humans and AI. Klososky borrowed a term from the military for this goal of hybrid intelligence.

“We’re standing at the crossroads of intelligence. It doesn’t mean humans aren’t valuable. It doesn’t replace humans,” Klososky said. “What it means is that we will be more and more hybrid, more and more coworking with AI. When you’re coworking with AI, you’re becoming more and more like a digital centaur.”

What’s key here is the need to create a plan and test AI and ensure you have early adopters on board. Klososky offered some tips to begin learning how to use AI in your everyday work functions. You must understand AI vocabulary, as well as what AI engines are best for your needs — analytic, diagnostic, predictive, prescriptive, simulative (digital twin), and generative.

It’s necessary to place emphasis on training and testing AI platforms to find the right fit for your company and your employees’ daily tasks. Encourage the use of technology, read up on or listen to podcasts on technology developments, and learn how to use automation services. Finally, be willing to co-work with AI — there will be an expectation to work with five or six AIs in your job.

One company I found is using AI in this very way is KYKLO, which is an advisor and manufacturing e-commerce technology solutions provider. The company helps discrete manufacturers and distributors generate leads, expand market share, and maximize efficiencies quickly. When I spoke with Ryan Francis, Managing Director, over dinner about AI, it seemed a no-brainer that KYKLO would be at the forefront of testing AI in its workflows. Francis said they have identified key AI platforms and have a streamlined way of discovering the best fit for their business operations.

“Like many organizations, we believe that it is vital for us to understand how AI can enhance our internal and external business capabilities. So many companies just think of ChatGPT or Google Bard, but there are literally thousands of tools out already. We are taking an aggressive approach by creating an internal database of those apps, their main capabilities, and their costs. Today our staff is assigned different AI apps to try, time in their calendar to complete a task, and then time to try the same task with the assistance of their assigned AI. They journal what they tried, their experience, the outcome, and how they think it could help which we will use to pare down to a few selected tools after reviewing the data, and a second round of trials,” Francis said.

“Companies need to understand their operational inefficiencies and know what AI tools are available based on individual teams, job descriptions, and tasks those folks are doing,” he said. “Investing today is not just about making us more efficient and effective; we believe it is mandatory to secure our position as an industry leader and position us for long-term continued growth.” FPW

2 FLUID POWER WORLD 8 • 2023 www.fluidpowerworld.com
mgannon@wtwhmedia.com On Twitter
@FPW_marygannon
FLUIDLINES
ALA Industries Limited • 3410 Delta Drive • Portage, IN 46368 • Tel: (219) 762-2059 • Fax: (219) 762-2066 • www.alaindustrieslimited.com Same Great Product Same High Quality Guarantee All Under a New Name Introducing Tandy – a name you won’t soon forget. With a broad range of hydraulic products already being used by many top American brands you know and trust, Tandy prides itself on its quick service, reliable quality products and wallet friendly prices. ALA Industries Limited

Going further electric

According to AAPEX, adoption of battery electric vehicles (BEVs) in the U.S. has increased substantially in recent years — they accounted for 6% of new vehicle registrations in 2022 and are forecast to reach 56% of vehicles sold in 2035 and 81% in 2045. This would translate to 19% of the U.S. fleet being BEVs or hybrids in 2035. Earlier this year, I even took the leap and purchased my own EV. So far, I am loving my new wheels and am impressed with the technology, through and through.

Mobile equipment is no stranger to electrics, either, and OEMs continue to explore EVs in this market. As our own Ken Korane reported this Spring, New Holland Construction has launched its first commercially available EV machine, the E15X electric power mini excavator. The excavator runs on a cobalt-free lithium-ion battery that powers a 21.5-hp motor, making it as powerful as the E14D diesel equivalent. The motor provides plenty of power to the load-sensing hydraulics for smooth and efficient operation in a compact and easily transportable package. On a fully charged battery, the excavator can reportedly operate for eight hours. It can be recharged

in 10 hours with a standard 110 V outlet or within an hour with its fast charge features. Beyond industries like construction, mining, and agriculture, we’re also seeing EVs begin to expand into aerospace and military applications. The coming years are sure to be exciting ones, and fluid power engineers need to keep abreast of this fastchanging technology.

That’s why I’m excited to share the news that a new sister publication to Fluid Power World, called EV Engineering, will be launching this Fall. Based online at evengineeringonline.com, the new site will be a central point for you to learn about everything EV, from batteries to components, and technology news to testing, safety, and R&D efforts in the field. I invite you to visit the new site and sign up for its newsletter, which will be a great resource for all engineers trying to stay abreast of all things electric. FPW

FROM THEFIELD
Simplified hose configuration, less hose and adapters combine to reduce repairs and downtime, cutting the overall cost of hydraulics. 1-763-784-5531 www.SuperSwivels.com No Kinks No Hose Twisting Full Flow Quality Products Made In The U.S.A. Patent No. 5547233 Fax: 1-763-784-7423 Email: sales@superswivels.com Available In BSPP Hydraulic Live Swivels Inline & 90° Heavy Duty Ball Bearing Design • Also In 304 & 440 Stainless Steel • Rated To 10,000 P.S.I. • Heat Treated • Custom Design & Sizes Available • Rebuildable Ball Bearing Design • Full Flow —Low Pressure Drop • Superior Quality Alloy Steel • Side Load Resistant Sw i tc h Y o u r S w i v ®le S w i t c h Y o u r S w i v ®le 4 FLUID POWER WORLD 8 • 2023 www.fluidpowerworld.com
STAUFF Corporation 201.444.7800 STAUFF Canada Ltd. 416.282.4608 stauffusa.com We offer thousands of critical components designed to help our customers operate more efficiently. Look to STAUFF for Quick Couplings, Clamps, Hydraulic Filters, Test Points and many other components to keep machines—big and small—moving you forward.

FEATURES

MOBILE HYDRAULICS

Hybrids offer a bridge to the future Diesel-electric mobile machines provide many of the benefits of electrification without the shortcomings.

UTILITIES EQUIPMENT TRENDS

Utilities equipment jumps on the latest trends in fluid power From mobile electrification to telematics and IoT, modern utilities equipment is becoming more controllable and smarter for efficient and reliable designs.

UTILITY EXPO PREVIEW

Lifting its way back up to the top of the line

The every-other-year Utility Expo returns to Louisville September 26-28, with record-breaking exhibition space.

PNEUMATICS

Rid your packaging lines of UKTs (Unnecessary Knob Twisters) Follow these five steps to prevent tampering and ensure effective and correct process adjustments for pneumatic components.

PACK EXPO PREVIEW

Sustainability takes center stage at Pack Expo Las Vegas

This biennial event returns to the Las Vegas convention center on September 11–13, 2023.

27 32 35 39 42

AUGUST 2023
Contents | vol 10 no 6 | fluidpowerworld.com • 8 • 2023 ON THE COVER Aerial lifts and bucket trucks require safety devices like check valves to safely lower platforms and buckets in the event of failure. | Courtesy of Adobe Stock DEPARTMENTS 02 FluidLines 04 From the Field 08 Perspectives 10 Association Watch 12 Design Notes 20 Maintenance 22 Component Focus 24 Energy Efficiency 44 Products 47 Ad Index 48 Troubleshooting Challenge 6 FLUID POWER WORLD 8 • 2023 asbpe.org BRONZE REGIONAL AWARD 2023 asbpe.org BRONZE REGIONAL AWARD 2023

MARKETING

EDITORIAL

VP, Editorial Director Paul J. Heney pheney@wtwhmedia.com @wtwh_paulheney

Editor-in-Chief Mary Gannon mgannon@wtwhmedia.com @dw_marygannon

Technology Editor Ken Korane kkorane@wtwhmedia.com @fpw_kenkorane

Senior Editor Rachael Pasini rpasini@wtwhmedia.com

Associate Editor Heather Hall hhall@wtwhmedia.com @wtwh_heathhall

Contributing Editor Josh Cosford @FluidPowerTips

Contributing Editor Carl Dyke @carlindustry

Contributing Writer Robert Sheaf rjsheaf@cfc-solar.com

PRINT PRODUCTION

VP, Creative Services Matthew Claney mclaney@wtwhmedia.com @wtwh_designer

Art Director Allison Washko awashko@wtwhmedia.com @wtwh_allison

Senior Graphic Designer Mariel Evans mevans@wtwhmedia.com @wtwh_mariel

Graphic Designer Shannon Pipik spipik@wtwhmedia.com @WTWH_Shannon

Director, Audience Development Bruce Sprague bsprague@wtwhmedia.com

Don’ t com pr om i se!

PRODUCTION SERVICES

www.nfpa.com

VP, Digital Marketing Virginia Goulding vgoulding@wtwhmedia.com @wtwh_virginia

Digital Marketing Manager Taylor Meade tmeade@wtwhmedia.com @wtwh_taylor

Digital Production/ Marketing Designer Samantha King sking@wtwhmedia.com

Marketing Graphic Designer Hannah Bragg hbragg@wtwhmedia.com

Marketing Graphic Designer Nicole Johnson njohnson@wtwhmedia.com

Webinar Manager Matt Boblett mboblett@wtwhmedia.com

Webinar Coordinator Lindsey Harvey lharvey@wtwhmedia.com

ONLINE DEVELOPMENT & PRODUCTION

Web Development Manager B. David Miyares dmiyares@wtwhmedia.com @wtwh_webdave

Senior Digital Media Manager Patrick Curran pcurran@wtwhmedia.com @wtwhseopatrick

Front End Developer Melissa Annand mannand@wtwhmedia.com

Software Engineer David Bozentka dbozentka@wtwhmedia.com

Digital Production Manager Reggie Hall rhall@wtwhmedia.com

Digital Production Specialist Nicole Lender nlender@wtwhmedia.com

Digital Production Specialist Elise Ondak eondak@wtwhmedia.com

VIDEO SERVICES

Lead Videographer Garrett McCa erty gmccafferty@wtwhmedia.com

Videographer Kara Singleton ksingleton@wtwhmedia.com

Videographer Cole Kistler ckistler@wtwhmedia.com

Customer Service Manager Stephanie Hulett shulett@wtwhmedia.com

Customer Service Representative Tracy Powers tpowers@wtwhmedia.com

Customer Service Representative JoAnn Martin jmartin@wtwhmedia.com

Customer Service Representative Renee Massey-Linston renee@wtwhmedia.com

Customer Service Representative Trinidy Longgood tlonggood@wtwhmedia.com

IN-PERSON EVENTS

Events Manager Jen Osborne jkolasky@wtwhmedia.com @wtwh_jen

Events Manager Brittany Belko bbelko@wtwhmedia.com

Event Marketing Specialist Olivia Zemanek ozemanek@wtwhmedia.com

FINANCE

Controller Brian Korsberg bkorsberg@wtwhmedia.com

Accounts Receivable Specialist

Jamila Milton jmilton@wtwhmedia.com

SALES Ryan Ashdown 216-316-6691 rashdown@wtwhmedia.com

Jami Brownlee 224.760.1055 jbrownlee@wtwhmedia.com

Mary Ann Cooke 781.710.4659 mcooke@wtwhmedia.com

Jim Powers 312.925.7793 jpowers@wtwhmedia.com @jpowers_media

Courtney Nagle 440.523.1685 cseel@wtwhmedia.com @wtwh_CSeel

2011- 2020

FLUID POWER WORLD does not pass judgment on subjects of controversy nor enter into dispute with or between any individuals or organizations. FLUID POWER WORLD is also an independent forum for the expression of opinions relevant to industry issues. Letters to the editor and by-lined articles express the views of the author and not necessarily of the publisher or the publication. Every effort is made to provide accurate information; however, publisher assumes no responsibility for accuracy of submitted advertising and editorial information. Noncommissioned articles and news releases cannot be acknowledged. Unsolicited materials cannot be returned nor will this organization assume responsibility for their care.

FLUID POWER WORLD does not endorse any products, programs or services of advertisers or editorial contributors. Copyright© 2023 by WTWH Media, LLC. No part of this publication may be reproduced in any form or by any means, electronic or mechanical, or by recording, or by any information storage or retrieval system, without written permission from the publisher.

SUBSCRIPTION RATES: Free and controlled circulation to qualified subscribers. Non-qualified persons may subscribe at the following rates: U.S. and possessions: 1 year: $125; 2 years: $200; 3 years: $275; Canadian and foreign, 1 year: $195; only US funds are accepted. Single copies $15 each. Subscriptions are prepaid, and check or money orders only.

SUBSCRIBER SERVICES: To order a subscription please visit our web site at www.fluidpowerworld.com

FLUID

SAE 4-bolt, JIS, DIN, ISO standard & special adapters Socket and Butt weld, NPTF BSPT, ORB, BSPP, 6149, etc.

In-line, el, tee, F, blind, cross, reducing, flange

heads

AUGUST 2023 • vol 10 no 6 • www.fluidpowerworld.com
in February, April, June, July, August,
December
WTWH
LLC; 1111 Superior Ave.,
2600,
Periodicals
POWER WORLD (ISSN 2375-3641) is published seven times a year:
October, and
by
Media,
Suite
Cleveland, Ohio 44114.
postage paid at Cleveland, OH & additional mailing offices.
changes to: Fluid Power World, 1111 Superior Ave.,
2600, Cleveland, OH
2013- 2017 2014- 2016 2014 Winner WTWH Media,
POSTMASTER: Send address
Suite
44114
LLC 1111SuperiorAve.,Suite2600,Cleveland,OH44114 Ph: 888.543.2447 • Fax: 888.543.2447
TOMPKINS TEST POINT KITS tompkinsind.com/TPK 800.255.1008
Use MAIN Manufacturing Products, Inc. as your source for hydraulic flanges Dependable - 65 yrs service Informed - members of SAE & NFPA tech committees Quick - Thousands in stock specials can be 3-4 days MAIN Manufacturing Products, Inc. Grand Blanc, MI USA 800.521.7918 Info@MainMfg.com MAINMfg.com
Materials: Carbon, 304L, 316L, duplex, Cu-NI, ductile, alum. etc. Made in USA 8 • 2023 FLUID POWER WORLD 7

We’ve come this far, where will we go next?

“If we want to leave this planet for our children and grandchildren, we must act,” said Minav during her opening presentation.

This year, SICFP received 52 research abstracts and accepted 38 peer-reviewed papers into the conference, which will be publicly available in December 2023. Topics included electrification and hybrid solutions; condition monitoring; novel drives, transmissions, and actuators; safety and productivity; automation; controls; hydraulic components; and modeling and design methods.

The day-one morning keynote speakers included Alexander Flaig, SVP of engineering at Bosch Rexroth; Kalle Einola, R&D manager of technology, product safety, and IPR at Ponsse; and Marcus Geimer, professor at Karlsruher Institut für Technology. Each presenter shared words of wisdom and practical guidance on transforming current technology to optimize mobile machinery and reduce emissions.

Then, conference attendees traveled to the IHA Mobile Lab for live demonstrations of Tampere University’s mobile machine research and testing.

Daniel Eriksson, Ph.D. student at Tampere University, won the Best Student Paper award for his research on automatic bucket filling for wheel loaders. Abid Abdul Azeez, doctoral researcher at Tampere University, won the Best Presentation Award for showcasing his research on simulating external gear pump behavior to generate data for condition monitoring.

This year’s conference exceeded expectations and brought new perspectives to encourage challenging questions and diverse conversations. Competitors sat at the same table — as they do in this tight-knit, fluid power community — to discuss how research and industry can help meet each country’s net-zero targets. And attendees unanimously agreed that networking was one of the best parts of the conference.

I had the absolute pleasure of attending the 18th Scandinavian International Conference on Fluid Power (SICFP) hosted by the Innovative Hydraulics and Automation (IHA) laboratory at Tampere University in Finland. From May 30 to June 1, researchers and industry experts from 37 companies, 19 academic institutions, and 17 countries congregated to exchange information and advance technology forward. Tatiana Minav, professor at Tampere University and chairperson of SICFP 2023, artfully gathered fluid power students and professionals to foster relationships and ignite new innovations that align with global sustainability goals.

The afternoon session was filled with incredible research presentations on how the right algorithms can make electrification and hybrid systems work and how simulations can predict failures and improve operations. Safety was also emphasized in tandem with business and productivity solutions for heavy-duty mobile machines.

In the evening, attendees enjoyed an eloquent dinner and friendly conversation at the historic Tuulensuu Palatsi, where Emil Nørregård Olesen, Ph.D. student of AAU Energy in collaboration with Danfoss Power Solutions, was presented with the Best Paper Award, sponsored by IHA and Fluid Power World.

On day two, we returned to Tamperetalo to learn about technology and trends from industry experts Yukio Kamizuru, product owner of Systems Solutions and Digital Services at Bosch Rexroth; Lucien Robroek, CEO of Nuvera Fuel Cells; and Peter Achten, CEO of Innas. The afternoon session covered automation, components, controls, models, electrohydraulics, and valves.

“I can speak many languages, but our common language is fluid power,” said Minav.

We’re all looking forward to reconvening at Tampere University in 2027 to recap how far we’ve come and where we’ll go next. FPW

PERSPECTIVES
8 FLUID POWER WORLD 8 • 2023 www.fluidpowerworld.com
Tatiana Minav, professor at Tampere University and chairperson of SICFP 2023, spoke on net-zero targets and mobile machinery’s impact on total emissions. | Courtesy of Tampere University

PERFECT TEAMWORK

FMM

In-line High pressure filter. Light-weight, ideal for mobile applications, suitable for various fluid types.

ELIXIR

In-line return filter with patented cartridge element guarantees OEM service element VS Spin-on style filter

MPTX

Return filter with optional breather & dipstick for lower flow mobile applications where space is a premium

PASSION TO PERFORM

SGDR

pumps, with or without centering ring, for external and internal tank mounting.

Toothed couplings made of C40 steel with Nylon PA66 drive ring, suitable for mounting with electric motors and internal combustion engines.

www.mpfiltriusa.com

(215) 529-1300 sales@mpfiltriusa.com

TAMU Fluid Power Club shares the circuits and secrets that earned them fi rst place

Earlier this year, Texas A&M University (TAMU) was named Grand Champion of the NFPA’s 2023 Fluid Power Vehicle Challenge Final Competition. The event was hosted by Norgren in Littleton, Colorado, and held April 12–14. The competition combined two technology platforms not normally associated with one another — humanpowered vehicles and fluid power.

The TAMU Fluid Power Club divided its efforts among three teams: mechanical, hydraulic, and electrical. Each team analyzed previous winners’ designs to assess what worked, what didn’t, and what could be improved.

On the mechanical side, the team weighed various bike frame options, including the standard two-wheel bike,

adult tricycle, and recumbent bike. Most participants use a recumbent bike with two front wheels and one rear wheel, but some choose two rear wheels and one front wheel. TAMU Fluid Power Club went with a standard two-wheel bike design and brainstormed how to mount everything on it.

“We created a multistage sprocket system going to the pump. We designed the sprockets into their mounts so they could swing a little, and then we could lock them down, changing the chains’ center-to-center distance. That way, we wouldn’t have to design with a specific chain length in mind and could change a sprocket if we wanted,” said Mark Finley, mechanical designer, project manager, and TAMU Fluid Power Club president. “We knew we’d have spacing issues and run into problems, so the design made it easier and gave us some leeway.”

The mechanical team used Autodesk

Fusion 360 to model the bike frame and the components.

“As for parts, the NFPA and member companies sent us a list of parts we could request, and then they would send them to us. They also gave us a stipend to buy parts from other sources. We had a lot of design freedom,” said Finley.

On the hydraulics side, the team used Famic Technology’s Automation Studio to simulate hydraulic circuits. The team designed a system with four modes:

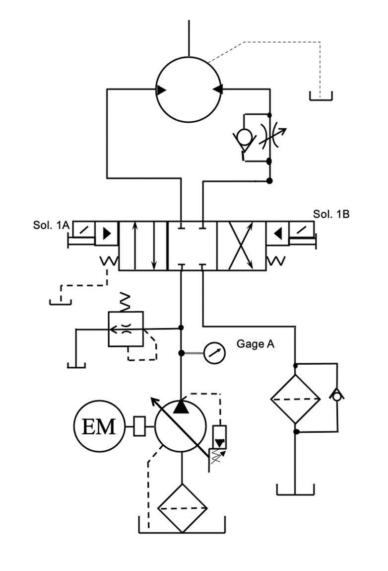
Pedal propulsion mode: Pedaling draws fluid from the reservoir and sends it through multiple T-joints and check valves, a directional control valve, the motor, then back to the reservoir. If pedaling builds up too much pressure, fluid travels through check valve CV2, out relief valve PRV1, and back to the reservoir.

Accumulator charge via pedaling: To charge the accumulator, fluid from pedaling routes through directional control valve DCV1 to pressurize the accumulator. At the accumulator entrance, there’s a route to relief valve PRV1 with a check valve to prevent backflow.

Accumulator discharge propulsion: When using stored energy to power the bike, pressure from the accumulator routes through directional control valve DCV1 to the motor.

Accumulator charge via regenerative braking: The system can also charge the accumulator by reversing the flow direction, drawing from the tank at T3, and moving through directional control valve DCV3 and the motor to the accumulator. The purpose is to ensure that the motor spins in the correct direction.

“When we started testing, the motor was spinning backward. But the problem wasn’t the circuit; it was how we assembled the motor onto the bike — we put it on backward,” said Finley. “So, we had to switch the inlet and outlet. It took some

ASSOCIATION WATCH 10 FLUID POWER WORLD 8 • 2023 www.fluidpowerworld.com
The Texas A&M team designed a bike with a hydraulic circuit instead of a chain to transfer power from the rider to the wheels. | Courtesy of TAMU Fluid Power Club

time from our testing, but it was just one of those learning things.”

Coast mode: The team wanted to push the bike around or coast down a hill without running the motor dry. So, they designed a coast mode for moving the bike forward and backward. In this mode, fluid is drawn from T3 and flows in a loop through directional control valve DCV3, the motor, and T-joint J11 as the wheel spins. If the system needs more fluid, it can draw more from T3.

As for the electrical system, the electronics team used a PLC, an HMI screen, and a 24 V battery. The touchscreen HMI includes controls and statuses (on and off ) for the four modes and displays accumulator pressure, motor pressure, and pressure trend data. The team installed a safety switch to the HMI mount to activate coast mode if the rider falls off during accumulator discharge.

Before the competition, the TAMU team tested their design to measure how fast and far the bike could travel.

“To test our accumulator, we had to pressurize it with nitrogen first,” said Finley. “We started at around 800 psi of nitrogen and then rolled our bike around in charging mode — we didn’t have to ride it. Then, we tested how far it would go with different nitrogen pressures over equal charging times. We settled on 650 psi, which gave us good distance and speed.”

The bike achieved 16 mph while traveling downhill and on a flat surface.

To win first place, the Texas A&M team competed in four races that tested speed, distance, efficiency, and energy regeneration. The team also won the Innovative Use of Electronics award, sponsored by IFP Motion Solutions. The team earned a $4,000 cash prize for their achievements, of which $2,000 will be used for next year’s engineering technology and industrial distribution department capstone program. The other $2,000 will be split between the team members.

“The team would like to thank the NFPA for the support they provide to be part of this competition,” said Finley. “The big things we all got out of this experience were working in a team, designing, learning about the process, and really thinking through what we make.” FPW

NFPA

nfpa.com

Mark your calendar for the 2023 IFPS Annual Meeting

Join fellow IFPS members for the IFPS Annual Meeting and Hall of Fame Awards Dinner, Sept. 25–28, in the vibrant city of Milwaukee. This exciting event will be held at the Pfister Hotel, situated in the heart of downtown Milwaukee.

The IFPS Annual Meeting brings together fluid power industry professionals, experts, and enthusiasts, providing a platform for networking, knowledge sharing, and collaboration.

This year’s agenda includes committee meetings, tours, networking lunches, and the annual dinner and awards ceremony. Members can register for additional events, including a technical workshop on Sept. 25 and social events on Sept. 26 and 27, for an additional cost.

Bradley (BJ) Wagner will conduct the technical workshop on Sept. 25, covering the intricacies of hydraulic fluid, including its purpose, performance and operating characteristics, how to maintain those characteristics, and proactive monitoring and maintenance of hydraulic systems. Wagner has extensive knowledge and nearly 20 years of experience in fluid power applications and has taught hydraulics as an IFPS Accredited Instructor for the past three years.

On Sept. 26, attendees can tour the Milwaukee School of Engineering Fluid Power Institute, including on-campus research laboratories and a new space within the Chase Commerce Center on Milwaukee’s south side. The Fluid Power Institute was established in 1962 and has become a national leader in motion control and fluid power education, research, and evaluation.

During the cherished awards ceremony on Sept. 27, Kishor Patel and Myron J. Moser will be inducted into the Hall of Fame. Patel and Moser have dedicated their careers and significantly contributed to fluid power technology.

Please help the staff by registering for the IFPS Annual Meeting by Sept. 15. Hotel reservations must be made by Sept. 3. IFPS

The hydraulic system has four modes to power the bicycle by pedaling or storing and discharging energy from the accumulator.
www.fluidpowerworld.com 8 • 2023 FLUID POWER WORLD 11
| Courtesy of TAMU Fluid Power Club
ifps.org
12 FLUID POWER WORLD 8 • 2023 www.fluidpowerworld.com

with this critical component Keep safety in check

Emergencies happen, even when workers follow job site safety protocols to a T. Plus when working with large, powerful machines in dangerous or challenging environments, things can quickly become catastrophic.

However, there is one small but critical machine component that can help minimize equipment damage, limit project downtime, and keep workers safe — the check valve.

Check valves, also known as non-return valves or one-way valves, are mechanical devices designed to allow fluid flow in one direction while preventing backflow in the opposite direction. These valves are essential components in many fluid power systems, ensuring hydraulic fluid’s proper and controlled movement.

For example, aerial work platforms, such as bucket trucks used in utilities, tree care, construction, agriculture, and cleaning and maintenance, typically have primary and emergency pumps. If the primary pump fails, the emergency pump provides hydraulic pressure and fluid flow to the critical hydraulic functions, such as lowering the boom and bucket to the ground. This feature allows the operator to safely lower the bucket and return to the ground in an emergency, avoiding potential hazards or accidents at heights.

During emergency operations, it is imperative to prevent backflow or back pressure from damaging the emergency pump. Check valves installed in the bucket truck’s hydraulic system help isolate the emergency pump and prevent backflow by only allowing the fluid to flow in one direction. They also protect against hydraulic system contamination, preventing foreign particles or debris from entering and causing damage to the pump or other hydraulic components. Check valves help maintain pressure in the hydraulic system, ensuring the emergency pump can operate effectively and safely during emergencies. In the event of a hydraulic line rupture, a check valve installed on the hydraulic lift cylinder can prevent the aerial work platform from suddenly dropping, which can result in injury or property damage.

In their most basic form, check valves can consist of a steel ball inside a housing with an inlet and outlet port. Poppet valves, or seat check valves, are

www.fluidpowerworld.com 8 • 2023 FLUID POWER WORLD 13
DESIGN NOTES

DESIGN NOTES

commonly used due to their low cracking pressure — the minimum pressure required to open the valve and allow forward flow — allowing them to operate effectively even at relatively low pressures. These types of check valves consist of a poppet, which is a disc-shaped element, and a seat where the poppet seals to control the flow. A spring typically holds the poppet against the seat when no fluid pressure acts on it.

When fluid flow is in the desired direction (forward flow), the pressure of the fluid pushes against the poppet, compressing the spring or overcoming the resistance. This opens the valve, allowing fluid to flow freely through the valve. If the flow direction attempts to reverse (backflow), the poppet is forced back against the seat by the spring or the fluid pressure acting in the opposite direction. The closing speed of a poppet depends on the spring tension and the force exerted by the fluid pressure. When the fluid

Check valves help maintain pressure in the hydraulic system, prevent backflow during normal operation, and protect the backup pump during emergency situations so that operators remain safe.

pressure drops below the cracking pressure or reverses direction, the poppet quickly returns to its seated position, blocking backflow. There are generally two types of seats: hard and soft. Hard seats are often made of metal for firm and durable sealing against the poppet or disc, making it more resistant to wear and damage. Hard seat valves are commonly used in applications with highpressure and high-temperature conditions, aggressive fluids, and abrasive particles. Contrarily, soft seats are made of flexible materials, such as rubber, elastomers, or thermoplastics, which provide a tighter and more forgiving seal against the poppet or disc. The choice between hard and soft seat check valves depends on the application’s specific requirements, such as fluid type, temperature, pressure, and flow rate. Overall, check valves play a vital role as safety devices in mobile hydraulics by preventing unwanted and potentially hazardous fluid movements within the hydraulic system. Some benefits include:

• Enhancing efficiency: Check valves prevent the loss of hydraulic pressure in the system, helping to ensure that the hydraulic system operates efficiently. This can help improve the performance of the truck and enhance overall productivity.

• Protecting equipment: Check valves can help protect the truck’s hydraulic system and other equipment from damage caused by back-flowing fluid. This can help extend the life of the equipment and reduce the need for repairs.

• Ensuring operator safety: Check valves help ensure the operator’s safety by preventing the boom or bucket from falling in the event of a hydraulic failure. This helps protect the operator from injury and helps prevent damage to the surrounding area.

• Preventing system contamination: Check valves can prevent hydraulic fluid from flowing back into the system and contaminating it with dirt or other foreign materials, which can cause damage to the pump and other components.

• Cost savings: By preventing damage to the hydraulic system, check valves can help extend the life of the pump and other components, reducing maintenance and repair costs over time.

Check valves are one of the most overlooked machine components but are crucial in an emergency. By incorporating check valves in the appropriate locations within the mobile hydraulic system, designers and manufacturers ensure that the equipment operates safely, efficiently and reliably. However, it’s crucial to use high-quality check valves, regularly inspect and maintain them, and follow industry safety standards to ensure their effectiveness as safety devices in mobile hydraulics. FPW

14 FLUID POWER WORLD 8 • 2023 www.fluidpowerworld.com

IC10

DESIGN NOTES

New compact rotary actuators are dropping in fast

IC-Fluid Power recently launched its new IC Series of helical spline rotary actuators. Though the company has been providing custom rotary actuators made by Eckart since 1989 for demanding applications, it has received numerous requests for more standardized, drop-in replacement actuators for various systems. The new standardized IC series shortens lead times so OEMs can build and repair equipment faster.

“IC-Fluid had received many inquiries for Helac replacements, but we were not able to offer replacements through Eckart, and no viable alternatives existed until recently,” said Ben Hunger, vice president of IC-Fluid.

• Rotation: 180°, 360°

• Max Drive Torque: 1,590 to 23,890 in.-lb at 3,045 psi (180 to 2,700 N-m at 210 bar)

• Mounting, Body: Flange

• Mounting, Shaft: Cantilever

IC20

• Rotation: 180°

• Max Drive Torque: 4,420 to 37,170 in.-lb at 3,045 psi (500 to 4,200 N-m at 210 bar)

• Mounting, Body: Foot

• Mounting, Shaft: Cantilever, Straddle

IC30

• Rotation: 180°, 360°

• Max Drive Torque: 16,810 to 212,410 in.-lb at 3,045 psi (1,900 to 24,000 N-m at 210 bar)

• Mounting, Body: Foot, Flange

• Mounting, Shaft: Cantilever, Straddle

IC40

• Rotation: 200°, 220°

• Max Drive Torque: 24,780 to 59,290 in.-lb at 3,045 psi (2,800 to 6,700 N-m at 210 bar)

• Mounting, Body: Foot

• Mounting, Shaft: Straddle

The four new models offer different sizes, mounting styles, torque, and rotation.

Helical rotary actuators have been around for decades, but IC-Fluid noticed an uptick in demand for machinery used in harsh environments.

“We see the market growing as a whole,” said Hunger. “Customers see the advantages of the compact and lowmaintenance design of rotary actuators over linkages or having added degrees of movement in their equipment that did not exist before.”

There are some significant differences between the Eckart and IC Series actuators. The Eckart actuator is designed much more robustly, which includes:

• High-quality steels that are verified at the Eckart factory upon receipt using a spectrometer

• Tight tolerances that result in lower backlash as low as 0.083° (backlash is the space between the gears that gives a “wobble” effect to whatever is attached)

• Four-point contact bearings instead of wear bands

• Nitrocarburized and oxidated parts

Furthermore, the Eckart actuators can be highly customized — even with just one piece.

“While Eckart does offer some standardized actuators which we stock, we found that there is business which we’ve left on the table by not offering a drop-in replacement for Helac actuators,” said Hunger. “The IC series actuators are mostly standardized, and we try to keep these in stock in various versions.”

The helical spline design is simpler and can require lower maintenance and safety benefits than other designs.

“Compared to the primary alternative, which often involves a linkage or gears with chain possibly combined with hydraulic linear cylinders, the main safety benefit is reduced pinch points and reduced failure modes,” said Hunger.

Rotary actuators are used in mobile machinery, marine vessels, material handling equipment, and almost any application that requires a compact, high-torque rotational joint. The helical spline design uses a piston and sliding helical gear to convert linear motion to rotational motion to rotate booms, arms, buckets, or tipping devices. The helical spline rotary actuators are fully enclosed in a housing, making

www.fluidpowerworld.com 8 • 2023 FLUID POWER WORLD 15

DESIGN NOTES

them suitable for contamination-prone environments. Some specific applications for the new IC Series include:

• Drill rigs in mining applications, such as rock excavation (IC30 series): The actuator manipulates the drill arm and has a 360° rotation, enabling a full range of movement where the drill arm might need to create blast holes from the ground to the ceiling.

• Agriculture machinery, such as sprayers or spreaders (IC10 and IC20 series): Helical gear actuators create rotational movement and control for just about any farm machinery, from folding attachments for on-road transportation to positioning the nozzle of a mobile sprayer in place.

• Tippers in waste management to help empty refuse bins and receptacles (IC40 series): In the refuse/waste and recycling tipper market, standard degrees of

rotation for tippers include 135° or 180°. The IC40 series, however, offers rotations of 200° and 220°, adding more extension to the tipper to dump the components of the waste receptacle entirely.

• Forestry equipment, such as tree care handling equipment (IC10 series): Rotary actuators are typically used in forest and felling equipment to move components, such as grapplers or boom arms, in tree removal and timber harvesting applications.

• Construction equipment, such as saw machines (IC10 series): The IC10 actuator can also be used in construction equipment, such as a powerful, ride-on floor saw for large projects on airport runways and highways. In this application, the actuator is used for steering. FPW

IC-Fluid Power icfluid.com
The IC30 series is designed for durability and maintains high performance in the toughest and most demanding applications. | Courtesy of IC-Fluid Power

Hydraulic fluid’s overlooked saboteur

Water and particulate matter receive much attention for their impacts on hydraulic fluid quality. But there’s another less-famous troublemaker causing problems right under OEMs’ noses.

Just like any contaminant, air can be introduced into hydraulic fluid through various means. Common sources include leaks, loose connections, worn seals, and agitation or turbulence within the reservoir. Even regular maintenance tasks, such as changing filters or replacing oil, can inadvertently add air to the fluid. Air contamination can cause the following problems:

• Gaseous cavitation. As air bubbles coalesce, grow, and collapse inside a hydraulic system, it causes loud noises and can damage the internal hydraulic components.

• Spongy hydraulics. Unlike hydraulic fluid, air is compressible. As a result, too much air contamination can cause a delayed response or “spongy” feeling in a hydraulic system instead of an instant reaction. The result is inefficient, unpredictable, and potentially dangerous system performance.

• Oxidation of hydraulic fluid. When oxygen reacts with hydraulic fluid, it produces varnish, a sludgy by-product. This varnish increases fluid viscosity and can build up around valves, causing sluggish performance, damage to system components, blocked return lines, and other concerns.

Between safety issues, poor performance, and costly repairs, addressing this contamination is vital for safe and efficient hydraulic operations. Schroeder Industries’ new Air Fusion Technology (AFT) is an in-tank air filtration solution engineered to increase machine reliability and efficiency, protect components, and enable downsized hydraulic reservoirs.

Compared to a standard out-to-in flow in-tank filter, the AFT reduces the amount of air that enters the suction line on the first pass by 20%. As the AFT decreases fluid turbidity, it channels fluid upwards and promotes rapid bubble coalescence. These bubbles quickly rise to the surface of the reservoir and dissipate. Contrarily, the traditional filter is less effective at reducing turbidity, allowing air bubbles to stay suspended lower in the reservoir and enter the suction strainer.

“Within a hydraulic system, the only way to remove air from the hydraulic oil is to get it to rise to the surface of the fluid within the reservoir and dissipate it out the breather. Everywhere else is a pressurized closed system,” said Jeremy Crookshanks, product manager of Hydraulic & Lube Filtration at Schroeder Industries. “When we started our tank optimization program, we originally set out to use our existing filters to help gain performance and reduce the size of hydraulic reservoirs. But through CFD modeling and other analyses, we found ways to tweak the filter and came up with the next generation of filter families.”

The AFT’s unique filter head is 100% injection molded and swivels independently of the inlet port, allowing toolless element changeouts. A specialized bypass valve in the head of the filter allows the filter to de-aerate fluid even when in bypass for greater filtration efficiency.

“A lot of other filters have a bypass valve in the bottom of the element, and all the dirt and contaminants come to rest on that bypass dish. Then, in a cold-start scenario when the oil is heavy and more viscous, all the contaminants flush right into the tank,” said Crookshanks. “The filter’s supposed to clean things up, not

let stuff back down into the reservoir. So, we moved the bypass up into the head of the filter, and the contaminant stays down in the element itself.”

The patented endcap design allows bypass flow to enter the top of the element while still being subjected to the diffuser shroud to maximize filtration. Additionally, the patented Lock & Key Quality Protection element design ensures that only high-quality elements are used to ensure that the AFT performs at its full potential.

“The nice thing about Lock & Key is, just like making unique keys for a house, we can do special locks and keys for different customers. And if we do that, then it moves from quality protection or a patented solution to intellectual property. So, maybe an OEM owns that, and only that OEM can use those elements,” said Crookshanks.

Other notable design features include the de-aeration diffuser shroud that significantly reduces fluid turbidity. Less turbulent fluid allows for faster bubble coalescence and improved air filtration. Also, the internal flow distribution cone redirects fluid toward the top of the reservoir, allowing air to exit the hydraulic fluid more easily.

“If you think about air bubbles, the smaller the air bubble, the slower it moves through the hydraulic fluid,” said Crookshanks. “So, if you use the shroud to coalesce small air bubbles up into

Schroeder uses CFD modeling and laboratory testing to improve filter and tank design and optimize space and performance.

| Courtesy of Schroeder

DESIGN NOTES
www.fluidpowerworld.com 8 • 2023 FLUID POWER WORLD 17

DESIGN NOTES

larger air bubbles, they’ll rise faster to the surface — just general buoyancy.”

The filter design also includes windows at the top of the element so that even in bypass mode, fluid flow is still pushed down into the coalescing area to help de-aerate the fluid.

“At Schroeder, we can inject air into a customer’s hydraulic tank and monitor how quickly that air dissipates out of the reservoir. And we can test the hydraulic tank design versus our optimized design,” said Crookshanks. “We also have an air content sensor that we take to the field

The AFT filter includes windows and a bypass valve located at the top of the element to de-aerate the fluid and keep contaminants within the element during bypass.

and hook up on a machine to check the air content. Then, we can either change to a filter like the AFT to see if that cleans up the issue. If it doesn’t, we can work together on a CFD simulation of the reservoir to see what changes we could make to improve the overall tank performance.”

Energy efficiency is a major component of Schroeder’s Energy Sustainability Initiative. With the AFT, the goal is to create a smaller, more efficient hydraulic system to help OEMs get the most out of their fuel sources, whether diesel, hydrogen, or electricity.

“One of our goals is to reduce the size of the reservoir because less oil and less steel is less cost on the machine and less environmental and carbon footprint,” said Crookshanks.

The AFT is so effective and efficient in its filtration capabilities that it can downsize a machine’s hydraulic reservoir by up to 60%. A smaller reservoir results in a lighter system, which can improve energy efficiency. With less room taken up by the hydraulic tank, space becomes available for a larger fuel tank, additional batteries, or other useful components. FPW

Schroeder Industries schroederindustries.com

18 FLUID POWER WORLD
| Courtesy of Schroeder

Smart connectors send real-time data to prevent machine failure

Mobile machinery OEMs seek smart components that increase equipment efficiency, productivity and safety. Manufacturers are responding by developing more compact, integrated parts that fulfill multiple requirements. ATAM is using new technology to solve age-old problems and help OEMs build better machines.

At Hannover Messe 2023, the Milan-based company presented an innovative system of microsensors — four sensors and one antenna — incorporated inside its Form A connectors. Such connectors represent a consolidated market standard and one of the most widespread types. Their dimensions can house sensors — the latest generation microcontrollers used in consumer electronics — capable of measuring and transmitting physical factors such as temperature,

humidity, vibrations, and electrical voltage in real time.

“Due to the sensor’s very small dimension, we can introduce the new technology in standard products for new applications,” said Antonio Cantoni, sales and marketing director at ATAM. “Our customers can continue using their current designs with this new connector for higher performance.”

Integrating sensors onboard the connector enables real-time monitoring of physical parameters that influence the solenoid valve’s behavior in its operational environment. Currently, some physical quantities that strongly influence a machine’s functionality are detected and measured indirectly via remote controllers — not on board the valve — which does not provide information on the solenoid valve itself.

For example, harsh applications and extreme environmental conditions can lead to temperature, humidity, vibrations, and electrical voltage values well beyond foreseen conditions, damaging the solenoid valve and the entire system. Therefore, instantaneous monitoring affords more time for intervention to avoid potential damage.

“Our idea is that this new sensor can be used in off-highway machines for predictive maintenance and to avoid completely stopping machines, which is very expensive,” said Cantoni. “Also, it allows the operator to decide when to work on the machine and provides an opportunity to work in better ambient conditions, which is linked to safety.”

The ATAM Form A connectors with integrated sensors also incorporate LEDs. Different colors and flashing functions with variable frequencies give operators immediate visual feedback on values recorded outside the optimal range.

“The customer can view the data remotely without going to the operator or site. But we also have a visual system with LEDs

so that the operator can visually check if the connector exceeds the parameter tolerances,” said Cantoni.

During the Hannover demo, ATAM showed how sensor-measured data is continuously transmitted to a mobile device to monitor machinery constantly. This proximity communication — the same type used for making mobile payments — is a transceiver technology that provides two-way wireless contact connectivity. The platform allows OEMs to insert an interface card to communicate with the machine’s serial protocol.

“We can write software with parameters that the connector and sensor have to monitor, such as temperature, humidity, and voltage tolerances, so that the connector can communicate directly in the language of the customer’s machine,” said Cantoni. “It’s not necessary to create a custom app. From a technical point of view, it’s better and more useful for the machine to speak directly with our connector in its own language.”

The Form A connectors with onboard sensors benefit various applications, including off-highway machines and stationary industrial machinery. The innovation provides timely diagnostics and improved predictive maintenance for any application in which breakdown, downtime, and repair costs are high and in applications that require high accuracy and regulation.

With its latest-generation test laboratory, ATAM simulated the technical synergy between coils and industrial connectors in various conditions and applications that use solenoid valves. FPW

DESIGN NOTES
www.fluidpowerworld.com 8 • 2023 FLUID POWER WORLD 19
ATAM’s form A connectors with integrated sensors provide real-time monitoring and timely diagnostics to prevent costly failures and downtime. | Courtesy of ATAM

How are pneumatic cylinders repaired?

I’ve seen many pneumatic cylinders in my fifteen years in fluid power. From pancake to ISO and from NFPA to compact round line, there are as many types of air cylinders as there are applications for them. With so many cylinders and ways to use them, there are many ways to get them wrong. And when things go wrong, they need to be put right.

The most common pneumatic cylinder failure stems from the seals, most specifically the rod and piston seals. The dynamic nature of rod and piston seals means they experience friction, and with friction comes wear. Even the most well-lubricated seals wear over time, and although seals aren’t exactly consumable, you may expect them to wear regardless.

Most air cylinders arrive at our shop for repair with leaking seals but occasionally require other repairs or modifications. Sometimes side load forces create uneven wear across the bushing (if one exists) or the piston, necessitating the replacement of those items. Misalignment may also wear the piston rod unevenly, removing chrome or sometimes scratching the metal altogether when extreme wear of the bushing allows direct contact with the head.

Once a cylinder arrives for repair, it must be inspected to discover its symptoms, if not already known. Even if the customer describes the symptoms of the failure, sometimes additional failures are concomitant. Typically, if a cylinder looks okay at first glance, it’s likely in the shop for seal replacement. A quick pressure test reveals leakage from the rod seal or bypass across the piston seals.

So long as a cylinder needs to be opened up, the technician should replace all the seals. Air cylinder seals often cost little, often simply as a series of O-rings. Although small or inexpensive cylinders aren’t always worth the trouble to repair, doing it yourself can be justified when you stock O-ring kits and hand tools. Otherwise, paying a repair shop $120/hour to repair a $100 cylinder doesn’t always make sense.

Once the cylinder is apart, the remaining hard components may be inspected for wear, cracks or physical damage. The piston, rod, barrel and bushing operate dynamically, leaving an opportunity for scoring or damage. The piston should employ wear strips (also known as guide strips) as a low-friction sacrificial material. Although they improve the life of the cylinder dramatically, after many cycles, they do wear out. If that worn wear strip fails to separate the piston from the barrel ID, it may wear unevenly.

Of course, if the piston slides under contact with the barrel, expect the barrel to require servicing. If you’re lucky, the barrel may be honed to return the internal diameter to its ideal smooth, round finish. Should excessive wear prevent simple honing from doing the trick, the barrel ID may be first chromed to add a layer of material better suited to a fresh honing closer to its original dimensions. Too much clearance between the piston and barrel ID prevents the seal from doing its job.

The bushing not only supports the rod but also offers a sacrificial surface that wears in place of the head, which is more difficult to replace. It’s not uncommon

to find oil-impregnated bronze used for bushings, which lubricates as it wears, although some manufacturers use a wear strip here as well. Sometimes pneumatic cylinders employ no bearing or wear strip at all, but those choices are rarely worth the effort of repair.

The piston rod often takes the brunt of abuse because it’s exposed to everything in the environment. From physical damage to humid environments, the rod may experience scratches, corrosion or excessive wear. After seals, the rod is the most frequently replaced cylinder part.

Once all the hard parts are replaced as needed, the cylinder may be assembled once again using new seals. Testing involves spraying soapy water around the rod seal, end seals (if required) and cushion pockets. Any bubbles forming signal a leak, and the cylinder must be disassembled again to inspect. The piston seals are checked by administering pressure to one port while checking for leakage air coming from the opposing port.

Although some cylinders are never meant to be repaired, just how much effort you should put into the repair of a cylinder depends on the cost of a replacement, the timeline of that replacement and your capacity to repair yourself. For heavy-duty air cylinders, there’s no reason regular maintenance won’t lead to an indefinite life span. FPW

20 FLUID POWER WORLD 8 • 2023 www.fluidpowerworld.com
MAINTENANCE
| Courtesy of Adobe Stock
SECTIONAL DIRECTIONAL CONTROL VALVES 1-800-422-4279 | 586-949-4240 sales@hydraulex.com MHDV20 Series MHDV35 Series SCAN TO LEARN MORE Our Genuine Metaris MHDV series directional control valves are engineered specifically for the Truck Equipment market providing an interchange solution to common valves already on the market. NEW

IPreventing case drain failure

Most variable displacement

hydraulic pumps create and use internal leakage. The leakage is a function of the pump, designed from the factory to lubricate wear components, provide hydrostatic bearing pressure and offer pilot energy to critical functions like pressure compensators. Without controlled leakage, a variable pump would stop working at best and grenade itself at worst.

The internal leakage designed within pumps comes with a caveat — that leakage must exit the pump and do so at low pressure. The case is the “reservoir” for variable displacement piston and vane pumps. Because pumps need oil for lubrication, the non-business end of the pump where swashplates pivot or cam rings slide must also contain oil. The continuous flow of leakage oil keeps the case full and components lubricated, but the pressure will build inside the case without somewhere to exit.

You can’t simply redirect case fluid back to the suction port because that suction

effect would drain the case entirely. Besides, case drain oil is essentially pure heat because, as we already know, any hydraulic energy lost before doing useful work is wasted as pure heat. In fact, case drain flow is a reflection of the inefficiency of a pump, even if some of that inefficiency is intentional. For example, a 90% efficient 10 gpm pump on standby will emit nearly 1 gpm of case drain flow (give or take, depending on volumetric efficiency).

A common trick to cool hydraulic power units involves running the case drain directly through an efficient oil-to-air cooler. By efficient, I mean not only thermally efficient but also flow efficiency. The hydraulic cooler must offer little to no backpressure to prevent excessive backpressure. Although case drains flow relatively little compared to pump flow, 10% of a 100 gpm pump is still 10 gpm, and plenty of small coolers cannot flow at that rate without significant back pressure.

You won’t expect manufacturers to list any more than 7-10 psi case drain pressure above inlet pressure. Should case pressure become excessive with too much drain backpressure or a clogged line, your best case scenario is a loss of power. The worst-case

scenario is a reduction in the vital leakage flow required for lubricating all the pump’s critical components. Without that lubrication, a pump may last seconds before total failure. Just as bad with high case pressure is the lack of pressure compensator function — case pressure is additive to compensator spring pressure, and the pump will not come off stroke, causing internal damage.

Although the case drain tube or hose is typically the smallest pump line, it must never restrict case flow. Although coolers in the drain line are okay, you should avoid using filters, which may become clogged and create excessive back pressure. Although rare, occasionally, a drain line may become clogged with sludge. If you experience sludge or varnish elsewhere in your system, inspecting that case drain hose is a good idea. Finally, be careful with case drain flow meters. Although properly sized units shouldn’t hurt, most flow meters use a spring-activated flow indicator that uses backpressure to identify flow rate. Should your pump start to ail, the added case flow may increase backpressure, thereby accelerating pump damage. FPW

22 FLUID POWER WORLD 8 • 2023 www.fluidpowerworld.com
COMPONENT FOCUS
Josh
Cosford • Contributing Editor

When is it time to retire an air compressor?

When is it time to retire a compressor?

Your old unit may have served you very well over the last few decades, reliably providing a seemingly endless supply of compressed air. Some units, like the unit in Fig. 1, have been around so long that they have almost become part of the family.

This design is extremely hardy and tough — they last a long time and were well designed for longevity. In fact, this unit could well last another 10 to 15 years if maintenance is kept up. However, there are hidden costs that must be defined by measuring the compressor’s performance. The unit in the picture, while efficient at full load, has a tough time supplying part loads. And this is a problem at this site because the average loading is only about 30% of the compressor’s capacity.

This 150-hp unit, and many like it, is running in a mode called “straight modulation,” the least efficient way to control lubricated screw compressors at part load. When the pressure rises above the compressor setpoint, a control signal causes the inlet valve to start to choke off the flow. Typical energy reduction for this type of

control is about 3% for every 10% reduction in flow, which becomes problematic if the compressor is lightly loaded.

This particular compressor does not follow the typical curve; its energy reduction is almost zero for any reduction in flow output. It constantly consumes power of about 125 kW when running at 190 cfm or at 650 cfm. Its specific power (kilowatts per 100 cfm) is often near 70 kW/100 (normal is about 18 kW/100 cfm for a well-controlled compressor).

If left running the way it is, its annual operating cost would be about $100,000 per year in supplying about 200 cfm of average compressed air flow. But should a new compressor with better part load control (called load/unload) be installed in its place, the operating costs would be reduced to about $50,000 per year. And if a new VSD compressor was purchased, the electrical cost would reduce to about $29,000 per annum!

For this plant, the operating staff must decide: waste more than $710,000 in electricity over the next 10 years or replace the unit with a new more efficient unit? The choice seems clear once we bring out the hidden energy costs.

Are you keeping an old unit running that should be retired? How much could you save if the compressor was replaced? FPW

PNEUMATICS CLASSROOM

Ron Marshall • Contributing Editor ENERGY EFFICIENCY
BROUGHT TO YOU BY:
Fig. 1. Sometimes hanging on to an older inefficient compressor amounts to false economy. This unit, while of very high quality mechanical construction, was found to have very poor efficiency.
Sponsored by:
Pneumatics is a fluid power technology that transmits force through a pressurized medium to create useful work. In the simplest explanation, air will compress to half its volume when subjected to double the pressure.
A Practical Guide to Pneumatics
How to Size a Pneumatic Cylinder
Automation at Work
Improving Pneumatic Energy Efficiency + more
Check out this new classroom covering: •
LEARN MORE AT: www.fluidpowerworld.com/pneumatics-classroom
QUALITY. SERVICE. STRENGTH. Over 120,000 fluid power connections when and where you need them. Since 1953 brennaninc.com

Let’s Build Your System

MAXIMIZE EFFICIENCY, RELIABILITY,

AND PERFORMANCE!

PWK10

10 Size Proportional 5-way Directional with Integrated Load Sense Communication

• Eliminates the need for a shuttle valve by integrating the LS functionality into the valve spool

• Manual Override option is available

• Stable performance up to Q(Max)

DW10ZD

10 Size Compensator with Integrated Pilot Operated Relief

• This combination valve functions as both a bypass style compensator and a pressure relief valve, putting the functionality of two valves commonly used together into one cartridge.

• Operating pressures up to 5,000 psi (350 bar)

• 100 psi (7 bar) pressure compensation spring, others available upon request

RS11A

New! Expanded Range for our Counterbalance Valve Family

• High Stability and Leak tight load holding over the entire flow range

• Conventional installation spaces: T11A, T2A and T17A

• Wide range of control ratios

HYDRAULIC DIVISION HYD2307-2402 www.HYDAC-NA.com | www.HYDAC.com/en-us

MOBILE HYDRAULICS

A BRIDGE TO THE FUTURE HYBRIDS OFFER

THE push for electrification of mobiles equipment is in full swing, with dozens of OEMs showcasing battery-electric models that promise zero emissions, low noise, and minimal maintenance headaches.

But the current generation of electric machines also has serious drawbacks. They struggle to handle a full-day’s work without recharging, often requiring a “top-off” during lunch breaks. Current recharging infrastructure is lacking, especially in remote sites off the grid. Even the practicalities of charger plug compatibility have yet to be sorted

out. And lithium-ion batteries don’t come close to matching the energy density of diesel fuel, and they’re expensive.

A more realistic solution, at least over the near term, may be hybrids. These machines rely on two power sources, typically an internal combustion engine (ICE) and an electric motor that work together — much like the powertrain on a Toyota Prius.

www.fluidpowerworld.com 8 • 2023 FLUID POWER WORLD 27
DIESEL-ELECTRIC MOBILE MACHINES PROVIDE MANY OF THE BENEFITS OF ELECTRIFICATION WITHOUT THE SHORTCOMINGS.
THE HUDDIG 1370T HYBRID BACKHOE LOADER CAN RUN ON ELECTRICITY, DIESEL, OR A COMBINATION OF THE TWO. COURTESY OF HUDDIG

MOBILE HYDRAULICS

Such construction equipment combines the benefits of electric operation, say for working indoors on pure battery power while the engine is shut off, along with the ease of refueling with diesel. Depending on the design, an ICE-driven generator recharges the batteries. Hybrids can substantially reduce fuel consumption and CO2 emissions, boost power output on-demand, and can use regenerative techniques to improve energy efficiency. And they often allow machine builders to opt for smaller engines, with lessexpensive exhaust aftertreatment.

Some experts view hybrids as a “bridge” technology, a viable alternative to pure diesel-powered machines until electrification technology matures. Over the last few decades, mobile OEMs large and small have developed prototypes and commercial machines for construction, material handling, mining and forestry applications. Here are some recent developments.

Huddig backhoe loader

Huddig, Hudiksvall, Sweden, recently launched the 1370T hybrid backhoe loader at Conexpo 2023. It’s based on the company’s diesel-powered 1370 platform. The 1370T runs quieter than its conventional counterpart, generates 30% more power, and can operate solely on electricity, entirely on diesel, or by a combination

of the two. The ICE can also run fossil-free on HVO 100 to reduce CO2 emissions.

The model is powered by the company’s Tigon Technology system, which includes a 4-cylinder Cummins QSB 4.5-liter Stage V/Tier 4 turbocharged diesel engine. (In comparison, the conventional 1370 requires a 6-cylinder, 6.7 liter Cummins turbodiesel.) The electric drive includes a 44 kWh Alelion battery with four Schabmüller electric motor/ generators (EMGs) for propulsion. Two Parker electric motors power the hydraulics.

In this 90-V system, the diesel engine via a transfer case drives the EMGs which charge the battery. The battery, in turn, powers four regenerative-type wheel motors equipped with two-speed hub reducers. The EMGs provide up to 30% additional power when needed and recharge the battery while working.

Four-wheel drive, with each wheel powered by a separate EMG, can adjust and calibrate individual wheel speed over 100 times per second. This provides optimal machine control with excellent traction regardless of ground conditions.

The hydraulics features a load-sensing system with 50 cc and 72 cc variable axialpiston pumps. Standard operating pressure is 233 bar (3,378 psi) with boost pressure to 260 bar (3,771 psi). Nominal maximum flow is 244 lpm at 2,000 rpm. The hydraulic system is compatible with environmentally friendly fluids.

The circuit includes internal servo-supply in the operational valves and power feedback for digging functions, and a heating system (circulation pumping) for cold starts. Steering is via a hydrostatic orbitrol control system with dual cylinders in the center pivot.

A third double-acting hydraulic outlet makes it possible to operate three hydraulic functions simultaneously. This upgrade, combined with the machine operating software, lets drivers adjust working

JLG’S H340AJ ELECTRIC BOOM IS A SERIES-TYPE HYBRID. IT’S PRIMARILY POWERED BY BATTERIES AND ELECTRIC MOTORS, WITH AN ON-BOARD ENGINE-POWERED GENERATOR CHARGING THE BATTERIES. COURTESY OF JLG

parameters on the in-cab display and control, for example, grapple, rotation and tilt.

The 1370T can run for up to two hours (or 20 km of travel) on battery power alone and, when needed, the engine starts automatically and fully charges the battery in just 40 minutes. With a plug-in option, operators can work non-stop while stationary and charge the machine directly.

The machine’s EV mode makes it possible to operate silently and entirely without exhaust fumes, enabling work in residential areas at night and indoors. Finally, the 1370T has IoT compatibility which permits real-time monitoring of machine status to optimize service intervals and help prevent unnecessary downtime.

JLG work platforms

JLG Industries, a manufacturer of mobile elevating work platforms and telehandlers, has offered hybrid machines for more than two decades. The units operate on both battery and engine power and are designed for use indoors and out. According to the company, the hybrid machines limit fuel consumption and thus conserve energy. They generate zero emissions when running in electric-only mode and low emissions when a diesel generator charges the battery.

The company offers two versions. Machines such as JLG’s M Series and H340AJ Electric booms are series-type hybrids, primarily powered by batteries and electric motors. It is a hybrid by virtue of having an on-board engine-powered generator that charges the batteries. The equipment can also be plugged into an external electrical source to charge the batteries without running the engine. Indoors, the engine is shut off for emissions free, low noise operation; outdoors, the engine is run to increase operating time on the batteries.

Models such as the JLG Lift H800AJ are equipped with a parallel hybrid power system. A parallel hybrid is powered primarily by an engine but has an electric motor/generator that assists the engine when additional power is needed, charges the batteries, or serves as the primary power source when the engine is turned off. The H800AJ can use the engine and electric

28 FLUID POWER WORLD 8 • 2023 www.fluidpowerworld.com

motor together outdoors when power is needed to climb steep grades or handle rough terrain. Indoors, the batteries power the electric motor for emissions free, lownoise operation.

JLG has also introduced a new Bi-Energy option. Available on its X770AJ and X1000AJ compact crawler boom lifts, this system includes two full-sized, independent power sources, combining an emissions-free lithiumion battery pack with a diesel engine. For example, operators can use engine power to drive the machine to the work site, and then switch to all-electric battery power to work for an entire shift.

The X770AJ comes with a 100Ah, 76 V lithium-ion battery pack, while the X1000AJ has a 150Ah, 76 V lithium-ion battery pack; the batteries can be charged from an outlet at any time, including while the machine is in use. Both machines have a Kubota D902 21.6hp (@ 3,200 rpm) diesel engine. This dualpower design means that Bi-Energy models can be used in a wide variety of settings from general construction, restoration and warehouse applications to environmentally sensitive job sites.

Manitou telehandler

The Manitou Group displayed a range of lift trucks, loaders and work platforms at Conexpo 2023, including a hybrid version of the MRT 2660e electric rotative telehandler, part of the company’s recently announced VISION+ range.

The standard, all-electric MRT 2660e has a loading capacity of 13,000 lb, a lifting height of 85 ft and a maximum outreach of 71 ft. It is powered by a 107 kW drive motor; and an 84 kW electric motor driving the hydraulics. The hydraulic pump is a fixed displacement piston type that offers 46 gpm flow. System pressure is rated at 5,076 psi. Electrohydraulic control and regenerative circuits ensure precision and efficiency.

A 700 V/65 kWh lithium-ion battery lets the unit operate for about four hours before recharging. An on-board 11 kW charger permits charging in 4 hours 30 minutes; an alternative 400 Vac on-board fast charger allows charging in less than an hour. A second 700 V/65 kWh battery can also be added to boost the range by an additional four hours.

Another option is the hybrid version of these models that serves as a range extender. For operation over substantially longer work shifts, the 2260e can be equipped with an optional E-Xtra 18.4 kW generator, powered by a Yanmar Stage V/Tier 4, 3-cylinder, 77 cu. in. engine rated at 25 hp. With a 17 gal fuel tank, the E-Xtra system recharges the batteries as needed and lets operators work for days without plugging in for a recharge.

THE MANITOU HYBRID-ELECTRIC MRT 2660E ROTATIVE TELEHANDLER IS EQUIPPED WITH AN ENGINE-DRIVEN GENERATOR THAT RECHARGES BATTERIES AS NEEDED AND LETS OPERATORS WORK FOR DAYS OFF THE GRID. COURTESY OF MANITOU GROUP

• 2023 8 FLUID POWER
ACE Motion
800-521-3320 www.acecontrols.com Tools Standard products available Buy Online
ACE CAD database
ACETips video tutorials
& Vibration Control
Resources ▪
Technical blog & case studies
Online calculations & product selection
Chat function for application assistance
& specification
& downloadable
shock absorbers
gas springs
isolation when performance matters
Sizing
Online
Industrial
Industrial
Vibration

MOBILE HYDRAULICS

power outages. The SmartPTO can be factory installed or retrofit to existing vehicles. Terex offers it on a variety of Hi-Ranger aerials and digger derricks, which will be on display at The Utility Expo this September in Louisville, Ky.

Skylift digger derrick

Skylift provides easement specialty equipment for utility pole and transformer installations, traffic signal maintenance, tree trimming, and similar applications. The products are designed specifically for accessing tight alleyways and rear property utility applications.

Smart PTO

The Terex Hypower Smart PTO by Viatec is a simple and reliable plug-in electric power take-off (PTO). With straightforward hydraulic connections, the SmartPTO electrically powers all hydraulic functions of a utility truck — including outriggers, boom, jib and winch of an aerial device or boom functions of a digger derrick. The SmartPTO also provides battery power to the chassis allowing auxiliary applications such as lighting and in-cab HVAC while the truck engine is off.

The unit reliably powers all hydraulic functions for a full workday — same as with a diesel-powered PTO — but without engine noise and emissions. The system features LEDs and a digital display that shows battery charge level, ePTO usage, troubleshooting data, and other beneficial information.

According to Terex, the HyPower ePTO avoids a loud idling engine on the jobsite, limits worker exposure to exhaust fumes, and markedly reduces noise transmitted to the surrounding community. The cost of recharging the unit can be up to 95% lower than burning diesel to idle a truck on a jobsite. The unit also eliminates low-rpm idling which causes significant wear and tear on an engine, with one hour of idling equal to approximately 25 miles of driving. Thus, a SmartPTO can significantly reduce operating and maintenance expenses.

Viatec’s SmartPTO lets operators

electrify a fleet quickly and at a much lower cost than purchasing new EVs, regardless of the chassis. Four lithium-NMC battery options offer capacities to 28.8 kWh. At the end of a shift, the bucket truck returns to home base and charges overnight using a standard wall outlet or a or Level II charger. The standard charger has 1,300 W, 100-260 Vac input with a five-hour recharge time for a 7.2 kWh battery. The optional 6,000 W fast charger reduces recharge time to one hour. Hydraulic output pressure is up to 4,000 psi (275 bar) with output flow to 21 gpm (79 lpm). Because SmartPTO is a redundant system, crews can switch to the legacy diesel system for critical round-the-clock emergency situations, such as storm-related

Skylift ’s MD 6000 E-Series hybrid is a battery/diesel-powered digger derrick that significantly reduces noise pollution and allows for safer and more effective communication between crew members. It emits little to no noise with no exhaust emission in the battery mode — ideal for residential applications.

It can operate under full electric or diesel power without affecting digging torque. The machine features a 25 hp Kubota Tier 4 diesel engine with a 10 gal fuel tank; and a 51 V, 300 Ah capacity battery (≈ 15 kWh) powering a 20 kW electric motor. A fixed-displacement hydraulic piston pump supplies 16 gpm with a system operating pressure of 3,000 psi. Two hydraulic tool circuits supply auxiliary power. The winch is rated to 6,000 lb and the auger drive to 5,800 ft-lb.

The MD 6000 allows line crews to work at greater capacities and heights when installing heavier poles. According to

30 FLUID POWER WORLD 8 • 2023 www.fluidpowerworld.com
SKYLIFT’S MD 6000 E-SERIES HYBRID IS A BATTERY/DIESELPOWERED DIGGER DERRICK THAT CAN OPERATE UNDER FULL ELECTRIC OR DIESEL POWER WITHOUT AFFECTING DIGGING TORQUE. COURTESY OF SKYLIFT THE TEREX HYPOWER SMART PTO BY VIATEC IS AN ELECTRIC POWER TAKE-OFF THAT POWERS ALL HYDRAULIC FUNCTIONS OF A UTILITY TRUCK, PLUS IN-CAB AIR-CONDITIONING, WHILE THE TRUCK ENGINE IS OFF. COURTESY OF TEREX

the company, the digger derrick is the only proportional hydraulic-controlled machine available on the market. Skylift equipment will be on display at The Utility Expo.

Logset harvesters

Finnish forest-machinery manufacturer Logset has developed several hybrid harvesters that have a diesel engine, electric motor/generator and supercapacitors for energy storage. It aims to solve the problem with typical harvesters: the diesel engine transitions from idle to full-throttle numerous times every minute over an entire workday. That equates to poor fuel economy and excessive particulate and CO2 emissions.

In comparison, the hybrid’s diesel engine runs at a constant 1,200 to 1,500 rpm with substantially fewer peaks. That means the engine runs at its most efficient regardless of demand. When the harvester faces a higher load requirement, the electric motor (supplied by the capacitors) reacts instantaneously and delivers additional power and torque in fractions of a second. The reduction in particulate emissions is substantial, according to Logset. And the electric motor becomes a generator and charges the capacitors when extra power is not needed.

The effects of the hybrid system on machine performance are eye-opening. For example, on the 12H GTE harvester, an AGCO Power 7.4-liter Stage V engine produces 291

SUSTAINABLE FORESTRY

Ponsse, based in Vieremä, Finland, is a leading manufacturer of cut-to-length forest machines like harvesters and forwarders. The company embraces sustainable forestry and carbon-neutral operations, and has partnered with Epec to introduce the EV1, a hybrid forwarder with a 15-ton load capacity.

hp (214 kW at 1,850 rpm), but the combined engine + electric motor raises maximum power to 510 hp (380 kW at 2,000 rpm) and maximum torque at 1,500 rpm of 1,475 ft-lb (2,000 Nm).

The Logset 12H GTE Hybrid also includes double-circuit hydraulics with two work pumps each supplying 210 lpm (55 gpm) at 1,000 rpm. The double-circuit guarantees sufficient hydraulic oil flow for processing heavy and difficult timber, along with a powerful crane and robust hydrostatic transmission.

The system also reduces operating costs. Without the hybrid, a similar machine would require a much larger engine consuming significantly more fuel to generate the same power and torque. And because the hybrid system eliminates power peaks, stable engine performance saves significant amounts of fuel, prolongs the lifespan of the engine, and lowers maintenance costs.

Hybrid technology suits harvesters well, according to Logset. Peak loads never strain the diesel engine and the operator has sufficient power to handle several tasks simultaneously: move the machine, operate the crane, and efficiently process a tree.

The machines are said to be highly productive models designed for profitable large-scale harvesting. The benefits of hybrid technology are particularly notable in established forests with large trees. The hybrid harvester is not meant for small thinnings. FPW

The concept machine’s traction transmission and hydraulic actuators run solely on energy from batteries, which are charged using a Range Extender combustion engine. At the heart of the system is the Epec Flow Power Distribution Unit, which connects electric motors, batteries and actuators. Ponnse’s EV1 features powerful hydraulics, and precise crane and grapple control makes loading safe and reliable. Maximum reach of the loader is 10 meters.

www.fluidpowerworld.com 8 • 2023 FLUID POWER WORLD 31
THE PONSSE EV1 HYBRID FORWARDER HAS A 15-TON LOAD CAPACITY. COURTESY OF PONSSE LOGSET’S 12H GTE HYBRID HARVESTER KEEPS ENGINE RPM CONSTANT, SUBSTANTIALLY REDUCING EMISSIONS AND IMPROVING FUEL ECONOMY. COURTESY OF LOGSET

A staff report

Utilities equipment jumps on the latest trends in fluid power

The mostconspicuous trend in the utility equipment industry is electrification. Electrification previously referenced electric control through solenoid or proportional valves. However, several fully electric vehicles with high capacity batteries and electric motor drives are now on the market or under development.

So, what does the electrification of utility equipment have in store for hydraulics? Well, you can bet electric actuator manufacturers have hydraulics in their sights, but we’re still a

long way from ball screws completely replacing hydraulic cylinders on mobile machinery. At the same time, electrical influence over hydraulics will continue to increase even while hydraulics continues to shine with its superior power density. Fluid power systems will continue to adopt Industry 4.0 solutions such as data and telematics. In contrast, engineers continue to raise the pressure bar (no pun intended) of pumps, valves and actuators.

Electrohydraulic actuation

Aside from the integration of Industry 4.0 technologies, the combination of integrated components offers ways to take advantage of

the coming tide of electrical power capacity while still offering the strength and reliability of hydraulics. These self-contained electrohydraulic actuators require only an electrical power source alongside electronic control.

Imagine a hydraulic cylinder with a compact hydraulic power unit attached directly to its head or cap, and you have yourself an electrohydraulic actuator. For example, Moog Inc.'s Electrohydrostatic Pump System (EPS) consists of an Electrohydrostatic Pump Unit (EPU) and a standardized manifold with hydraulic accumulator. It is offered as a complete system without an actuator and can be easily integrated into machine concepts, whether

32 FLUID POWER WORLD 8 • 2023 www.fluidpowerworld.com
UTILITIES EQUIPMENT TRENDS
From mobile electrification to telematics and IoT, modern utilities equipment is becoming more controllable and smarter for efficient and reliable designs.
Versatile trucks that include multiple functions use all the available space in their flexible designs, meaning you may need only one truck at your job site. Courtesy of Terex Utilities

retrofit or new developments.

Electrohydraulic actuator technology is still relatively new and could benefit from further development and integration. Imagine entirely self-contained units powering booms, buckets, knuckles and attachments with only electrical connections exposed to the world. The actuators will carry more bulk than a simple hydraulic cylinder. This bulk will increase the diameter and retracted length of the unit.

Imagine using the same chassis for a nearly infinite combination of cranes, digger derricks, bucket booms or any other hydraulically controlled function best suited for utility machinery. There would be no need to change the pump or valve package to suit different machines but instead, simply choose the actuator with the force, velocity and stroke required for the application.

When perfected, the electrohydraulic actuator will see the electric motor contained within the "barrel" driving a pump housed directly into the cylinder cap. Some accessory valves screwed directly into the cap will complement the application requirements, although even more sophisticated versions may use linear, pressure and flow transducers to create a closed-loop PID control of the actuator where the bi-rotational servo motor rotates only as required.

The advantages to the electrohydraulic actuator are more than the easy-to-use modular nature. No continuously rotating central prime mover has to rotate the hydraulic pump to satisfy the pressure and speed demand of any given actuator at any given time. Inactive functions simply remain idle to save power. Rather than running a piston pump on standby, control functions turn on and stroke actuators individually.

A minor correction in bucket boom position may require just one actuator to move. That single actuator will use fractional horsepower compared to centralized prime movers.

Another benefit to the electrohydraulic actuator is the lack of hoses and plumbing — being self-contained, no hoses, fittings or adapters need plumbing around and through the machine. Only wiring needs routing throughout, although its size tends to be much smaller than hoses and may remain mostly contained within the channels of booms and beams.

Telematics keeps an eye on key data

Other futuristic technologies have become commonplace in utility equipment. One is telematics — monitoring critical machine performance, reliability, location, maintenance, and other parameters while transmitting data to remote workstations or devices.

The collection and analysis of data is one of the tenets of Industry 4.0 and provides fleet operators with powerful information on vehicle status. Productivity, safety, optimization, sustainability, and reliability improve when machine data is collected, analyzed, and relayed. A telematics device may connect directly to a vehicle's OBD port to pick up on factory sensors but also install and track data from other machine controllers or sensors.

Hydraulic oil performance makes an easy target for telematics, tracking tank level, temperature, and pressure to convey system health to the machine operator directly or the fleet manager remotely. Controllers also monitor and collect data for maintenance

purposes, such as filter differential pressure, oil total-acid number, pump vibration, and case drain flow, providing estimates on lifespan or imminent failure.

Recently, HydraForce, Tan Delta Systems and Elevāt partnered to help eliminate the most common causes of offhighway machine downtime. The modern mobile machine telematics solution from Elevāt seamlessly incorporates with manifold assemblies using HydraForce cartridge valves and Tan Delta oil conditioning sensors. This solution provides a centralized portal along with email and text alerts providing fleet operators with remote monitoring, control, and optimization capabilities for field-deployed assets.

The Tan Delta sensor provides a full-spectrum holistic oil quality analysis, which continuously monitors the ratio of two key measurements, capacitance and conductance, to provide real-time measurement. It enables users to observe any changes within the oil composition, including signs of contamination or abnormalities in the oil chemistry.

Knowing vehicles' location and work rate allows fleet managers to optimize schedules, plan tasks, and increase productivity. Knowing that Operator Team A, running Truck 26, can replace 2.3 utility poles per day while Operator Team B,

running Truck 20, can only replace 1.7 utility poles per day provides valuable insights. Training for Team B or improvements to Truck 20 will increase productivity and optimize schedules.

One machine for many jobs

Another method to optimize a fleet is the inclusion of more flexible machinery. Previously, machines dedicated to their function were staples in every fleet — bucket booms, digger/derricks and service trucks may all have been required on-site at a specific job. Combining these functions into one truck better utilizes manpower and capital to provide a single machine for a single team to perform most jobs.

The Digger Derrick with Bucket, pictured, offers a new standard. Teams arrive to remove a pole, then prepare and disconnect the lines before removal. Next, the hole is augured (hydraulically, of course) before reinstallation of the pole using the special attachment at the end of the derrick. Then, once erect, the bucket lifts the team back up to finish the job with the lines. The vehicle uses all available space, and all the bins and storage of a service body truck find themselves available for the tools, clamps and straps required for the job. FPW

www.fluidpowerworld.com 8 • 2023 FLUID POWER WORLD 33
Self-contained actuators like Moog's Electrohydrostatic Pump System (EPS) consists of an Electrohydrostatic Pump Unit (EPU) and a standardized manifold with hydraulic accumulator.
When great things are being moved with hydraulics, HAWE is involved. HAWE Hydraulik is a leading manufacturer of technologically advanced, high-quality hydraulic components and systems. HAWE products are used wherever high quality, high power and maximum precision is required - whether in machine tools, construction machinery or wind turbines. Partner with HAWE to always have the right solution! www.hawe.com | info@haweusa.com | 704-509-1599 Booth S2941 09/26 - 09/28 Louisville, KY HAWE is your complete custom hydraulic solution provider! Industry Leading Performance Proportional directional spool valve PSL-CAN Precise, Flexible and Safe Load-holding valves type OSCA Flexible and efficient Mini hydraulic power pack type HR Energy efficient and Reliable Zero-emission battery system

Lifting its way back up to the top of the line

The every-otheryear Utility Expo returns to Louisville September 26-28, with record-breaking exhibition space.

Although the Utility Expo is smaller than its record-breaking year in 2019, show organizers are promising more square footage of exhibit space than ever before. In 2019, more than 1,000 exhibitors demonstrated their technologies and machines during record-breaking heat at the then-named ICUEE Show. This year, more than 880 exhibitors are currently signed up to promote their components and utility equipment throughout the three-day event. This year, there will be 6% more exhibit space than 2021. Utility Expo is set for September 26-28 at the Kentucky Exposition Center in Louisville.

“Our team worked to create additional space this year while grouping similar product types together better, making it even easier for everyone to find what they’re looking for,” said John Rozum, show director of The Utility Expo. “That’s important given the show covers more than 1.4 million square feet of indoor and outdoor exhibits.” More than 60 fluid power companies will exhibit at the event, covering hydraulic components, controls, compressed air, sensing technologies, hose and couplings, and more. A list of key fluid power companies is included.

Big names, big opportunities

A key part of the Utility Expo is the opportunity to ride and drive many of the machines in the demo part of the event. It covers more than

www.fluidpowerworld.com 8 • 2023 FLUID POWER WORLD 35
PREVIEW
UTILITY EXPO

UTILITY EXPO PREVIEW

30 acres of indoor and outdoor exhibits and product demonstrations. Equipment at the Utility Expo includes (but is not limited to) all-terrain carriers, attachments, components, earthmoving, environmental, light, overhead & maintenance, material handling, recycling, safety, testing, transportation, trenching, trenchless, and trucks and utility materials/supplies.

Machinery is exhibited in job-like conditions and attendees can experience firsthand equipment in action, working at ground level, underground, and overhead.

Like earlier this year at CONEXPO-CON/ AGG and IFPE, sustainability initiatives, new regulations, and technological innovation will take center stage at Utility Expo. A range of alternative power solutions are being considered: replacing the diesel engine, reconfiguring the engine to run on alternative fuels, and making the diesel engine as efficient as possible. This year’s event will highlight alternative power throughout the show.

Attendees can anticipate a wide range of products, including:

• Ditch Witch’s AT120 All terrain Directional Drill and Warlock Series W12 Hydrovac

• Elliott Equipment’s E150i Multi-Mode Aerial and E190 Aerial Work Platform

• McElroy’s Tritan 560

• Sherman+Reilly’s Electric Duct Dawg E+

• Terex’s HyPower SmartPTO by Viatec and All-Electric Bucket Truck

• Volvo’s DD25 Electric Asphalt

Compactor and EC230 Electric Midsize Excavator

Three days of education opportunities

More than 50 education sessions will be available throughout the event, with opportunities to delve into safety, fleet maintenance and more. Hydraulics is being given a special focus during one of its Field Classrooms.

The Equipment Hydraulics classroom will allow attendees to earn 1.5 professional development hours (PDHs) for this field classroom. There are many decisions to be considered when purchasing and maintaining equipment and the hydraulic systems play a crucial role. Time is money

and your equipment’s hydraulic system can work with you or against you. This walking classroom through the show floor will help you understand how the hydraulic systems of equipment can work to achieve your utility and construction project goals.

Hydraulics classroom learning objectives:

• Understand the variety of hydraulic systems and the best applications for each.

• Learn how to evaluate your company’s needs to select the right hydraulic system.

• Gain key insights on a comprehensive maintenance program and the best oil type for your work flow.

Field classrooms require the purchase of an education ticket to participate. If space is still available, attendees can purchase through registration online or onsite.

New Community Zone experience

Utility and infrastructure pros are not only able to see and experience the latest overhead and underground infrastructure equipment and technologies at work, they will also have a new space to gather and recharge. The new Community Zone experience, located in the North Lobby, will feature daily events including presentations, live music, and samples of local products.

“The Community Zone is both a place for attendees to gather and recharge, but also a gateway to the City of Louisville itself,” Rozum continued. “We hope everyone that stops by this area is then inspired to explore this fascinating city at the end of the show day.”

Another feature at The Utility Expo is the free “Utility Rocks” street party Wednesday at 8 p.m., featuring local rock band The Crashers at Louisville’s famous Fourth Street LIVE! outdoor stage.

Visit theutilityexpo.com for more details and to register. FPW

36 FLUID POWER WORLD 8 • 2023 www.fluidpowerworld.com Exhibit As Name Booth # ASA Hydraulik of America S3058 Ashun Fluid Power Co., Ltd. S3163 Auburn Gear LLC S4041 Bailey International S3141 Bondioli & Pavesi Inc S4407 Bucher Hydraulics, Inc. N721 Casappa Corporation N526 Columbus McKinnon S2909 Coxreels S3054 Cross Company S3919 Dalton Bearing & Hydraulic LLC S2965 Danfoss Power Solutions, Inc S3707 Dinamic Oil North America N1209 Dixon S4711 Dynamic Fluid Components N1551 Elesa USA Corporation S4709 ELGi Portable Compressors N2024 Enovation Controls S3241 EZ Trac N1954 FluiDyne Fluid Power S4363 FORCE America Inc S4816 GS Global Resources, Inc. S2925 Hannay Reels Inc N962 HAWE Hydraulik S2941 HBC-radiomatic, Inc. N809 HED (Hydro Electronic Devices) Inc S3033 Hengli America Corporation N1629 Hetronic Inc. S3029 Holmbury Inc S2907 HYDAC Technology Corp/ Schroeder Industries S3933 Hydromotion, Inc. S3541 IC-Fluid Power, Inc S5017 IFP Motion Solutions, Inc. S3319 Midwest Hose & Specialty, Inc. S4162 MP Filtri USA Inc N656 Muncie Power Products S4251 NBB Controls Inc S3964 Ningbo Hutchin Hydraulic Co., Ltd. S4821 North American Hydraulics, NAHI LLC S4259 OEM Controls Inc S3841 Omni Powertrain Technologies S4542 Parker Hannifin Corporation S4341 Permco Inc S4433 PQ Controls Inc. S3250 Rota Engineering Limited S3113 Salami Fluid Power Systems NA S3255 Scanreco US Inc N1921 Sensata Technologies S3942 Stucchi SRL S3811 SUCO ESI North America S3856 Sun Hydraulics, LLC S3241 Sunfab Hydraulics S3124 SungJi Hydraulics Co., Ltd. S3458 Texas Hydraulics S3541 The Lee Company S4257 The Oilgear Company S3541 Thomas Magnete USA LLC S3034 Vanair Manufacturing Inc E911 VMAC E1346 VMAC S3041 Winner Hydraulics Corporation S3163

Check

• Industrial

• Mining

• Forestry

• Medical

• Aerospace

• Factories

• Mobile Equipment

• Defense

• Machine Tool

• Testing Equipment

• Ocean Depth Technology

• Automotive

• Food Processing

• Agriculture

• Industrial

• Aviation

• Petrochemical

• Marine

• Subsea

Served:
Industries
Oil & Gas
Hydraulics
Processing Plants
Chemical & General
DELAWARE MANUFACTURING INDUSTRIES CORPORATION Solutions Under Pressure ISO 9001 Certified Medium - High Pressure Valves Low Pressure Suction Valves Subsea & Gas Valves Specialty Valves 800.248.DMIC (3642) • WWW.DMIC.COM • SALES@DMIC.COM Made In America Manifold Mounted Valves Manifolds
Valves
Ball
Valves
Valves
Flow Control
Needle Valves Flanges & Adapters
Bar & Custom Manifolds
Pressure Gauges & Snubbers
SSW Power Unit Systems
Transfer Pumps
Ministry of Foreign A airs and International Cooperation Learn how Italian companies are integrating advanced manufacturing technologies and equipment to empower North American manufacturing in the 15 TH edition of Machines Italia. machinesitalia.org Find Machines Italia Magazine Here: issuu .com/wtwhmedia/docs/machines italia volume _ xv _ 2023 ADOBES TOCK (2), LEONARDO’S VITRUVIAN MAN ILLUSTRATION: TOMASZ RZYMKIEWICZ

In modern automation systems, the need for frequent process adjustments poses the risk of unwanted device tampering, often referred to in exasperation by plant managers as Unnecessary Knob Twisting (UKT). UKTs result when operators believe they know their machine’s operation better than anyone else and fiddle with a process to make the machine run more smoothly. There are entire Total Productive Maintenance (TPM) programs dedicated to monitoring adjustment points principally due not only to UKTs but also to machines not in optimum condition. Having a consistent machine is a dream for factory managers.

To address this issue and ensure efficient, error-free process adjustments for pneumatic components, plant operations departments can follow a set of five essential steps. These steps include eliminating unnecessary

adjustments, leveraging automation to reduce human error, implementing sensors for condition monitoring, maintaining centerlining, and using visual indicators.

Why is tamper resistance important?

OEMs are increasingly designing automated systems to run various product sizes and configurations. Frequent electric and pneumatic process adjustments become necessary in these systems. Changes in pneumatic adjustments are used to regulate flow, pressure, end-stop limits, and machine speed, among other variables. This ongoing need for adjustments, however, opens the door to unwanted device tampering, which can lead to machine malfunctions and process disruptions. The potential for safety risk certainly is also possible, especially if the UKT overlooked the root cause of the problem. There are many instances where a technician flew halfway across the country to diagnose a major problem causing downtime and lost production only to find a flow control valve — that had been perfectly set — had undergone a UKT.

www.fluidpowerworld.com 8 • 2023 FLUID POWER WORLD 39
PNEUMATICS
Courtesy ofAdobeStock

Step 1: Eliminate unnecessary process adjustments

The initial step towards efficient process adjustments involves identifying and eliminating adjustments that are unnecessary. The first of these is proper dimensioning during machine design. Using correctly sized components minimizes the need for pressure regulators or flow controls to adjust actuator speed or force. There has always been a tendency in pneumatics to oversize components to ensure enough flow and force. Don’t do it. Not today. Use engineering tools to properly size the components. Using smaller tubing, for example, may eliminate the need for flow control.

Use fixed-orifice flow controls. By embedding fixed-diameter orifices into valve manifolds, actuator speeds can be permanently set, eliminating the need for further process adjustments. Employ modular valve manifolds with multiple valve sizes. This strategy enables optimization based on specific applications, reducing reliance on flow controls.

Pneumatic cylinders equipped with automatic, self-adjusting cushioning features ensure optimal performance without the need for adjustment screws. There are regulators that can be locked in position. Once set, these regulators prevent unauthorized adjustments.

Another advantageous outcome of eliminating adjustment points is that most components can be smaller and there are fewer of them — less of everything. This translates into reduced upfront cost. Eliminating adjustment points also reduces maintenance costs as replacing an actuator will not require multiple manual cycles to establish proper flow control and cushioning settings.

Simply put, eliminating adjustment points reduces cost, and it costs relatively little to achieve these savings.

Step 2: Use automation to eliminate human error

To minimize the potential for human error, selecting components with builtin automation capabilities is crucial. Use electric control where possible. One example is proportional pressure regulators that automatically adjust output pressure based on signals from a programmable logic controller (PLC). Additionally, advanced electric or servo-pneumatic actuators allow precise configuration of speed and force without pressure regulators or flow controls.

In the past several years, intelligent valve terminals have come onto the market, leading to capabilities that were never easily captured or economically workable. Intelligent valve terminals combine pneumatics and electronics in a single package. These solutions enable digital control and analysis of valve function, flow rate, pressure, and other process parameters.

For air flow control, these systems can integrate flow control valves on actuators and provide tamper-proof travel speeds. Furthermore, they allow the implementation of dynamic flow control. The operation gains the ability through pressure level control to set pressure levels and optimize energy usage and speed control by electronically adjusting the flow control valve setting. Another ancillary benefit of eliminating or minimizing UKTs is energy savings. Intelligent valve terminals can also aid in leakage detection. Separate diagnostic cycles and defined threshold values enable the detection and localization of leaks, which minimizes downtime.

Step 3: Implement sensors for condition monitoring

To ensure the integrity of processes affected by adjustments, implementing sensors for condition monitoring is vital. Start by identifying monitoring opportunities, add sensing (with IO-Link this could not be simpler), and potentially gain the capability to determine when process variables are

out of your control. Attributes like supply air pressure, humidity levels and vibration monitoring are candidates. Sensing is essential to assess whether there are any variables trending out of specification.

Other areas to consider include differential pressure monitoring. This can be used in the determination of filter replacements. Pressure sensors and switches that communicate with the PLC can verify automatically whether a process operates within the desired pressure range. Flow sensors are essential for monitoring the amount of consumed air. Flow sensing is vital to knowing whether the process is performing as expected.

Monitoring air flow and pressure is like observing the vitals of a machine. As AI becomes more prevalent in factories, monitoring compressed air at the machine level should be a priority. It is inexpensive and can give immediate feedback.

Step 4: Maintain centerlining

Following the steps detailed above, the operation so far has eliminated adjustment points, automated where it’s been reasonable to do so, and instituted comprehensive condition monitoring to identify anomalies. Now it is time to examine the adjustment points that actually need to be in the system. This is where centerlining comes in.

Centerlining is a methodology that focuses on using established process settings to ensure consistent line operations. Centerlining works to decrease product and procedure inconsistencies by optimizing machine effectiveness.

A packaging machine may have mounted rulers at each adjustment point to determine where some component needs to be aligned. Additionally, manufacturers can use counters on rotary knobs for the operator to dial in the exact number where the setting should be at a particular time. Another good example is a flow meter that can be dialed to the exact amount of air documented for the process at the time required.

To ensure consistency, use numerical scales for manual adjustments. Seek out flow control components with position

40 FLUID POWER WORLD 8 • 2023 www.fluidpowerworld.com
PNEUMATICS

markings or digital flow meters, labeled adjustment rings, or integrated displays to achieve the desired flow rate accurately.

Step 5: Take advantage of red and green visual indicators

Finally, there may be some adjustment points that are not cost-effective or even possible to eliminate, automate, or centerline. To facilitate error-free process adjustments, opt for pneumatic components equipped with red/ green indicators. These features offer a quick and easy way to validate whether processes are performing as expected. There are adjustable red and green ranges that provide an extra level of safety for monitoring compressed air usage, allowing immediate identification of pressure within or outside the permitted tolerance range. Even untrained personnel can recognize when something is out of range and alert maintenance.

There are air filtration components, including pressure regulators, on/off valves, soft-start valves, pressure sensors, and flow sensors that feature scales that display red/green ranges. Some flow sensors even use illuminating displays that turn red to indicate when the flow is beyond the desired range.

Final words on UKTs and tamper proofing pneumatic systems

Process adjustments are an integral part of automation systems, but they must not lead to unwanted device tampering or process disruptions. By following five steps, which emphasize proper sizing, the use of components with automatic adjustment capabilities, implementation of condition monitoring, centerlining, and utilization of visual indicators, plant operations departments can boost efficiency and accuracy for their pneumatic components. Ultimately, this approach reduces costs, enhances productivity, reduces errors, and ensures smoother packaging line operations. FPW

Festo festo.com

You also have a choice for hydraulic cylinder Our Hall E ect Transducers Give You A Choice COFFEE TEA? or Tank Level Transducers On Site Replaceable Magnet Works Through Carbon Steel No Deep Drilling Costs Miniature Mounting Non Contact Operation Short Length Maintains Pin to Pin Dimensions Compact, robust design Maintains ASAE pin dimensions 20g RMS Vibration Rating UN ECE R10 Automotive Approval Inside the cylinder? Also from Rota Float Light Duty Mounts with cylinder Ideal for high volume, low cost OEM applications Outside 3 in 1 - Capable of Position Velocity Temperature Up to 6 metres High Accuracy  Rota Engineering Manchester, UK www.rota-eng.com info@rota-eng.com We are exhibiting at ConExpo/IFPE 2023 booth S-81907 the cylinder? Or Easily eld replaceable for maximum machine uptime Ideal for steering cylinders Ideal for long cylinders Independantly Mounted Transducers 8 • 2023 FLUID POWER WORLD 41

Sustainability takes center stage at Pack Expo Las Vegas

Pack Expo

Las Vegas 2023 is pegged as “the most comprehensive packaging and processing event in North America this year.” And as part of its commitment to sustainability, show producer PMMI (the Association for Packaging and Processing Technologies), its partners, vendors, and exhibitors are working together to create actionable, sustainable solutions in manufacturing, materials, and design and improved processes on the show floor.

Sustainability Central will debut at this year’s show and look expansively into packaging sustainability and what it means to brands, including expert speakers, interactive content, and a look at actionable, sustainable solutions in manufacturing, materials, recovery, logistics, analytics, and design. At the Sustainability Stage, attendees will hear from industry experts on

packaging sustainability topics and learn how to make their brands more environmentally friendly.

Pack Expo Las Vegas will showcase over 2,000 suppliers offering cutting-edge packaging and processing solutions and innovations for over 40 vertical markets. Key pneumatics and automation suppliers are listed on the next page.

Exhibitors showcasing sustainable solutions via new materials, technology, or strategies such as sustainable processes and machines, renewable and biodegradable packaging, source reduction and light-weighting, recyclable and recycled-content materials, or innovations that reduce carbon footprint are easily identified with a Pack Expo Green icon. The Pack Expo Green icon also highlights educational sessions focused on sustainability.

Dow, the show’s official sustainability Partner, will contribute its expertise in promoting sustainable practices by speaking on the Sustainability Stage, participating in Sustainability Central, and sponsoring all the recycling on the show floor. Increasing the number of recycling bins on the show floor provides an opportunity to not only divert as much waste as possible

42 FLUID POWER WORLD 8 • 2023 www.fluidpowerworld.com
This biennial event returns to the Las Vegas Convention Center on September 11–13.

from landfills but also educate attendees and exhibitors on the importance of recycling.

“Thanks to our partnership with Dow, PMMI is putting sustainability front and center in our industry,” said Jim Pittas, president and CEO of PMMI. “Our attendees will have a chance to interact like never before with leading companies and thought leaders on a topic that affects us all and enables us to protect our environment through increased recycling efforts. Anyone committed to learning more about sustainable solutions in our industry will want to be at Pack Expo Las Vegas.”

Partnering with industry leaders such as Dow elevates the resources available to all Pack Expo attendees.

“As Dow continues to collaborate on innovative solutions and investment opportunities to achieve our goal of transforming the waste, we’re proud to be the first-ever official sustainability partner for Pack Expo,” said Victor Zapata, commercial vice president of Packaging and Specialty Plastics North America at Dow. “Sustainability is no longer a ‘nice-to-have,’ but a necessary part of any company’s business strategy and growth. Yet, no one company can do it alone. Enabling a circular economy requires all of us working together to advance collective solutions.”

Additional Pack Expo Las Vegas highlights demonstrating the show’s commitment to sustainability include:

The Reusable Packaging Association will once again sponsor the Reusable Packaging Pavilion featuring exhibitors offering reusable transport packaging to help attendees move their products efficiently, effectively and sustainably.

The Reusable Packaging Learning Center will feature presentations and panel discussions on various topics related to sustainability and reuse. Attendees will learn what to consider when investing in reusable packaging and best practices for incorporating reusables into the supply chain.

PMMI Media Group has created the Pack Expo Sustainability Solutions Finder, a targeted curated list of sustainable solution exhibitors that will be displayed at the show. Exhibitors can participate in a post-show donation program benefiting local organizations in the

Las Vegas area by donating any unwanted food, electronics, or booth materials. PMMI also will donate or recycle any remaining carpet after the show.

Networking and special events

Socializing with industry peers is another highlight of the event. This year, Pack Expo Las Vegas has the following networking events scheduled:

• Private “O” by Cirque du Soleil Performance benefitting PMMI Education Foundation on Sunday, September 10, 6:30 pm, at the Bellagio Hotel and Casino

• Young Professionals Networking Event on Monday, September 11, 7:00 pm – 10:00 pm, at Topgolf Las Vegas (MGM Grand)

• Packaging and Processing Women’s Leadership Network Breakfast on Tuesday, September 12, 7:30 am, in Room N-247

• Confectionery Industry Networking Reception on Tuesday, September 12, 4:00 pm – 5:30 pm, at Booth SU-7201

• First-Time Attendee Networking Reception on Tuesday, September 12, 4:30 pm –5:30 pm, in Room S-220

Pavilions

The show is organized into seven pavilions across three halls to make it easier to navigate the exhibitor floor:

• The Logistics Pavilion, North Hall, includes supply chain solutions such as warehousing, inventory management, transportation, and material handling equipment

• The Processing Zone, North Hall, includes food and beverage processing exhibitors

• The Package Printing Pavilion, North Hall, is a high-traffic area with digital solutions and smart packaging technology

• The Containers and Materials Pavilion, North Hall, is focused on sustainability this year

• The Healthcare Packaging Pavilion, South Lower Hall, is geared toward the life sciences

• The Confectionery Pavilion, South Upper Hall, will showcase sweet innovations for the baking and snack industries

• The Reusable Packaging Pavilion, South Upper Hall, promotes sustainable supply chains with reusable assets

With more than 10,619 registered attendees and more than 2,175 exhibitors covering nearly one million square feet of space, this event is loaded with knowledge-sharing and fun. For complete information on Pack Expo Las Vegas and to register, visit packexpolasvegas.com FPW

SU-7847

Donaldson N-10147

Elesa U.S.A. Corporation SL-6209

ELGi Compressors N-10272

Emerson SL-6107

Famic Technologies, Inc. SL-6946

Festo Corporation SL-6160

igus Inc. SL-5960

J.W. Winco, Inc. SL-6369

Kaeser Compressors, Inc. SU-7360

Klüber Lubrication N-9928

Lubriplate Lubricants SU-8270

Motion SU-7682

Pfei er Vacuum SL-6812

Piab Inc. C-5406

Schmalz Inc. C-5211, SU-8056

SIKO Products, Inc. C-5617

SMC Corporation of America C-4839

Staubli Corporation SL-6951

Tolomatic, Inc. SL-5830

U.S. Tsubaki Power Transmission, LLC SL-5902

VacMotion, Inc. SL-6364

www.fluidpowerworld.com 8 • 2023 FLUID POWER WORLD 43 PACK EXPO PREVIEW
Exhibit As Name Booth # ABC Compressors SU-7277 Alfa Laval N-10412 Alkon/Allenair Corporation N-10152 API Heat Transfer N-10758 Atlas Copco Compressors LLC N-10362 Ballu Inc. SL-6368 Bimba Manufacturing Company SL-6227 Burkert Fluid Control Systems SU-7806 Busch Vacuum Solutions SL-6258 Carlo Gavazzi Inc. SL-6432 Coval Vacuum Technology, Inc.

Pre-compensated proportional control valve

Premium hydraulic fluid

Hydro-Safe presents patented Hydro-Safe premium hydraulic fluid, readily biodegradable biosynthetic formulas which provide high performance in a wide variety of stationary and transportation equipment including elevators. Available in ISO 32, 46, and 68 weight formulas, the VG-32 formulation is Otis Elevator approved and is suitable for elevators that operate in broad ranges of environmental conditions. The premium fluids perform like mineral-oil-based elevator hydraulic fluids but because they are environmentally friendly, they help companies achieve their sustainability goals and avoid expensive clean-ups and disposal if there is a leak or spill. With oxidation performance comparable to full synthetics, this is one of the longest lasting environmentally friendly hydraulic fluids on the market.

Stainless-steel couplings

The PVG valve portfolio has been expanded with the addition of PVG 48, a pre-compensated proportional control valve for mobile machinery. Designed for applications requiring flow rates of up to 180 lpm (47.6 gpm), PVG 48 provides customers with a right-sized option between the existing PVG 32 and PVG 128 valves. It greatly expands the range of medium-flow capabilities for original equipment manufacturers and distributors globally.

The PVG 48 valve is designed to easily integrate with the existing line of Danfoss Power Solutions’ highperformance proportional valves, including PVG 256, PVG 128, PVG 32, and PVG 16. The modularity of the PVG portfolio enables five valve sizes to be stacked together. This allows hydraulic flow from high to low within the same valve stack, enabling precise and repeatable control and optimizing productivity for customers.

Line of stainless-steel couplings is for applications ranging from marine hydraulics to food production and medical processes to fertilizer and chemical handling or other tough applications requiring wash downs. They are manufactured from high carbon grade 316 SS with high nickel and chromium content, which provides resistance to chemical attack and corrosion, along with extreme durability compared to standard steel. Kurt stainless steel couplings meet or exceed SAE specifications and are U.S.C.G. accepted.

Custom hose reels for any need

Thousands of standard hose reel products are available to choose from; however, if a user cannot locate the perfect reel for a specific application, the company has the capability to custom-build any product to an exact specification. Its custom-built products offer a complete solution to any hose, cord, and cable reel needs. Coxreels offers custom design expertise and manufacturing flexibility that is unique in the industry.

PRODUCT WORLD 44 FLUID POWER WORLD 8 • 2023 www.fluidpowerworld.com

Desiccant dryer for 25 cfm

Tsunami CORE series desiccant dryer is the newest addition to the Air Dryers product line, designed to better serve the automotive and professional coatings industry. This manual change desiccant air dryer features a spring-loaded cartridge style desiccant canister that eliminates dusting and tunneling of the media. It is rated for 25 cfm and is designed solely for intermittent, lower pressure point-of-use applications. It is easy to maintain, has quick installation, and the dual layered desiccant media sets this dryer apart from others in the industry.

Pre-assembled hydraulic fitting kits

Emergency Hydraulic Repair Solutions are compartment cases which are loaded with BSPP, DIN, JIC, Face Seal, NPT, and O-rings. The largest kit is the Emergency Hydraulic Kit and comes with Danfoss or Gates hose and fittings in NPT, JIC or Face Seal. They also include educational materials and an environmentally friendly spill kit. Hydraulic Fittings Towers have the same adapters and fittings as the Emergency Kits feature without hose and accessories. Easy Packs individual compartment cases come with fittings and adapters for a specific application, such as the cylinder, pump, valve, or cap and plug Easy Packs. Fittings Towers and Easy Packs are available in JIC, NPT, Face Seal, BSPP, and DIN.

CUSTOM FILTRATION PRODUCTS BUILT TO YOUR SPECS Square peg into a round hole? No problem for OFCO engineers! Since 1945, OFCO has developed custom solutions for our clients-large and small. Replacing an overpriced product? Need a new, unique design? We’re here. With over 75 years of industry expertise, Ohio Fabricators Company provides the best service, highest quality, and fastest delivery in the industry. Call or email our sales team today to discuss your needs • info@ohfab.com • 888.354.0291 • ohfab.com/special-custom-products Proudly Made in the USA ISO 9001:2015 Compliant

FUNDAMENTAL FRIDAYS

FALL SERIES

A Fluid Power World series of webinars focused on mobile hydraulic technologies.

Fluid power technologies are crucial in providing the power density, reliability and control required for mobile machinery. Fundamental Fridays is your platform to highlight technical solutions that enable OEMs to efficiently power, control and regulate machinery, especially as our industry responds to the need for more efficient and sustainable systems.

INTRODUCING FUNDAMENTAL FRIDAYS covering these key technologies
• FILTRATION • HYDRAULIC PUMPS • CYLINDERS • HOSE ASSEMBLIES • CONTROLS & TELEMATICS • SEALING • VALVES & MANIFOLDS • REPAIR & REBUILD For more information, contact: Ryan Ashdown, Regional Sales Manager 216-316-6691 • rashdown@wtwhmedia.com

LEADERSHIP TEAM

Co-Founder, VP Sales

Mike Emich 508.446.1823 memich@wtwhmedia.com @wtwh_memic

Co-Founder, Managing Partner

Scott McCa erty 310.279.3844 smccafferty@wtwhmedia.com @SMMcCafferty

EVP

Marshall Matheson 805.895.3609 mmatheson@wtwhmedia.com @mmatheson

CFO Ken

kgradman@wtwhmedia.com

Ace Controls ...........................29 Adaptall ..................................16 ALA Industries ...................... IBC AutomationDirect ....................1 Brennan Industries .................25 Clippard ................................. BC DMIC ......................................37 FluiDyne Fluid Power .............18 HAWE Hydraulic .....................34 HYDAC USA 26 Hydraulex 21 Italian Trade Agency (Machines Italia) ....................38 Main Mfg ..................................7 MP Filtri USA ............................9 OFCO (Ohio Fabricators) ........45 Rota Engineering ....................41 Stauff ........................................5 Super Swivel .............................4 Tandy ........................................3 Tompkins Industries IFC, 7 Veljan Hydrair 23 fluidpowerworld.com CHECK US OUT on ISSUU.COM! CONNECT WITH US! AD INDEX
Gradman

System pump prime disappears

after powering off

A new hydraulic power unit was duplicated to replace a 30-year-old conveyer system unit. It was installed, ran fine at start-up and ran for about four weeks. However, when the customer shut the unit down for more than 10 minutes or so, it would make loud noises when restarting and only slowly quiet down after a few minutes.

The noise was diagnosed as air in the system, likely caused by an air leak in a fitting or a shaft seal causing the pump to lose its prime. A good way to diagnose the spot for air entry is to cover the fitting joints, one at a time, with a #2 grease and when the noise subsides, you should have found

the problem. However, air will continue to enter the system and some level of noise should still be present. Inspection of the oil (looking through the filler breather) would show a heavily aerated fluid at every start-up and slowly return to about 98% clear of air in 5 to 10 minutes and normal running sound. This system used an air bleed valve at startup, which is good practice when pumps are mounted top of the tank. Air flows past the valve and when oil is encountered, it will shut off like a check valve and stay closed when running.

Can you identify next steps? We welcome responses of all kinds directly to Robert Sheaf at rjsheaf@cfc-solar.com or to mgannon@ wtwhmedia.com. The solution will be provided in conjunction with our October 2023 issue. FPW

Sheaf to retire, continue writing Troubleshooting Challenge

Visually inspecting screw-in type cartridges for obvious problems works fine if you find a piece of debris or can shift the spool. Unfortunately, the shuttle needs pilot pressure to shift in either direction, but this one could not be manually shifted. The concrete truck supplier got the idea to switch the cartridge with one from a good-running truck and found that the shuttle was stuck to one side, which was causing the problem position. FPW

CFC Industrial Training announced that Janet Turner, Ruth Hoffman, and company President Jon Rhodes acquired the organization from Bob Sheaf in June. Sheaf will continue to support industry education through this Troubleshooting Challenge column here in Fluid Power World

“For 33 years, my father, Bob Sheaf, has poured his heart and soul into CFC,” said Janet Turner. “From humble beginnings, CFC has grown to become a highly respected company

and a treasured fluid power resource, and we are proud to announce the next generation of leadership.”

Turner is now CEO and Hoffman is CFO. Janet brings years of experience in fluid power, having served as Executive Director of the Equipment Service Association for several years prior to working at Turner Hydraulics Inc. alongside her husband Dan Turner, who will serve as an instructor. Hoffman brings longtenured expertise in accounting.

JR Rhodes, CFPECS, CFPAI will continue in his capacity as President and head Subject Matter Expert — directing the company and its unique products and offerings to countless industries.

CFC will continue to provide fundamental training, expert consulting and digitization to any organization that uses hydraulic, electrical, pneumatic, PLC, or multicraft systems. FPW

TROUBLESHOOTING CHALLENGE
Solution to “Concrete drum only turning in one direction”
48 FLUID POWER WORLD 8 • 2023 www.fluidpowerworld.com
WE’RE YOUR SOURCE for Industrial and Mobile Fluid Power Solutions ALA Industries Limited • 3410 Delta Drive • Portage, IN 46368 • Tel: (219) 762-2059 • Fax: (219) 762-2066 • www.alaindustrieslimited.com ALA Industries Limited

Precision Control Solutions

Designing efficient systems involves much more than simply understanding a few basic principles. There is a true art to balancing the specific requirements of an application in order to achieve the desired goals in the best possible way. Help us understand the unique needs of your application and together, we’ll develop something that surpasses what any of us could have done alone.

877-245-6247 CINCINNATI • BRUSSELS • SHANGHAI • Electronic Valves • Proportional Valves • Isolation Valves • Precision Regulators • Toggle & Stem Valves • Needle Valves • Electronic Pressure Controllers • Pneumatic Assemblies • Special Manifold Designs
Pneumatic Circuit Design
Cylinders • Fittings, Hose & Tubing
to learn
or visit clippard.com to request a free catalog and capabilities brochure.
Contact your distributor
more,

Turn static files into dynamic content formats.

Create a flipbook
Issuu converts static files into: digital portfolios, online yearbooks, online catalogs, digital photo albums and more. Sign up and create your flipbook.