
2 minute read
III.2.2.2. Định hướng tổ chức không gian bến thuyền
Các khóa học khác
Khóa học người lớn - Định hướng - Các kĩ năng cơ bản
Advertisement
Trung cấp: - Lý thuyết. - Kỹ năng điều hướng. - Bắt đầu một cuộc đua - Định hướng - Các kĩ năng về đua thuyền buồm.
Nâng cao: - Hoàn chỉnh một cuộc đua. - Kỹ năng đua.
Level 1: - Giới thiệu về chèo thuyền - Học về thuyền - Lái thử - Kiểm soát thuyền - An toàn
Level 2: - Lý thuyết. - Kỹ năng điều hướng. - Bắt đầu một cuộc đua - Định hướng - Các kĩ năng về đua thuyền buồm.
Level 3: - Hoàn chỉnh một cuộc đua. - Kỹ năng đua. - Cho thuê thuyền buồm - Các môn thể thao biển: lướt ván buồm, lặn biển,.. - Đào tạo huấn luyện viên thuyền buồm. - Tổ chức thi đấu - Giới hạn: Theo từng loại hình thể thao - Cá nhân hoặc nhóm
- Giới hạn: Trên 18 tuổi. - Cá nhân hoặc nhóm
64
Hình III.3. Sơ đồ tóm tắt chương trình huấn luyện trong Trung tâm huấn luyện đua thuyền buồm (Nguồn: tác giả)
III.2.2. Đề xuất tổ chức kiến trúc trong Trung tâm huấn luyện đua thuyền buồm.
III.2.2.1. Định hướng tổ chức tổng mặt bằng.

Hình III.4. Mặt bằng tổng thể Câu lạc bộ thuyền Sandringham ( Nguồn: 420sailing.org)
65

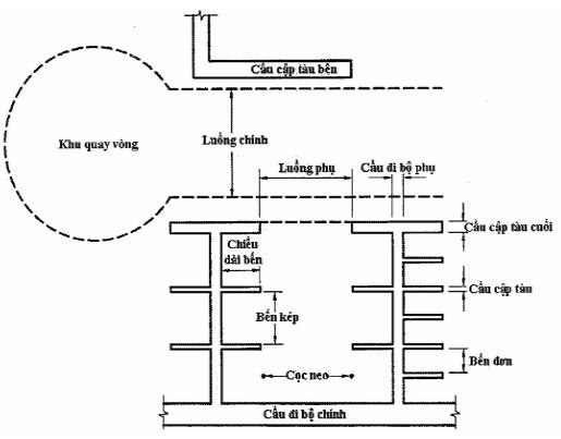
Hình III.5. Sơ đồ liên hệ dây chuyền ( Nguồn: tác giả) Giao thông tiếp cận: - Nên phân bố hướng giao thông tách biệt dành cho các VĐV chuyên huấn luyện và luyện tập với giao thông dành cho du khách, người dân địa phương. - Khu vực bãi thuyền và huấn luyện cần gần bến thuyền. III.2.2.2. Định hướng tổ chức không gian bến thuyền. a. Không gian bến đỗ thuyền.
Để tạo điều kiện cho các tàu thuyền neo đậu của hành khách, hay du khách đến neo đậu, cần có không gian bến cảng đỗ thuyền.
Phân khu: - Bến kép - Bến đơn - Cầu đi bộ chính - Khu quay vòng - Cầu cập tàu bến.
66
Hình III.6. Các khu nước của bến đỗ thuyền (Nguồn: Quyết định 1247/QĐ-CHHVN 2014)


Hình III.7. Bố cục thiết kế bến thuyền Nanaimo Yatch club (Nguồn: nanaimoyc.ca) b. Không gian để thuyền.
Khu để thuyền cố định: sẽ gồm các giá đỡ chặn bằng kim loại với các tấm đệm để hạn chế lực tác động lên thuyền, thường sẽ trang bị thêm ống nước để vệ sinh thuyền. Phân loại tàu: - Tàu đơn thân - Tàu đa thân

Hình III.8. Tàu đơn thân (trái), tàu đa thân (phải) (Nguồn: Quyết định 1247/QĐ-CHHVN 2014) 67
