Mundo de la Electricidad - Edición 244

Page 1

MUNDO DE LA ELECTRICIDAD 27 años Edición Nº 244 - Año 2022 - www.mundoelectricidad.com.py Hidrógeno como fuente de energía. Ventajas y desventajas ITAIPU. Disminución de tarifa puede beneficiar al Paraguay Movilidad Eléctrica. La industria automotriz avanza hacia su concreción En esta edición aparece el capítulo VII del Curso de Capacitación “Automatización Industrial” Generación de Energías Renovables no Convencionales

8 Asociación de Electricistas de Encarnación (ADEDE).

10 Transporte eléctrico en Paraguay.

14 Generación de Energías Renovables no Convencionales.

16 Alta concurrencia muestra gran interés en la capacitación técnica.

18 CONACYT galardona a beneficiarios destacados en el área de Innovación.

www.inpaco.com.py www.trafopar.com.py www.dimatel.com.py www.electrosystem.com.py www.bhmingenieria.com.py

S.R.L.

Director: Ing. Ramón Montanía Fernández. Asesoría: Abg. José Montanía Caballero.

Redactor: Julio Quintana. Diagramación, composición y administración web: Fernando Montanía Caballero. Asistente de diagramación y administración web: Iago Zabala. Corrección: Mirta Caballero Barrios. Ejecutivo de venta: Miguel Dorigoni. Contadora: Lic. Denise Cantero. Mundo de la Electricidad revista paraguaya de análisis, investigación y difusión de los acontecimientos del sector eléctrico nacional. Es una publicación de: Medios Especializados de Información del Sector Eléctrico Paraguayo (MEISEP). Redacción, Publicidad, Administración y

Correspondencia: Adela Speratti 1678 c/ Rca. Francesa, Asunción. Teléfonos: (021) 201-250 y (0972) 214-920. E-mails: Dirección: direccion@mundoelectricidad.com.py. Secretaría: secretaria@mundoelectricidad.com.py. Redacción: redaccion@mundoelectricidad.com.py. Ventas: ventas@mundoelectricidad.com.py. Los artículos firmados son de

exclusiva de sus autores. La opinión de la dirección se expresa en la Carta al Lector. Registro de Propiedad Intelectual Nº 58.508.

responsabilidad
Contenido Año 27 - Edición Nº 244- 2022 Entrevista Artículos Técnicos 24 Esquemas de barras usualmente adoptados en subestaciones eléctricas. 28 Hidrógeno como fuente de energía. Ventajas y desventajas. Tecnologías y Productos 22 Accionamientos para la industria y el hogar. Curso de Capacitación 31 Automatización Industrial - Capítulo VII. MUNDO DE LA ELECTRICIDAD 6 Movilidad Eléctrica. La industria automotriz avanza hacia su concreción. Informes Carta al Lector 21 ITAIPU. Disminución de tarifa puede beneficiar al Paraguay. 21 ITAIPU y la revisión del Anexo C. Anunciantes
INGENIERIA Proyectos, Dirección y ejecución de obras electromecánicas Montajes e instalaciones Servicios especializados Líneas MT y BT Herminio Giménez c/ Ramal Aregua, Capiata, Paraguay Teléfono: 0981 531 728, Correo: veaconsultora2020@gmail.com www.veaelectromecanica.com.py Opinión 20 El desconocido riesgo de la hidroelectricidad.
Ingeniería
B.H.M. www.tecnoelectric.com.py www.everest.com.py www.gotze.com.py www.recordelectric.com www.electropar.com.py www.itc.edu.py
Transformadores y Generadores Motores y Bombas de Agua Aires Acondicionados y Enfriadores Tte. Ettiene y Gustavo Storn. Fernando de la Mora Zona Norte Tel.: (021) 675-493. Cel.: (0991)462-990 Email: comercial@gotze.com.py www.gotze.com.py

Movilidad Eléctrica.

La industria automotriz avanza hacia su concreción

La política industrial automotriz en Paraguay empieza a diseñarse, señaló el viceministro de Industria, Francisco Ruíz Díaz , quien recibió en su despacho a nuestra revista especializada Mundo de la Electricidad , para hablar de electromovilidad. Se mostró muy confiado de que en poco tiempo se tengan los primeros resultados en esta línea, que exigirá el esfuerzo de los sectores público y privado para su desarrollo.

Entrevista: Julio Quintana.

Existen importantes conversaciones y avances con líderes en estas áreas. Además ya se tienen acuerdos regionales que permitirán incentivar la inversión tanto para la fabricación de movilidad eléctrica, como de sus componentes. Actualmente un grupo de empresarios desarrolla proyectos en la producción del sector automotriz, ya sean modelos de dos, tres o cuatro ruedas. “Hasta ahora el caso más exitoso es el de dos ruedas, que produce unas 110.000 unidades por año aproximadamente y cubre cerca del 98% de la demanda nacional”, mecionó el viceministro. Agregó que Paraguay presenta algunos inconvenientes para desarrollar su propia industria automotriz, y tiene que “ver con la escala de producción. Como somos una economía muy pequeña, pensar que eventualmente podríamos ser competitivos es un desafío”.

Autos y autopartes

Por un lado existe la producción de vehículos y la de autopartes. “De esta última existen unas 8 empresas que se dedican a producir partes para los vehículos de diferentes marcas internacionales. Al año se producen aproximadamente unos 300 millones de dólares en exportación de autopartes a Brasil, Argentina y Estados Unidos. Son siete las empresas automotrices actualmente, en especial de bi -

ciclos”, explicó Ruíz Díaz. Producción de vehículos eléctricos El viceministro informó que la marca nacional JAC utiliza la tecnología China y está con la producción de vehículos eléctricos. La empresa proyecta seguir con la fabricación de camiones a movilidad eléctrica. Por otra parte, la empresa ubicada en Limpio, Blaupunkt, tuvo la oferta de fabricar bicicletas eléctricas para enviarlas a Estados Unidos, a fines de diciembre o principios del 2023. Incluso ampliándose los pedidos al mercado chileno y brasileño. Así mismo, hace poco una de las empresas que opera en nuestro país con matriz japonesa, informó que está en conversaciones con alemanes para producir en Paraguay autopartes pero para vehículos de movilidad eléctrica. Ya están tan avanzadas las negociaciones.

Mano de obra “Los inversionistas destacan que la mano de obra paraguaya es muy guapa. Una vez capacitados son considerados muy productivos. Las empresas que cuentan con fábricas en varios países constataron que el trabajo paraguayo tiene un rendimiento del 18 y 20% superior en promedio, que las demás plantas en el mundo. Y ahora 306 jóvenes paraguayos fueron a capacitarse a México, para conocer las normas técnicas alemanas”, señaló el viceministro.

6 MUNDO DE LA ELECTRICIDAD Entrevista
Francisco Ruiz Díaz

Plan industrial automotriz 2030

El Ministerio de Industria y Comercio está trabajando con un grupo de expertos taiwaneses para elaborar un documento que se llama la nueva política industrial y dentro de la misma, la política industrial automotriz, está siendo trabajada por los japoneses. A esto se suman los acuerdos bilaterales que hoy nos permiten ingresar a los mercados de Brasil y Argentina, libres de aranceles por lo que cualquier empresa puede instalarse en Paraguay y bajo estos acuerdos se puede exportar a estos dos países sin pago de impuestos en materia automotriz. “Y ahora es posible que proyectos grandes del sector logren desembarcarse en Paraguay”, sostuvo.

Ruíz Díaz contó que con expertos surcoreanos se está trabajando en el documento de la política industrial automotriz, con ellos se diseña el master plan 2030 para el desarrollo del sector en Paraguay. Ya está a disposición una donación al Gobierno de 110 vehículos de movilidad eléctrica y el desarrollo de un proyecto piloto para la movilidad eléctrica con PTI y el Gobierno de Corea, con una inversión de 16 millones de dólares. La firma KATECH estaría acompañando las posibilidades del mercado paraguayo para la producción de vehículos exclusivamente movidos a electricidad. “La fase de prueba y evaluación será en un espacio determinado y controlado. Luego todo ese conocimiento deberá ser pasado al sector privado para operativizarlo porque el Estado no puede dedicarse a producir vehículos”, precisó.

Vehículos eléctricos en dos años o menos

“Los camiones totalmente eléctricos fabricados

en nuestro país podrían darse en un par de años o por la aceleración de la política industrial y la presión de la demanda, pueden adelantarse estos tiempos. La empresa Mobiletron, una de las más importantes en movilidad eléctrica en Taiwán se mostró interesada, mueve miles de millones de dólares al año y fabrica entre otras cosas el transporte eléctrico para Japón. Anunció que invertirá 100 millones de dólares al año en Paraguay durante los próximos cinco años, para movilidad eléctrica de buses”. También mostraron interés en la fabricación de las baterías de litio en Paraguay. “La movilidad eléctrica en el sistema de transporte público paraguayo puede ser el inicio y luego se podría ver una plataforma de exportación de vehículos y baterías en una segunda etapa”, finalizó el viceministro.

Asociación de Electricistas de Encarnación (ADEDE)

La ADEDE renovó su Comisión Directiva en la Asamblea Ordinaria realizada el 15 de diciembre pasado en la ciudad de Encarnación, fueron electas las nuevas autoridades que regirán a la ADEDE en el periodo 20222025. La Comisión Directiva quedó conformada de la siguiente manera: Presidente: Crescencio Bareiro.

Vicepresidente: Wilberto Velázquez. Secretaria: Rosa Acuña.

Prosecretario: Richard Figueredo. Tesorero: Diego Isolani.

Protesorero: Mariano Brítez.

Miembros titulares: Aurelio Enríquez, Alberto Penayo, José Enríquez y Vidal Benítez.

Miembros suplentes: Faustino Ramos, Claudia Rodríguez y Agripino Cáceres. Síndico titular: Roland Otto Liermann Síndico suplente: Hubildo Paredes

Asesores técnicos: Ing. Miguel Ferreira y Téc. Mario Vandendoorne.

La revista especializada Mundo de la Electricidad le desea éxitos en sus funciones a la nueva Comisión Directiva de la ADEDE.

8 MUNDO DE LA ELECTRICIDAD Entrevista/Informes
9 MUNDO DE LA ELECTRICIDAD - Proyectos - Fabricación - Montajes e Instalaciones Ytororó N° 371 c/ Juan S. Bogarín, Barrio Tres Bocas, Villa Elisa, Paraguay. Teléfonos: (595-21) 946-086 / 942-963 / 942-993 Fax: 942-963 www.bhmingenieria.com.py - Servicios Especializados Ingeniería S.R.L. B.H.M.

Transporte eléctrico en Paraguay

En esta entrega abordaremos sobre el servicio público de transporte eléctrico, centros de recarga y financiamientos estipulados en la Ley N° 6925 “De Incentivos y Promoción del Transporte Eléctrico en el Paraguay”, que tiene por objeto establecer el marco normativo que regule Ia promoción del transporte eléctrico en el país y el fortalecimiento de las políticas públicas de incentivo de su uso en el sector público y en Ia ciudadanía en general.

Servicio público de transporte eléctrico

En la Ley N° 6925 se establece, como prioridad nacional, Ia utilización de Ia energia eléctrica renovable en el transporte público nacional, tanto en las modalidades de ferrocarril, trenes, buses, taxis, barcos o flotas fluviales como cualquier otro medio público de movilización. Se promoverá Ia importación y Ia producción local de tecnologías tendientes al desarrollo de este tipo de transporte.

infraestructura de transporte eléctrico.

b) El Ministerio de Obras Públicas y Comunicaciones, las gobernaciones y municipios, deberán establecer un Plan Maestro de Transporte Eléctrico e incluir, en no menos del 20% (veinte por ciento) del presupuesto destinado a obras viales, las obras de infraestructura para Ia realización de obras de transporte eléctrico.

Servicio de trenes

Se promoverá el fortalecimiento y Ia construcción de los servicios de trenes eléctricos en todo el país, acorde al Plan Nacional de Transporte Eléctrico. Para el efecto, las iniciativas que tengan como objetivo financiar estas inversiones se considerarán prioritarias en los diferentes programas del Gobierno Central, así como de las gobernaciones y municipios, mediante las siguientes medidas: a) En los casos en que en el Estudio de Factibilidad de una obra vial se demuestre Ia mayor conveniencia de una obra de transporte eléctrico, el Ministerio de Obras Públicas y Comunicaciones, las gobernaciones y los municipios, deberán reorientar el proyecto a la ejecución de Ia

Centros de recarga El Ministerio de Industria y Comercio, en coordinación con el Ministerio de Obras Públicas y Comunicaciones, tendrá Ia obligación de velar por Ia construcción y el funcionamiento de los centros de recarga. De conformidad con los estándares internacionales, en carreteras nacionales deberá construirse y ponerse en funcionamiento por lo menos un centro de recarga cada 80 (ochenta) kilómetros. Los centros de recarga deberán contar con una pizarra informativa sobre los puntos de recarga más cercanos o próximos, tiempo de recarga, estadísticas de consumo y de más información que se defina vía reglamento.

Venta de electricidad en los centros de recarga

El Ministerio de Obras Públicas y Comunicaciones y Ia Administración Nacional de Electricidad (ANDE) deberán establecer los requisitos para

10 MUNDO DE LA ELECTRICIDAD Informes

habilitar los centros de recarga sean estos públicos o privados. Se deja expresamente, que las estaciones de venta de combustible o servicios afines podrán instalar centros de recarga para Ia venta al público en general. Así mismo, los estacionamientos privados podrán contar con centro de recarga y las instituciones públicas obligatoriamente deberán contar con puestos de recarga.

Exoneración de impuestos para las partes de los centros de recarga Queda exonerada del pago del impuesto Aduanero a Ia importación y del impuesto al Valor Agregado (IVA), Ia importación para el mercado nacional de las partes necesarias para Ia instalación de los centros de recarga, debidamente definidas en Ia lista que se elaborará vía reglamento. La exoneración definida en este artículo tendrá una vigencia de 10 (diez) años, a partir de Ia publicación de Ia presente Ley.

Financiamiento del transporte eléctrico La Agencia Financiera de Desarrollo y el Banco Nacional de Fomento deberán prever líneas de créditos con interés preferencial para Ia compra de vehículos eléctricos, instalación de centros de recarga, con plazas de amortización de hasta 60 (sesenta) meses. Esta línea será financiada por el Fondo de Promoción del Transporte Eléctrico creado por Ia presente Ley.

Fondo de promoción del transporte eléctrico

Para promover el uso del transporte eléctrico, Ia presente Ley establece Ia creación del Fon-

do de Promoción del Transporte Eléctrico con el 10% (diez por ciento), de lo recaudado en el impuesto Selectivo al Consumo a Ia nafta de 95 octanos o más, al turbo fuel, nafta de aviación y al gasoil Premium (53 cetanos o más), cuya administración estará a cargo del Ministerio de Obras Públicas y Comunicaciones, para financiar el desarrollo del Plan Nacional de Transporte Eléctrico.

Sistema Bancario Nacional

Se faculta al Banco Central del Paraguay, para que establezca lineamientos para el financiamiento del transporte eléctrico por parte de Ia banca privada. Estas líneas incluirán facilidades en sus plazos, tasas de interés, garantías y trámites, siempre y cuando éstas no representen situaciones riesgosas para las entidades. Inversión para obra pública Los bancos del Sistema Bancario Nacional quedan autorizados para que utilicen fondos de inversión para el financiamiento de obra pública dirigida al fortalecimiento y Ia promoción del transporte eléctrico.

Espacio de estacionamiento verde Los vehículos eléctricos contarán con espacios designados para su uso preferencial, denominados estacionamiento verde. Cada estacionamiento público deberá contar con al menos un espacio preferencial destinado a este tipo de vehículos. Estos espacios preferenciales en ningún caso podrán sustituir o reemplazar los dispuestos para las personas con discapacidad.

12 MUNDO DE LA ELECTRICIDAD Informes

Generación de Energías Renovables no Convencionales

El proyecto de Ley que "Regula el Fomento, Generación, Producción, Desarrollo y la Utilización de Energia Eléctrica a partir de Fuentes de Energías Renovables no Convencionales no Hidráulicas” define diversos modos de generación tales como la solar, eólica, biomasa, entre otras. Se excluye en forma expresa la generación eléctrica renovable de origen hidráulico.

Esta iniciativa legislativa busca iniciar la ampliación y diversificación de la matriz de producción energética del país, para generar por medio de políticas públicas la modificación de la matriz de utilización de energía eléctrica por medio de la producción y oferta de energía de autogeneradores, cogeneradores, generadores y exportadores de energía eléctrica renovable no convencional, que en la presente Ley son reguladas en sus diversos aspectos.

Generación propia

El presente Proyecto de Ley incorpora la posibilidad que un ciudadano pueda generar energía para su autoabastecimiento y su excedente pueda ser entregado a la ANDE por medio de medidores bidireccionales conectados al Sistema de Interconexión Nacional (SIN) de la red eléctrica nacional, y de este modo cooperará no sólo en la reducción de sus facturas de consumo sino en inyectar energía para hacer frente a los picos de consumo de la demanda interna del país.

Incentivos fiscales

Para hacer efectivo el fomento de la generación de energía de fuentes ERNC, el Proyecto incorpora un capítulo de incentivos fiscales por un plazo improrrogable, a fin de que los equipamientos y accesorios puedan ser accesibles para su importación e implementación en el país. Asimismo, se incorpora un capítulo de disposiciones sobre el interés general del consumo con normativas a la par de legislaciones de otros países sobre el uso en proporciones de menor a mayor, en obras, edificación nueva de envergadura, para sus áreas comunes en el uso de energía renovable no convencional de origen no hidráulico, en su iluminación como aclimatación, entre otros.

Energía eléctrica y desarrollo

El objetivo de los legisladores que suscriben el presente Proyecto de Ley ha sido consensuar sobre los diversos proyectos existentes sobre energías renovables no convencionales de tal modo a no dispersar los criterios sobre una materia tan necesaria en su aplicación en nuestro país. La energía eléctrica es fundamental en el desarrollo de cualquier sociedad y nuestro país posee una privilegiada posición para poder generarla de diversas fuentes como la solar, eólica, biomasa y otras formas que no dañen el medioambiente, a ser aprovechadas en un futuro con desarrollo sustentable.

Objetivos

La presente Ley tiene como propósito cumplir con los siguientes objetivos:

- Crear el marco legal que incentive el aprovechamiento de fuentes renovables de energía no hidráulicas y permita inversiones en generación eléctrica y compraventa de energía;

- Preservar los intereses nacionales en materia energética;

- Promover el desarrollo empresarial e industrial local, y ofrecer alternativas para el empleo de otras fuentes energéticas que no sean hidráulicas;

- Proteger el medioambiente;

14 MUNDO DE LA ELECTRICIDAD Informes
MUNDO DE LA ELECTRICIDAD

- Promover la eficiencia energética e incentivar el uso de fuentes renovables de energía no convencionales para la generación de electricidad que no sean las hidráulicas;

- Fomentar con bases económicas e incentivos, la utilización de fuentes renovables de energía que no sean hidráulicas para la generación de electricidad;

- Promover la participación privada para la producción y comercialización adecuadas para el suministro de energía al mercado energético regional;

- Promover la libre competencia en contratos de generación ERNC para suministro de la generación de la energía eléctrica;

- Interesar y fomentar las inversiones privadas en el desarrollo de proyectos de producción de energía eléctrica;

- Estimular la inversión en la investigación y el desarrollo para la producción y utilización de energía a partir de fuentes no convencionales de energía, principalmente aquellas de carácter no hidráulicas, mediante el establecimiento de incentivos tributarios, arancelarios y demás mecanismos que estimulen el desarrollo de tales fuentes en el país; y - Ampliar la competitividad del país en el suministro de energía eléctrica y modificar de manera significativa la matriz energética supliendo de manera paulatina la producción y uso de energía eléctrica de origen biomasa forestal e hidrocarburos.

Alta concurrencia muestra gran interés en la capacitación técnica

Nuestra revista especializada “Mundo de la Electricidad” dictó la charla técnica sobre “Energía Solar” en Pilar y Encarnación. Numerosos protagonistas del sector eléctrico nacional participaron de ambas jornadas de capacitación técnica, que contó con el auspicio de las afamadas empresas ELECTROPAR y Argo Solar y el Instituto Técnico Superior de Electricidad ITC.

16 MUNDO DE LA ELECTRICIDAD Informes
Charla Técnica “Energía Solar” en Pilar. Charla Técnica “Energía Solar” en Encarnación.

CONACYT galardona a beneficiarios destacados en el área de Innovación

El Consejo Nacional de Ciencia y Tecnología (CONACYT) entregó unos reconocimientos a los destacados del área de innovación. En el evento se entregaron galardones a siete beneficiarios de las distintas herramientas del Programa PROINNOVA, quienes tuvieron un breve espacio para presentar los principales resultados de sus ideas. Además, se realizó el lanzamiento de la Convocatoria LALICS que es una red académica de América Latina y el Caribe.

En el evento, el Ing. Eduardo Felippo, Ministro Presidente del CONACYT, explicó que en cuanto al área de la innovación el CONACYT se ha destacado mucho en este 2022, ya que han tenido grandes avances. “Este año hemos lanzado el Programa de Innovadores Públicos en conjunto con otras instituciones, el mismo ha sido un éxito. Así también, los resultados y avances que hemos tenido con los beneficiarios del Programa PROINNOVA, nos deja un año muy fructífero en cuanto al trabajo en innovación”, resaltó el Ministro.

Sistema de Alertas de Respuesta Inmediata

Asimismo, el “Sistema de Alertas de Respuesta Inmediata – SARI” del Ministerio de la Niñez y la Adolescencia (MINNA) y la Unidad Técnica del Gabinete Social (UTGS) permitirá la identificación, atención y respuesta inmediata a niños, niñas y adolescentes (NNA) en situación de vulneración de sus derechos en la vía pública. El sistema recibirá las denuncias de casos desde la ciudadanía y registrará datos georreferenciados en tiempo real.

Innovación empresarial

Registro Único del Trabajador

En la actividad, dos proyectos destacados del programa Innovadores Públicos se presentaron, el “Registro Único del Trabajador – RUT” del Ministerio de Trabajo, Empleo y Seguridad Social (MTES) que propone generar una plataforma que permita la trazabilidad completa del ciclo de vida laboral de un trabajador, desde sus inicios (la mayoría de las veces) en el sector informal, hasta su incorporación al sector formal. Es una plataforma digital (web) que permite al trabajador del sector privado cargar su historial laboral y vincular información contenida en las bases de datos de diferentes instituciones públicas.

Por otra parte, en cuanto a los destacados de las herramientas del Programa PROINNOVA en “Innovación empresarial” fue el proyecto “Siembra Inteligente”; en “Empresas de Base Tecnológica”, Botánica; en “Servicios tecnológicos” Federación de Cooperativas de Producción – FECOPROD. Mientras que en “Servicios de incubación” el destacado fue la Incubadora KOGA; en “Posgrados para la formación de gestores” fue la Universidad Paraguayo Alemana – UPA; en la herramienta de “Incorporación de gestores” el galardón lo recibió Chipa Tía y finalmente en “Misiones Tecnológicas” fue la misión de equipos tecnológicos para captación de equipos tecnológicos para la construcción.

El Programa de Innovación en Empresas Paraguayas – PROINNOVA busca contribuir a la mejora de la productividad de la economía paraguaya fomentando el crecimiento de la inversión en investigación aplicada e innovación, y aumentando la cantidad y calidad del capital humano avanzado para la innovación.

18 MUNDO DE LA ELECTRICIDAD Informes
Ing. Eduardo Felippo
Carreras Técnicas habilitadas por el MEC Adela Speratti 1673 c/ Cnel. Irrazábal y Rca. Francesa - Asunción (021) 201-249 (0971) 213-424 secretaria@itc.edu.py ¡Inscripciones abiertas, plazas limitadas! Técnico Superior en Electricidad Inicio: Sábado 4 de marzo del 2023. Técnico Superior en Electromecánica Inicio: Lunes 6 de marzo del 2023. www.itc.edu.py

El desconocido riesgo de la hidroelectricidad

En los casi tres años pasados, atravesamos un período de alta ansiedad, debido a un eventual riesgo de racionamiento eléctrico provocado por una crisis hídrica que ha afectado los embalses de nuestras dos centrales hidroeléctricas binacionales que suministran el 95% del consumo anual.

Tuvo impacto principalmente en tres áreas:

• Menor generación eléctrica que impactó negativamente en las regalías (todas las regalías dependen de la generación, no de la tarifa).

• Menor producción agrícola.

• Los ríos se volvieron prácticamente innavegables, siendo la vía de nuestras principales exportaciones. Y dejó en evidencia la gran fragilidad y falta de seguridad del suministro eléctrico a que está expuesto el país.

Itaipú y Yacyretá, que suministran el 95% de la electricidad anual consumida, están sobre el mismo río Paraná. Si hay problema de falta o insuficiencia de agua del Paraná, Paraguay está en grave problema eléctrico: Paraguay no tiene ni 1 (un) MW de capacidad de generación de reserva. La CH Acaray con sus 240 MW sólo produce en un buen año hídrico 1.000 MWh (5%) del consumo nacional anual. Brasil tiene una demanda máxima anual de potencia de unos 80.000 GW. Y tiene unos 170.000 GW de potencia de generación instalada. Es decir, tiene 100% de reserva de capacidad de generación. Nunca se quedará a oscuras, aunque sí con precios más elevados.

Tentativamente tres preguntas podrían ayudar a comprender las causas del estrés hídrico de la gran cuenca del Paraná superior que está ubicado en el Br: ¿por qué se agotaron los embalses hidroeléctricos?; ¿cuáles fueron las medidas de respuesta a la crisis?;y ¿existen otros factores que contribuyeron a la crisis?

Los embalses se agotaron debido a dos causas principales, a dos principales razones a) los últimos años presentaron hidrologías excepcionalmente bajas ; y b) hubo un aumento en el consumo de agua para otros usos, agricultura, agroindustria, industria; c) aumento de consumo en la generación por disminución del salto.

Según datos del Brasil, como indicador de baja hidrología, la Energía Natural Afluente(ENA)-parámetro que expresa el aporte en términos energéticos en los últimos años ha estado entre el 25% de los

peores aportes de la historia, siendo la ENA 2020 inferior a la hidrología del 2001, año que culminó con el racionamiento de energía. Adicionalmente, la ENA de los últimos años ha sido la más baja durante 2, 4, 5, 6, 7, 8, 9 y 10 años consecutivos. Esta es una situación crítica prolongada que puede indicar un cambio estructural en el comportamiento de los flujos de entrada.

En cuanto a la segunda causa que, por cierto, es mucho menos comentada que la reducción de la afluencia, es importante darse cuenta de que los usos consuntivos (o de consumo) del agua en Brasil han aumentado cada año, ejerciendo presión sobre el volumen de agua disponible en las hidroeléctricas. Finalmente, debido a los bajos niveles, los embalses (menor salto) generan un 16% más de consumo de agua para la generación de electricidad, producto de la pérdida de productividad de las centrales hidroeléctricas;

En Brasil, las principales medidas tomadas para responder a la crisis fueron: - incremento en la generación termoeléctrica e importaciones de energía; - contratación excepcional de plantas; - medidas de reducción del consumo (programas de respuesta y sensibilización de la demanda); y - la creación de una cámara (la CREG o Cámara de Normas Excepcionales para la Gestión Hidroenergética) para monitorear y enfrentar la crisis hídrica y tomar decisiones oportunas sobre el uso múltiple de los recursos hídricos.

Este es un tema que tiene un grandísimo impacto económico negativo. En Py todo lo relacionado con la hidroelectricidad es enfocado y tratado con sesgo político y falacias, por lo tanto no se maneja ni se tiene noción del riesgo ni existe información cierta y menos un análisis y propuesta de como encarar si se presentara la situación planteada.

En Paraguay ¿qué medidas tomamos ante esta inquietante amenaza?

¿Poner en marcha un vigoroso plan de energías alternativas renovables?

¿Plan de incentivar el almacenamiento de energía a cargo del sector privado?

Nada que se sepa. TAL VEZ ENCOMENDARNOS A DIOS.

20 MUNDO DE LA ELECTRICIDAD Opinión

ITAIPU. Disminución de tarifa puede beneficiar al Paraguay

La potencia total instalada de ITAIPU es de 14.000 MW. Descontando Potencia en Mantenimiento: 1.400 MW, la Reserva de Potencia Operativa: 425 MW y Consumo propio: 40 MW, la Potencia Total Disponible para Contratación es de 12.135 MW, de los cuales el 50% le corresponde a Paraguay, es decir 6067,5 MW. La ANDE contrató este año 1.810 MW (30 %) a un precio de 20,75 USD/kW mes, y terminará pagando USD 450 millones. La potencia no contratada por la ANDE es de 4257 MW (70 %), y es cedida al Brasil. Si el Paraguay decide comercializar su excedente debe contratar 6067,5 MW. Con la amortización total de la deuda, el precio de la potencia podría bajar en torno a USD 13/KWmes. Con este precio, la contratación de 6067,5 MW requerirá una inversión de USD 947 millones. Si el Paraguay decide contratar toda la potencia disponible (6067,5 MW), y consigue vender el excedente en el mercado externo, sin dudas la disminución de la “tarifa” de ITAIPU representará mayor margen de ganancia, y por ende conseguirá mayores recursos económicos para invertir en

infraestrucra eléctrica. También la ANDE podrá ofrecer energía más barata a los consumidores locales.

Ing. Ramón Montanía F.

ITAIPU y la revisión del Anexo C

Debemos dejar de lado la mentalidad mendicante, esperando concesiones del nuevo gobierno brasileño. Sin dudas, Lula seguirá priorizando los intereses del Brasil en ITAIPU. La revisión del Anexo C de ITAIPU será un gran desafío para el Paraguay. Preparémonos para negociar con el Brasil, como país soberano y dueño de la mitad de ITAIPU. Más que nunca necesitaremos un presidente de la República y parlamentarios patriotas y honestos, que tengan la inteligencia, el coraje y la valentía de defender los verdaderos intereses del Paraguay en la binacional. En las elecciones de abril del 2023, tendremos la magnífica oportunidad de elegir a gobernantes que prioricen a la nación, y que inviertan los beneficios de ITAIPU para generar desarrollo, trabajo y bienestar para la gente.

21 MUNDO DE LA ELECTRICIDAD Carta al Lector

Seguridad y Eficiencia

Accionamientos para la industria y el hogar

Hogar e Industrial

ACCIONAMIENTOS

Con certi cación Industrial y Residencial

Minidisyuntores MDW

• Posee mecanismo de "disparo libre" garantizando la actuación del interruptor mismo con palanca de accionamiento trabada en la posición "conectado". Contactos especiales garantizan la seguridad contra soldadura en caso de cortocircuito, así como la cámara de extinción de arco, que absorbe la energía del arco eléctrico y Io extíngue cuando ocurre el cortocircuito.

• Los interruptores MDW cuentan también con bloques de contactos auxiliares (1 NAC). El interruptor MDW atiende las curvas características de disparo B y C, conforme la Norma IEC 60898, pudiendo ser utitizado en las más variadas aplicaciones.

• Protección de instalaciones eléctricas contra sobrecargas y cortocircuitos.

• Corrientes que varian de 2 hasta 100 A.

• Monopolar, bipolar, tripolar a tetrapolar.

• Disparadores térmicos y magnéticos para protección

• Actúan con rapidez en la detección y extinción de fallas.

Guardamotores MDW

• Maniobra y Protección de motores hasta 100 A.

• Con la más alta tecnología y design, la línea MPW ahorra espacio en el tablero y es adecuado para ser utilizado en aplicaciones de control de motores. Las protecciones de cortocircuito y sobrecarga están combinadas en solamente un aparato.

• El guardamotor posee una manija rotativa con tres posiciones ON, Tńp y OFF, que tiene la posibilidad de poner un candado en la posición OFF garantizando la seguridad en el mantenimiento.

Disyuntores diferenciales

Los

Disyuntores DWB

Los

Contactores CWB

Los contactores de la línea CWB son modulares y compactos, así como robustos y de alto desempeño. Su facilidad de montaje y ahorro de energía satisfacen los requisitos de los usuarios que desean realizar la automatización de forma más sencilla y práctica.

Los CWBs son desarrollados siguiendo el estándar de identidad visual de WEG, una marca reconocida mundialmente como sinónimo de calidad.

• Maniobra remota de cargas.

• Protección de sobrecarga.

• Clase de disparo 10.

• Sensibilidad a falta de fase.

• Botón Manual/Auto/Reset.

• Compensación de temperatura.

Relé Térmico

• Relé de sobrecarga térmico.

• Sensibilidad a falta de fase de acuerdo a las normas IEC 60947-4-1.

• Clase de disparo 10.

• Contactos auxiliares 1NA+1NC.

• Botón Manual/Auto/Reset.

• Compensación de temperatura.

Llave de partida directa

• Maniobra de protección de motores electricos.

• Composición: contactor + Relé de sobrecarga.

22 MUNDO DE LA ELECTRICIDAD Tecnología y Productos
dispositiyos utilizados para proteger a las personas y las instalaciones como el contacto directo o indirecto, la protección contra los efectos de la fuga de las corrientes de la tierra que pudieran existir en tos circuitos eléctricos.
interruptores DWB son desarrollados para protección de circuitos eléctricos (hasta 690 V ca o 250 V ce), generadores y motores en un amplio rango de corrientes nominates de 16 hasta 400 A, todos de acuerdo con la norma IEC 60947-2.
23 MUNDO DE LA ELECTRICIDAD Cursos Talleres certificados por el MEC ¡Inscripciones abiertas, plazas limitadas! Energía Solar Inicio: Viernes 10 de febrero del 2023. Sistemas de Distribución de Energía Eléctrica Inicio: Viernes 7 de abril del 2023. www.itc.edu.py Inicio: Viernes 14 de abrildel 2023. Sistemas de Automatización y Control de Procesos Industriales Adela Speratti 1673 c/ Cnel. Irrazábal y Rca. Francesa - Asunción (021) 201-249 (0971) 213-424 secretaria@itc.edu.py

Esquemas de barras usualmente adoptados en subestaciones eléctricas

Un esquema de barras es la disposición que presentan las barras o juegos de barras por niveles de tensión y que ofrecen mayor o menor nivel de flexibilidad en una subestación eléctrica operativa.

Dentro de los esquemas existentes en las subestaciones normalizadas para Sistemas de Transmisión, se tienen:

1. Esquema de barra simple.

2. Esquema de barra seccionada por un disyuntor.

3. Esquema de barra simple con seccionadores en derivación (By-Pass).

4. Esquema de barra doble (mixta).

5. Esquema de barra principal y transferencia.

6. Esquema de barra doble con disyuntor y medio.

Esquema de barra simple

Está conformado por una sola barra continua a la cual se conectan directamente los diferentes tramos de la subestación.

Ventajas

:

- Fácil operación e instalación sencilla.

- Costo reducido.

- Requiere poco espacio físico para su construcción.

- Mínima complicación en la conexión de los equipos y el esquema de protecciones.

Desventajas:

- No existe flexibilidad en las operaciones (El mantenimiento de un disyuntor exige la salida completa del tramo involucrado).

- Falla en barra interrumpe el servicio totalmente.

- Las ampliaciones de barra exigen la salida de la subestación en su totalidad.

Esquema de barra seccionada por un disyuntor

Está constituido por dos (2) barras principales, con posibilidad de acoplamiento entre sí mediante un disyuntor y sus seccionadores asocia-

Esquema de barra simple.

dos. Ventajas:

- Mayor continuidad del servicio.

- Fácil mantenimiento de los tramos conectados a la barra.

- Requiere poco espacio físico para su construcción.

- Para fallas en barra, queda fuera de servicio el tramo de la sección de barra afectada.

Desventajas:

- Falla en barra puede originar racionamiento.

- El mantenimiento de un disyuntor deja fuera de servicio el tramo al cual está asociado.

Los extremos de las bobinas del motor son: 1-4; 2-5; 3-6. También los extremos de dichas bobinas pueden indicarse como X-V; Y-V; Z-W. Otra forma sería V 1 -V 2; V 1V 2; W 1 -W 2

Esquema de barra seccionada por un disyuntor. Esquema de barra simple con seccionadores en derivación

Similar al esquema de barra simple, y difiere en que los tramos tienen adicionalmente un

24 MUNDO DE LA ELECTRICIDAD
Artículos Técnicos
25 MUNDO DE LA ELECTRICIDAD ELECTROPAR INGENIERIA Proyectos, Dirección y ejecución de obras electromecánicas Montajes e instalaciones • Servicios especializados • Líneas MT y BT Herminio Giménez c/ Ramal Aregua, Capiata, Paraguay Teléfono: 0981 531 728, Correo: veaconsultora2020@gmail.com www.veaelectromecanica.com.py

seccionador en derivación (By-Pass).

Ventajas:

- Similar al esquema de barra simple, pero permite realizar labores de mantenimiento en los tramos sin interrumpir el servicio, a través del seccionador en derivación (By-Pass).

- Requiere poco espacio físico para su construcción.

Desventajas:

- Falla en barra interrumpe totalmente el suministro de energía.

- Las ampliaciones de barra exigen la salida de la subestación en su totalidad.

Esquema de barra doble (mixta). Esquema de barra principal y transferencia

Está constituido por una barra principal y una de transferencia, que permita la transferencia de tramos.

Ventajas:

- Permite la transferencia de carga de un tramo, durante el mantenimiento del disyuntor correspondiente.

- Facilita el mantenimiento de seccionadores de línea y transferencia, afectando únicamente el tramo asociado.

Esquema de barra simple con seccionadores en derivación.

Esquema de barra doble (mixta)

Está constituido por dos (2) barras principales, las cuales se acoplan entre sí mediante un disyuntor y sus seccionadores asociados.

Ventajas:

- Las labores de mantenimiento pueden ser realizadas sin interrupción del servicio.

- Facilita el mantenimiento de seccionadores de barra, afectando únicamente el tramo asociado.

Desventajas:

- La realización del mantenimiento en un disyuntor de un tramo requiere la salida del tramo correspondiente.

- Requiere de gran espacio físico para su construcción.

- Requiere de poco espacio físico para su construcción.

Desventajas:

- Para la realización del mantenimiento de la barra y los seccionadores asociados, es necesario desenergizar totalmente la barra.

Esquema de barra principal y transferencia.

26 MUNDO DE LA ELECTRICIDAD Artículos Técnicos
27 MUNDO DE LA ELECTRICIDAD MUNDO DE LA ELECTRICIDAD 27 años ¡Cada vez más accesible! Suscripción anual a la Edición Digital a tan sólo Gs. 50.000 Beneficios de suscribirse - Curso de Capacitación Gratuito “Automatización Industrial”. - Artículos técnicos, nuevas tecnologías y productos e informaciones más relevantes sobre el sector eléctrico paraguayo. - Descuento en los cursos talleres y de capacitación ofrecidos en el ITC. - Descuento en la compra de manuales didácticos. www.mundoelectricidad.com.py Forma de pago: Transferencia o depósito bancario al Banco Itaú, Cuenta Corriente Nº700603486, a nombre de SERPROF SRL, RUC: 80014217-9 (0972) 214-920 ventas@mundoelectricidad.com.py

Esquema de barra doble con disyuntor y medio de salida Constituido por dos (2) barras principales interconectadas a través de dos (2) tramos de disyuntor y medio (1-1/2) a los cuales las salidas están conectadas.

Ventajas :

- No necesita tramo de enlace de barra.

- El mantenimiento de un disyuntor se puede realizar sin sacar de servicio el tramo correspondiente.

Desventajas :

- Para la realización del mantenimiento de los seccionadores conectados directamente al tramo, es necesario dejar fuera de servicio el tramo correspondiente.

- Requiere gran espacio físico para su construcción.

Hidrógeno como fuente de energía. Ventajas y desventajas

El hidrógeno es el elemento químico más abundante del planeta, se encuentra presente en el 75% de la materia. Sin embargo, nunca lo encontramos en solitario, sino en compañía de otros elementos químicos como el oxígeno formando agua, o el carbono formando compuestos orgánicos.

La humanidad lleva mucho tiempo utilizándolo como materia prima en la industria química o la metalurgia y como combustible, pero como no se puede tomar directamente de la naturaleza en estado puro, necesita “fabricarlo”. Y, precisamente, el método mediante el que obtenemos el hidrógeno es lo que determina que este sea un combustible limpio y sostenible o no lo sea.

Cuando hablamos de hidrógeno verde, nos referimos a un hidrógeno que ha sido obtenido sin generar emisiones contaminantes, un hidrógeno sostenible. Un combustible que ya se postula como el vector energético clave para alcanzar la descarbonización del planeta y cumplir con los compromisos marcados para el 2050 en la lucha contra el cambio climático. Es tan importante el hidrógeno verde para reducir los gases de efecto invernadero.

Cómo se obtiene el hidrógeno

El hidrógeno es una fuente de energía limpia que podemos extraer a partir de los compuestos de los que forma parte: el agua, el gas, el alcohol, los hidrocarburos, el biogas, el bioalcohol y la biomasa, entre otros. Separar el hidrógeno de estos elementos no es un proceso sencillo.

El hidrógeno puede producirse a través de dos maneras: Reformado: El proceso de reformado, a través de gas natural con vapor de agua, es el proceso más utilizado actualmente para producir hidrógeno para fines industriales. La principal desventaja de este método es que produce emisiones de dióxido de carbono y monóxido de carbono. Ambos gases son perjudiciales para nuestra atmósfera y contribuyen al calentamiento global.

Esquema de barra doble con disyuntor y medio de salida.

Electrólisis: Este método consiste en hacer pasar una alta corriente eléctrica externa a través del agua para separar

28 MUNDO DE LA ELECTRICIDAD Artículos Técnicos

los átomos de oxígeno e hidrógeno. Este proceso tiene un costo elevado debido a la cantidad de electricidad que se necesita y, para crearla, se queman combustibles fósiles (por ejemplo, gas natural, petróleo o carbón), lo que produce emisiones de carbono.

Estas emisiones de carbono podrían evitarse si la electricidad utilizada en la electrólisis proviniera de energías renovables como, por ejemplo, paneles solares, energía hidroeléctrica o parques eólicos.

Ventajas del hidrógeno como fuente de energía

Fuente de energía renovable y limpia: Cuando se quema el hidrógeno no se liberan elementos contaminantes a la atmósfera. La reacción que produce el hidrógeno al ponerlo en contacto con el oxígeno no produce emisiones contaminantes de CO2, sino agua, por lo que no contamina. No emite gases de efecto invernadero durante la combustión. Es una fuente de energía limpia que sólo emite vapor de agua y no deja residuos en el aire. No es tóxico: Desde el punto de combustión de calderas, no tiene la peligrosidad del monóxido de carbono. No es tóxico ni corrosivo. Eficiente: Tiene un poder calorífico por cada kg de combustible 3 veces superior a la mayoría de las fuentes de combustible de origen fósil, por lo que se necesita menos masa de hidrógeno para realizar las mismas tareas.

Desventajas del hidrógeno

Difícil de almacenar: Uno de los principales hándicaps del hidrógeno es que es un gas muy ligero, que se almacena, distribuye y consume en estado gaseoso, lo que dificulta su almacenamiento y transporte. Además, es un combustible que ocupa mucho sitio, por lo que se necesitan depósitos más grandes y tuberías más gruesas.

Es un combustible con una energía específica muy alta (33,33kWh/kg) en comparación con otros gases combustibles como el gas natural (12,39 kWh/kg). En cambio, tiene una densidad

mucho más baja que el propio gas natural. Lo que hace que el poder calorífico en volumen del combustible sea inferior. Para obtener la misma energía, el volumen consumido será mayor. Tendremos que transportar y almacenar tres veces más volumen de hidrógeno que de gas natural.

Elevado costo de producción: Tanto el proceso de reformado con vapor de agua como la electrólisis son procesos caros que impiden a muchos países comprometerse con la producción masiva. Por ejemplo, con el método tradicional de electrólisis, para producir 2,99kWh de energía se tiene que gastar 2,83 kWh de electricidad. Por eso, el hidrógeno producido por la electrólisis tiene los costos muy elevados porque se necesita mucha electricidad.

Proceso de producción: Como hemos mencionado anteriormente, este vector energético no es un combustible que se pueda extraer de la naturaleza. Es un tipo de energía que se tiene que fabricar. El hidrógeno puede producirse a partir de un combustible fósil, pero emite CO2 Peligrosidad: El hidrógeno es un gas difícil de detectar, es inoloro e incoloro. Pero no deja de ser menos peligroso que el gas natural, gas propano o butano. El hidrógeno es un gas muy ligero, esto hace que en el aire se disperse muy rápidamente. Hay que tener cuidado con los materiales que se utilizan. En volumen, el hidrógeno tendrá una tasa de fuga 3 veces superior a la del gas natural, pero como el poder calorífico en volumen es tres veces inferior, en términos de energía, la tasa de fuga será similar a la del gas natural.

30 MUNDO DE LA ELECTRICIDAD Artículos Técnicos

Automatización Industrial

Esquema de arranque compensado

El esquema de arranque compensado es empleado para reducir la elevada corriente de arranque de un motor, aliviando a la red eléctrica y evitando una excesiva caída de tensión que puede causar perturbaciones indeseables en el funcionamiento de otros equipos eléctricos. La tensión de arranque de los motores es reducida a través del autotransformador, generalmente suministrado con taps (salida del autotransformador) de 65% y 80%. Este esquema permite reducir la tensión y mejorar las condiciones de partida y aún más, una reducción de la corriente de partida en los casos de arranques más pesados, en el que un esquema estrella-triángulo ya no sería recomendable.

Funcionamiento

La conexión a la red de alimentación se realiza cuando el botón pulsador S1 acciona el relé temporizador KT, y energiza la bobina del contactor K3. En este momento, se realiza un conexionado estrella del autotransformador. El contacto auxiliar 13-14 (columna 3) del contactor K3, energiza la bobina del contactor K2, en ese instante se energiza al autotransformador y en esta condición, el motor arranca con tensión reducida. Obsérvese que el contacto 11-12 de K3 (columna 5), abre y evita la energización de la bobina del contactor K1. La bobina del contactor K3 se mantiene energizada a través de su contacto auxiliar 13-14 (columna 3) y el contacto de K2 13-14 (columna 4) y el contacto 1-2 de KT

La bobina del contactor K2 se mantiene igualmente energizada mediante su contacto 13-14 (columna 4) y el contacto 11-12 (columna 3) del contactor K1 desenergizado. Transcurrido el tiempo preestablecido en el relé temporizador, se realiza la conmutación, cambiando de posición el contacto auxiliar 1-2 (columna 1) del contactor KT, o

se abre este contacto auxiliar normal-cerrado. En este instante, la bobina del contactor K3 se desenergiza, y el contacto 11-12 (columna 5) se cierra y por consiguiente, la bobina del contactor K1 se energiza mediante el contacto 13-14 de K2 (columna 4). En este momento, se cierran los contactos principales de K1 y el motor opera con plena tensión. Al energizarse la bobina del contactor K1, ella se mantiene en esa condición mediante su contacto 13-14 (columna 5) y se abren sus contactos 11-12 (columna 3) y 15-16 (columna 1) impidiendo que las bobinas de los contactores K3 y K2 sean energizadas nuevamente. Para interrumpir la operación del motor basta con pulsar el botón S0 y volverá a la misma situación inicial. El relé térmico FR1 posee un contacto en la columna 1 que puede desconectar el motor en caso de funcionamiento en condiciones de sobrecarga. La lámpara H2 de la columna 7 señalará el disparo del relé térmico FR1

Ventajas del arranque compensado

a) Al pasar de la tensión reducida para la tensión plena o de la red, el pico de corriente es bastante reducido, debido a que el autotransformador por poco espacio de tiempo se vuelve una reactancia.

b) Partida de carga con alta inercia, como bombas, ventiladores u otras máquinas que demoran para alcanzar su velocidad nominal. c) Puede ser utilizada aún para motores con tensión nominal en triángulo de sólo 380V, (en el caso del esquema de arranque estrella - triángulo, la tensión del motor debe ser de 660/380V).

Desventajas del arranque compensado

a) La reducción de la corriente es ajustada conforme el tap utilizado en el autotransformador.

b) Gran volumen o tamaño del tablero debido al autotransformador.

c) Mayor costo.

31 Capítulo VII Curso
MUNDO DE LA ELECTRICIDAD 27 años 31 MUNDO DE LA ELECTRICIDAD 31 Capítulo VII Curso
Capacitación MUNDO DE LA ELECTRICIDAD 27 años
de Capacitación
de

Datos para pedido de autotransformador trifásico

- Potencia o corriente del motor a ser conectado a él.

- Número de arranques por hora del motor.

- Valores de los tap de salida.

- Valor de la tensión de la red eléctrica.

Dimensionamiento de los contactores

El contactor K1 se dimensiona por la corriente nominal del motor. IK1 = Inom.

Curso de Capacitación 32 Capítulo VII MUNDO DE LA ELECTRICIDAD 27 años
100%
Circuito
380 V - 50 Hz R S T K1 FR1 M 3 R F4 220 V-50 Hz 95 96 98 FR1 S0 S1 K1 13 14 F1 F2 F3 1 3 5 2 4 6 K2 1 3 5 2 4 6 K3 K2KT K3 K1 K2 H2 A2 A2 A2 A2 X2 K3 K3 K1 K1 K2 11 12 15 16 X1 1 2 3 4 5 6 N 1 3 5 2 4 6 2 4 6 1 3 5 11 12 11 12 13 14 13 14 KT A1 A1 A1 A1
80% 65% 0% Circuito de fuerza
de mando
Arranque compensado, esquema de fuerza y mando.

El contactor K2 se dimensiona por:

IK2 = A2x Inom. Donde A corresponde al tap de mayor valor; A = 0,80.

El contactor K3 se dimensiona por:

IK3 = B x (1-B) x Inom. Donde B corresponde al tap de menor valor; B = 0,65.

Regulación del relé térmico: El relé térmico se regula a la corriente nominal del motor. Lista de materiales

- Tres fusibles de fuerza tipo retardado (F1, F2, F3) con sus bases respectivas.

- Un fusible de mando tipo rápido (F4) con su base respectiva o disyuntor TM.

- Un contactor K1 con 1 normal abierto y 2 normal cerrado.

- Un contactor K2 con 1 normal abierto.

- Un contactor K3 con 1 normal abierto y 1 normal cerrado.

- Un temporizador de 0-20 segundos con 1 NC. Temporizado a la conexión.

- Un autotransformador trifásico para arranque compensado.

- Un relé térmico.

- Un pulsador de parada, normal cerrado. (color rojo).

- Un pulsador de arranque, normal abierto. (color verde).

- Una lámpara de señalización.

- Instrumentos de medición: Amperímetro, Voltímetro, Cosfímetro (optativo).

- Cables para conexión de circuito de fuerza.

- Cables para conexión de circuito de mando (mínimo 1 mm2).

- Tablero metálico de 60x85 cm.

- Otros materiales menores: Riel, bornera, terminales, PG, tornillos y tuercas.

Como estos motores son de elevada potencia se pueden colocar en el tablero instrumentos de medición como:

- Amperímetro, con selector amperométrico.

- Voltímetro, con selector voltimétrico.

- Y otros instrumentos que pida el fabricante.

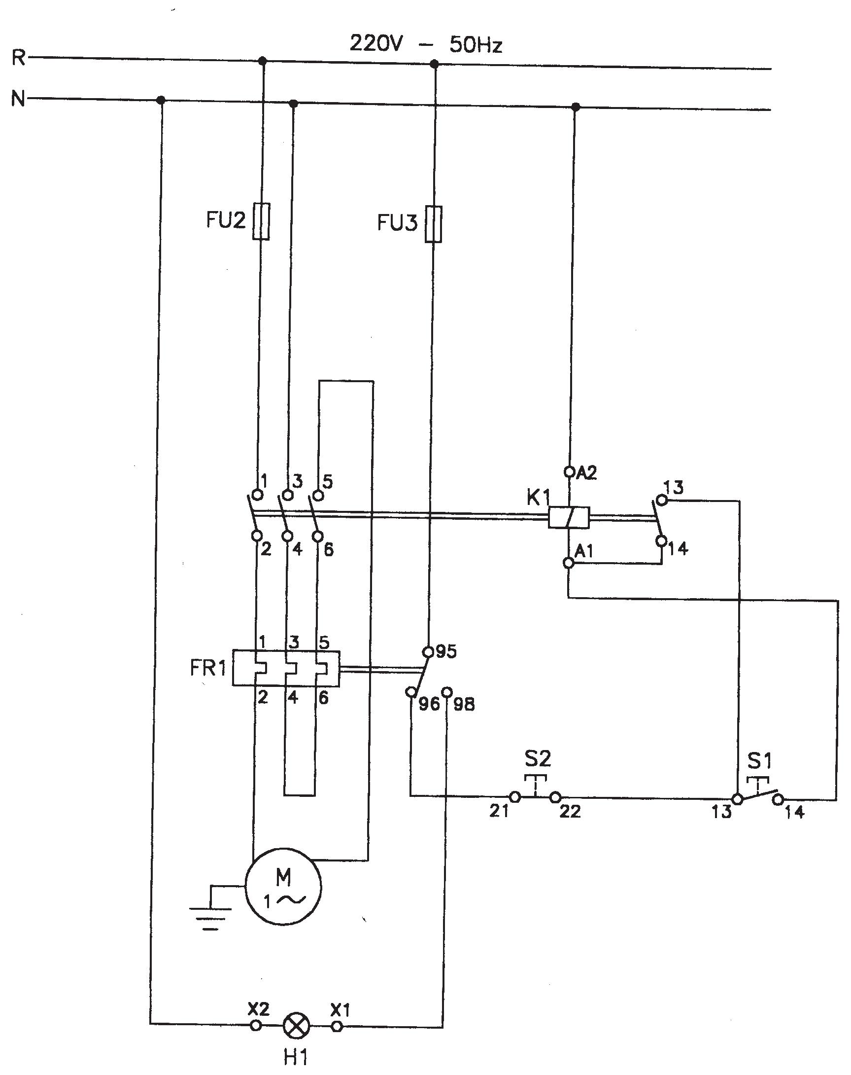
Guardamotor tripolar en red monofásica

Como sólo se fabrican contactores y relés

térmicos tripolares para la protección de motores monofásicos contra sobrecargas de acción prolongada, se debe hacer circular la corriente del motor por los tres elementos del relé térmico. Si no se hace esto el relé cortaría el circuito de mando por no circular corriente por uno de sus contactos (falta de corriente en una de las fases). El circuito de mando es el mismo al utilizado en el arranque directo.

Regulación del relé térmico : El relé térmico se regula a la corriente nominal del motor.

IRT = Inom.

Funcionamiento

La línea de fase F1 fusible intercalado, accede directamente al borne 1 de potencia del contactor K1.

La línea del neutro se conecta al borne 3 del contactor, que por medio de un puente entre los bornes 4 y 6 del relé térmico FR1, el neutro adquiere continuidad en el borne 5 del contactor, para posteriormente realizar el conexionado en el borne del motor.

Al pulsar S1, se energiza la bobina del contactor K1.

Al soltar S1, la bobina se mantiene energizada mediante el enclavamiento del contacto auxiliar (13-14) del contactor; así se pone en marcha el motor.

Al pulsar S2 se desenergiza la bobina, el contactor desconecta sus contactos de potencia y auxiliar y el motor para. El contactor, además puede desconectarse por fusión del fusible F1, o por disparo del relé térmico FR1, debido a sobrecalentamiento de sus contactos que a su vez arrastra un contacto solidario 95, hace conexión por el contacto 98, con el fin de encender la lámpara H1 (indicador del disparo del relé térmico).

Lista de materiales

- F1= Fusible de potencia o de fase, protege contra sobreintensidad de cortocircuito.

- F2= Fusible de mando contra sobreintensidad de cortocircuito.

- K1= Contactor tripolar, con un normal abierto.

33 Capítulo VII Curso de Capacitación MUNDO DE LA ELECTRICIDAD 27 años

Esquema de fuerza y mando.

Guardamotor tripolar en red monofásica, esquema de fuerza y mando.

- FR1= Relé térmico.

- S1= Pulsador de marcha, normal abierto color verde.

- S0= Pulsador de parada, normal cerrado color rojo.

- H1= Lámpara indicadora del disparo del relé térmico por falla o sobrecalentamiento de sus contactos.

- Cables para la conexión del circuito de mando.

- Cables para la conexión del circuito de fuerza.

- Tablero metálico o de PVC de 30 x 30 cm.

- Otros materiales: Riel, bornera, terminales, PG, tornillos y tuercas.

Curso de Capacitación 34 Capítulo VII MUNDO DE LA ELECTRICIDAD 27 años
R N
F1 F2 S0 K1 M 1 FR1 1 3 5 2 4 6 H1 X2 X1 220 V-50 Hz
1 3 5 2 4 6 S1 13 14 21 22 13 14 95 96 98 A2 A1
Dicta extraordinarias carreras técnicas habilitadas por el MEC: - Técnico Superior en Electricidad. - Técnico Superior en Electromecánica. - Técnico Superior en Mecatrónica. Instituto Técnico Superior de Electricidad ITC, Centro de Formación y Capacitación Profesional de Nivel Terciario reconocido por el MEC Dicta extraordinarios cursos talleres certificados por el MEC: Informaciones e inscripciones: Adela Speratti 1673 c/ Rca. Francesa, Barrio Ciudad Nueva, Asunción. Tels.: (021) 201-249 y (0971) 213-424 . E-mail: secretaria@itc.edu.py El ITC cuenta con: Sedes propias. Aulas climatizadas. Biblioteca. Plantel de profesores de primer nivel. Patio de Maniobras de 23 kV/380/220 V. Generador de Emergencia. Laboratorios con materiales y equipos de última generación. Paneles solares. - Energía Solar. - Sistemas de Distribución de Energía Eléctrica. - Sistemas de Automatización y Control Industrial. Síguenos en: facebook.com/ITCPY @ITCpy Cursos de capacitación abiertos y cerrados
Eléctricas. Líneas Compactas Protegidas. Generadores de Emergencia. Líneas Subterráneas.
Subestaciones

LLAVES TERMOMAGNÉTICAS MDW - MDWH

Desarrollados para la protección de instalaciones eléctricas contra sobrecarga y cortocircuito. Tiene corrientes de 2 a 125 A (MDW) y 6 a 63 A (MDWH) y se encuentran en las versiones monopolar, bipolar o tripolar.

Para uso en el:

Para tu hogar y tus artículos eléctricos

Para vos y tus seres queridos

De una marca líder en fabricación de insumos eléctricos

Casa Central (Asunción): (021) 517 5000

Avda. Boggiani Nº 7367 c/ Músicos del Chaco

Zona Este (0983) 620 347

Zona Sur (0985) 859 594

Zona Norte (0981) 966 694

televentas@recordelectric.com ventas@recordelectric.com www.recordelectric.com recordelectricsaeca @recordelectric recordelectricsaeca

Hogar Corporaciones Industrias Agronomía
Garantía SOLUCIONES ELECTROMECÁNICAS INTEGRALES
Confianza Seguridad

Turn static files into dynamic content formats.

Create a flipbook
Issuu converts static files into: digital portfolios, online yearbooks, online catalogs, digital photo albums and more. Sign up and create your flipbook.