
1 minute read
Lección 2.2.2: Operación del Sistema
Lección 2.2.2: Operación del Sistema
1. Regulación de la Velocidad del Motor
Advertisement
El ECM de la máquina recibe una señal del selector de velocidad y lo transmite (como PWM) al ECM del motor, hay 10 velocidades sin carga
“NO LOAD Engine Speeds” velocidades del motor Selección del dial Velocidad (RPM) 1 1000
2 1100
3 1200
4 1300
5 1470
6 7 1590 1700
8 9 10 1800 1900 1970
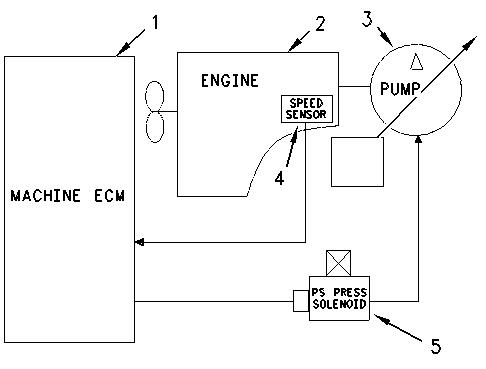
2. Regulación de la bomba
La presión PS “Power Shift” (cambio de potencia) limita la potencia hidráulica entregada por la bomba (Potencia = Flujo X Presión), esta potencia es afectada por la posición de velocidad del motor y el modo de trabajo
3 Control Automático de Velocidad del Motor (AEC)
Este control reduce automáticamente la velocidad del motor cuando no hay carga (NO LOAD) por más de 3 segundos
(1) AEC switch (2) Indicador ON
4 Control de Baja en Vacío (LOW IDLE)
Cuando no hay carga y los joystick están en neutral, reduce la velocidad del motor, esta ubicado el switch en el joystick derecho
Ni el AEC ni el LOW IDLE funciona con el interruptor de respaldo (backup switch) en MAN (manual)
AEC / MODO Posición del interruptor AEC Posición de velocidad del motor
Posición del interruptor manual de Low Idle Descripción
Primer estado OFF 5 a 10 OFF Luego de 3 segundos sin carga reduce la velocidad en 100 RPM Segundo estado ON 5 a 10 OFF Luego de 3 segundos sin carga (o con una carga muy ligera)el sistema AEC reduce la velocidad a 1300 RPM
Manual baja en vacío Manual baja en vacío
ON ó OFF 3 a 10 ON La velocidad se reduce a 1000 - 1100 RPM
OFF 4 a menos Pasa a OFF La velocidad se reestablece
5 Bloqueo sistema de giro

zz
