
Vibrofonçage Egli Force et précision

![]()


Suspension des flexibles
Flexibles hydrauliques
Suspension

Isolateur de vibrations (étrier de suspension)
Balourd
Boîtier vibrant
Pince de serrage hydraulique
Élément à vibrofoncer
Relié à l'élément à vibrofoncer, le vibrofonceur transmet des vibrations dans le sol. Le sol autour de l'élément à vibrofoncer est ainsi mis dans un état quasi liquide (liquéfaction). De cette manière, le frottement latéral et la résistance de pointe entre l'élément à vibrofoncer et le sol sont considérablement réduits. Cela permet d'enfoncer l'élément à vibrofoncer dans le sol avec une faible charge de la vibration.


Ces vibrateurs offrent une puissance maximale avec un minimum de vibrations au sol; idéal pour les interventions dans les travaux spéciaux de génie civil en milieu urbain ou les travaux dans un environnement sensible aux vibrations. Ceci est garanti par le démarrage et l'arrêt sans résonance. De plus, l'amplitude des vibrations peut être variée en continu durant le processus de travail. La fréquence propre du sol est ainsi prise en compte; le processus de vibrofonçage se déroule à la fois efficacement et avec peu de vibrations.
Domaines d'application
• travaux spéciaux de génie civil en milieu urbain
• environnement sensible aux vibrations
Avantages
• secousses minimales dans le sol
• adaptation optimale aux conditions du sol
• technique ménageant les engins et l‘environnement
La série d'engins HFV avec des balourds réglables durant le fonctionnement est utilisée partout où des restrictions de propagation des vibrations dans le sol sont requises, comme lors de travaux directement à côté de bâtiments existants ou dans les zones urbaines. Ces engins permettent d'éviter les vibrations de résonance au démarrage et à l'arrêt et de régler une amplitude optimale adaptée aux conditions du sol durant le processus de travail.
Secousse au sol mm/seconde
Vibrofonceur standard
Vibrofonceur variable
Fréquences de résonance
Vitesse de rotation/Fréquence
Compacts et légers, ces vibrofonceurs peuvent être montés sur toutes les pelles courantes. L'alimentation en énergie est assurée par le système hydraulique de la pelle et la commande par le joystick de la pelle. Différents modèles d'engins et des accessoires utiles sont disponibles pour les tâches les plus diverses:
• grande capacité de fonçage grâce à des forces de compression et d'extraction élevées
• dispositifs de serrage pouvant être tournés de 90°
• montage facile
• en option: montage de pince double pour fonçage de tubes
• en option: peut être équipé d'un système de refroidissement
• en option: peut être modifié pour fonctionner avec un groupe d'entraînement
• en option: châssis de transport et de stockage avec caisse à outils
Domaines d'application
• travaux de fonçage et d'extraction
• mise en place de profilés de palplanches et vibrofonçage de tubes (avec disposition de pinces de serrage modifiée)
• mise en place de profilés en plastique, de pieux en bois, de profils légers et de cages d'armature
• pour les zones sensibles aux vibrations, en milieu urbain
• pour les sols lourds
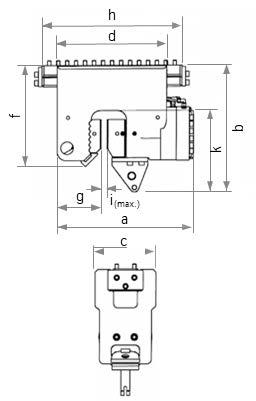
Données techniques pour vibrofonçage à moment fixe

Vibrofonceur MS-4 HFB
Redesign avec potence Egli pour vibrofonceur *Réglage: Marteau=simple effet / H // Pince=double effet / S
Avantages
• petit et compact
• utilisation simple avec commutation de sécurité
• silencieux et d'utilisation universelle
• raccordement à l'engin porteur par montage direct adaptateur pendulaire; pour les longs éléments à vibrofoncer, avec une potence pour vibrofonceur 1.5 m ou 2.4 m

Vibrofonceur MS-5 HFBV avec potence Egli pour vibrofonceur
Données techniques pour vibrofonçage à moment d'excentricité variable
Dispositif
Les vibrofonceurs à prise latérale permettent de saisir le matériau à enfoncer, de le serrer et de le vibrofoncer dans le sol en une seule opération. C'est un avantage décisif, surtout lorsque l'espace de construction ou la hauteur sont limités, car les vibrofonceurs traditionnels pour pelle doivent être posés par le haut sur l'élément à vibrofoncer.
Nos vibrofonceurs à prise latérale peuvent être montés sur presque toutes les pelles du commerce. L'alimentation en énergie est assurée par le système hydraulique de la pelle et la commande par joystick de la pelle.
Données techniques
Poids sans adaptateur, dynamique (dispositif serrage inférieur inclus)
Marteau H / Pince S*
Amplitude des vibrations (dispositif
Avantages
• grâce au dispositif de rotation/pivotement et à la pince latérale, optimal pour les travaux dans des espaces restreints
• excellente mobilité et fiabilité maximale
• pince de saisie latérale de conception robuste; peu de pièces mobiles et force de serrage élevée
• montage possible sur presque toutes les pelles du commerce sans intervention sur le système hydraulique grâce à un bloc de commande intelligent
• l'alignement vertical se fait par mesure et affichage de l'inclinaison

*Réglage: Marteau=simple effet / H // Pince=double effet / S



La potence pour vibrofonceur sert de rallonge au bras de la pelle pour obtenir une plus grande portée. Toutes les potences pour vibrofonceurs sont également disponibles aves un plan de perçage permettant de visser la plaque d'adaptation.
Cloche de fonçage
Diamètre (mm)
Cloche de fonçage pour tuyaux acier
Cloche de fonçage pour tuyaux acier

135/155/195 +/-3
236/260/300 +/-3
Utilisé par exemple pour les poteaux en bois ou les tuyaux en acier galvanisé dans la construction hydraulique.



pour vibrofonceur
Rallonge * 255 840x300x1'040
Convient pour MS-3 HFB et MS-4 HFB SGL Rail
* avec 2 pinces de serrage MS-U 12
> épaisseur du matériau 0-15 mm ou 8-23 mm
• pinces de serrage spéciales
• rallonge de pied, par exemple pour utilisations en voie ferrée
Contrairement aux autres types de vibrofonceurs, le vibrofonceur en pendulaire est indépendant d'une pelle comme engin porteur, ce qui permet de travailler avec un éventail presque illimité de longueurs d'éléments à vibrofoncer. De plus, il est souvent utilisé lorsqu'il n'est pas possible d'aller directement jusqu'à l'axe de la palplanche, mais qu'il est nécessaire de vibrofoncer ou d'extraire un élément de vibrofonçage autour d'obstacles.
Avantages
• performance maximale et adaptée grâce au groupe hydraulique
• travail dans un environnement sensible aux vibrations
• adaptation optimale aux conditions du sol
• technique ménageant les engins porteurs et l'environnement
• montage sur mât de battage, sur demande
• nombreux dispositifs de serrage disponibles
Poids (sans dispositif serrage)
Amplitude vibrations (sans dispositif serrage/
Groupe

Les groupes d'entraînement répondent aux dernières prescriptions en matière de norme antipollution et sont peu bruyants et peu gourmands en énergie. Ils sont commandés par une télécommande filaire ou radio. En option, les paramètres de travail et les données de la machine peuvent être consultés en ligne à distance via un modem de données. Elles se caractérisent par une construction robuste, une grande fiabilité et de nombreux accessoires.

gaz d'échappement



Les dispositifs de serrage relient l'élément à vibrofoncer, par exemple des profilés, des pieux, des poutres en I ou des tubes, au vibrateur de manière à résister aux vibrations. Pour les travaux à partir d'un mur, les dispositifs de serrage peuvent être tournés de 90°. Des plaques d'adaptation sont disponibles pour permettre différents agencements sur le dispositif de serrage. En outre, il existe des mâchoires de serrage pour les palplanches doubles ainsi que des mâchoires à rayon pour le vibrofonçage de tubes. Il est important de faire le bon choix: la force de serrage du dispositif de serrage doit être au moins égale à 1,2 fois la force centrifuge du vibrateur.
Domaines d'application
• comme pinces simples / doubles pour profilés en U/Z, les poutres en I et les tubes
• dispositifs de serrage spéciaux pour des tâches particulières, comme p.ex. pour les pieux en bois, les pieux en béton et les tubes de petit diamètre

Données techniques
visser directement
sur barre de serrage
3000 possible avec équipement spécial

Agencement du dispositif
Pinces de levage
Les pinces de levage, disponibles en différentes tailles, sont idéales pour une prise rapide du matériel à vibrofoncer. Elles garantissent en même temps un travail facile et en toute sécurité lors de la mise en place du matériel à vibrofoncer.
égalementDisponibledans
Avantages
• double sécurité empêchant l'ouverture sous charge
• maniement facile
• poids réduit

Châssis de transport Egli
Des solutions de transport sûres et économiques pour divers équipements pour pelle grâce aux châssis de transport Egli!
Nos supports sont conçus et adaptés parfaitement aux engins et offrent une grande facilité d'utilisation. Le changement de chantier devient sûr et simple. Grâce à la construction compacte et modulaire et au poids optimisé, on ne transporte pas de poids supplémentaire inutile.

Étrier de support réglable en hauteur pour la potence
Construction modulaire: disponible également sans extension de potence
Compartiment pour documentation et outils
Contrôleur de vibrations
Le contrôleur de vibrations VM40C sert à surveiller et à documenter automatiquement les vibrations afin d'éviter d'endommager les bâtiments environnants. Le VM40C contribue ainsi à la sécurité sur le chantier et la documente également. La personne utilisatrice est avertie par un voyant d'alarme bicolore ou par modem mobile (SMS) lorsque les paramètres admissibles préalablement définis sont dépassés.




Plus de 250 équipements pour pelle directement disponibles à partie de Rossrüti ou de Bienne! rent@gebr-egli.ch




Gebrüder Egli Maschinen AG Konstanzerstrasse 14
CH-9512 Rossrüti / Wil SG
+41 (0)71 913 85 60
www.gebr-egli.ch
info@gebr-egli.ch