Full download Nuclear reactor physics and engineering john c. lee pdf docx

Page 1


Nuclear Reactor Physics and Engineering John C. Lee

Visit to download the full and correct content document: https://ebookmass.com/product/nuclear-reactor-physics-and-engineering-john-c-lee/

More products digital (pdf, epub, mobi) instant download maybe you interests ...

Nuclear reactor physics and engineering Lee

https://ebookmass.com/product/nuclear-reactor-physics-andengineering-lee/

Nuclear Physics 1: Nuclear Deexcitations, Spontaneous Nuclear Reactions Ibrahima Sakho

https://ebookmass.com/product/nuclear-physics-1-nucleardeexcitations-spontaneous-nuclear-reactions-ibrahima-sakho/

Physics of nuclear reactors K. Umasankari

https://ebookmass.com/product/physics-of-nuclear-reactors-kumasankari/

Nuclear engineering : a conceptual introduction to nuclear power Joyce

https://ebookmass.com/product/nuclear-engineering-a-conceptualintroduction-to-nuclear-power-joyce/

Bioprocess Engineering. Kinetics, Sustainability, and Reactor Design 2nd

Edition Shijie Liu

https://ebookmass.com/product/bioprocess-engineering-kineticssustainability-and-reactor-design-2nd-edition-shijie-liu/

Bioprocess Engineering: Kinetics, Sustainability, and Reactor Design 3rd Edition Shijie Liu

https://ebookmass.com/product/bioprocess-engineering-kineticssustainability-and-reactor-design-3rd-edition-shijie-liu/

Fundamentals of Nuclear Science and Engineering 3rd Edition

https://ebookmass.com/product/fundamentals-of-nuclear-scienceand-engineering-3rd-edition/

Physics and Radiobiology of Nuclear Medicine 4th Edition, (Ebook PDF)

https://ebookmass.com/product/physics-and-radiobiology-ofnuclear-medicine-4th-edition-ebook-pdf/

A Modern Primer in Particle and Nuclear Physics

Francesco Terranova

https://ebookmass.com/product/a-modern-primer-in-particle-andnuclear-physics-francesco-terranova/

NUCLEARREACTOR PHYSICSAND ENGINEERING

NUCLEARREACTOR PHYSICSAND ENGINEERING

UniversityofMichigan

AnnArbor,Michigan

Thiseditionfirstpublished2020 © 2020JohnWiley&Sons,Inc.

Allrightsreserved.Nopartofthispublicationmaybereproduced,storedinaretrievalsystem,ortransmitted,inany formorbyanymeans,electronic,mechanical,photocopying,recordingorotherwise,exceptaspermittedbylaw.Advice onhowtoobtainpermissiontoreusematerialfromthistitleisavailableathttp://www.wiley.com/go/permissions.

TherightofJohnC.Leetobeidentifiedastheauthorofthisworkhasbeenassertedinaccordancewithlaw.

RegisteredOffice

JohnWiley&Sons,Inc.,111RiverStreet,Hoboken,NJ07030,USA

EditorialOffice 111RiverStreet,Hoboken,NJ07030,USA

Fordetailsofourglobaleditorialoffices,customerservices,andmoreinformationaboutWileyproductsvisitusat www.wiley.com.

Wileyalsopublishesitsbooksinavarietyofelectronicformatsandbyprint-on-demand.Somecontentthatappearsin standardprintversionsofthisbookmaynotbeavailableinotherformats.

LimitofLiability/DisclaimerofWarranty

Whilethepublisherandauthorshaveusedtheirbesteffortsinpreparingthiswork,theymakenorepresentationsor warrantieswithrespecttotheaccuracyorcompletenessofthecontentsofthisworkandspecificallydisclaimall warranties,includingwithoutlimitationanyimpliedwarrantiesofmerchantabilityorfitnessforaparticularpurpose.No warrantymaybecreatedorextendedbysalesrepresentatives,writtensalesmaterialsorpromotionalstatementsforthis work.Thefactthatanorganization,website,orproductisreferredtointhisworkasacitationand/orpotentialsourceof furtherinformationdoesnotmeanthatthepublisherandauthorsendorsetheinformationorservicestheorganization, website,orproductmayprovideorrecommendationsitmaymake.Thisworkissoldwiththeunderstandingthatthe publisherisnotengagedinrenderingprofessionalservices.Theadviceandstrategiescontainedhereinmaynotbe suitableforyoursituation.Youshouldconsultwithaspecialistwhereappropriate.Further,readersshouldbeawarethat websiteslistedinthisworkmayhavechangedordisappearedbetweenwhenthisworkwaswrittenandwhenitisread. Neitherthepublishernorauthorsshallbeliableforanylossofprofitoranyothercommercialdamages,includingbut notlimitedtospecial,incidental,consequential,orotherdamages.

LibraryofCongressCataloging-in-PublicationData

ISBN:9781119582328

CoverdesignbyWiley

Coverimage: © LanaPo/Shutterstock

Setin9/11pt,NimbusRomNo9LbySPiGlobal,Chennai,India.

PrintedintheUnitedStatesofAmerica

10987654321 applied for

Prefacexiv

2Neutron-nucleusReactionandNeutronCrossSection27

3NeutronFlux,ReactionRate,andEffectiveCrossSection59

4DerivationoftheNeutronDiffusionEquation77

5ApplicationsoftheOne-GroupNeutronDiffusionEquation99

6NumericalSolutionoftheNeutronDiffusionEquation131

7ApplicationsoftheTwo-GroupNeutronDiffusionEquation165

8NuclearReactorKinetics181

9FastNeutronSpectrumCalculation219

16Space-TimeKineticsandReactorControl489

17ElementsofNeutronTransportTheory543

AppendixA:KeyPhysicalConstants575

AppendixB:ComparisonofMajorReactorTypes577

AppendixC:SpecialMathematicalFunctions581

AppendixD:IntegralTransforms591

AppendixE:CalculusofVariationforOptimalControlFormulation595

AppendixF:KalmanFilterAlgorithm603

PREFACE

AnnArbor,Michigan

PERMISSIONSANDCOPYRIGHTS

ConvectiveBoilingandCondensation

©

NuclearReactorKinetics 2

©

MathematicalMethodsforPhysicist:AComprehensiveGuide 7

©

NuclearScienceandEngineering

© NuclearTechnology ©

ListofTables

ListofFigures

GH =1/s(s +1)(s +2)

GH =1/s(s +1)(s +2) G(s)

J0 (x),J1 (x)

J2 (x)

Yn (x)

In (x) Kn (x)

CHAPTER1 NUCLEARPOWERPLANTS

1.1HISTORYANDCURRENTSTATUSOFNUCLEARPOWER PLANTS

Figure1.1

1.2BASICFEATURESOFNUCLEARPOWERPLANTS 3

Source:

1.2BASICFEATURESOFNUCLEARPOWERPLANTS ∼ reactorcoolant

CHAPTER1:NUCLEARPOWERPLANTS

Figure1.2

feedwater

Source: steamgenerator

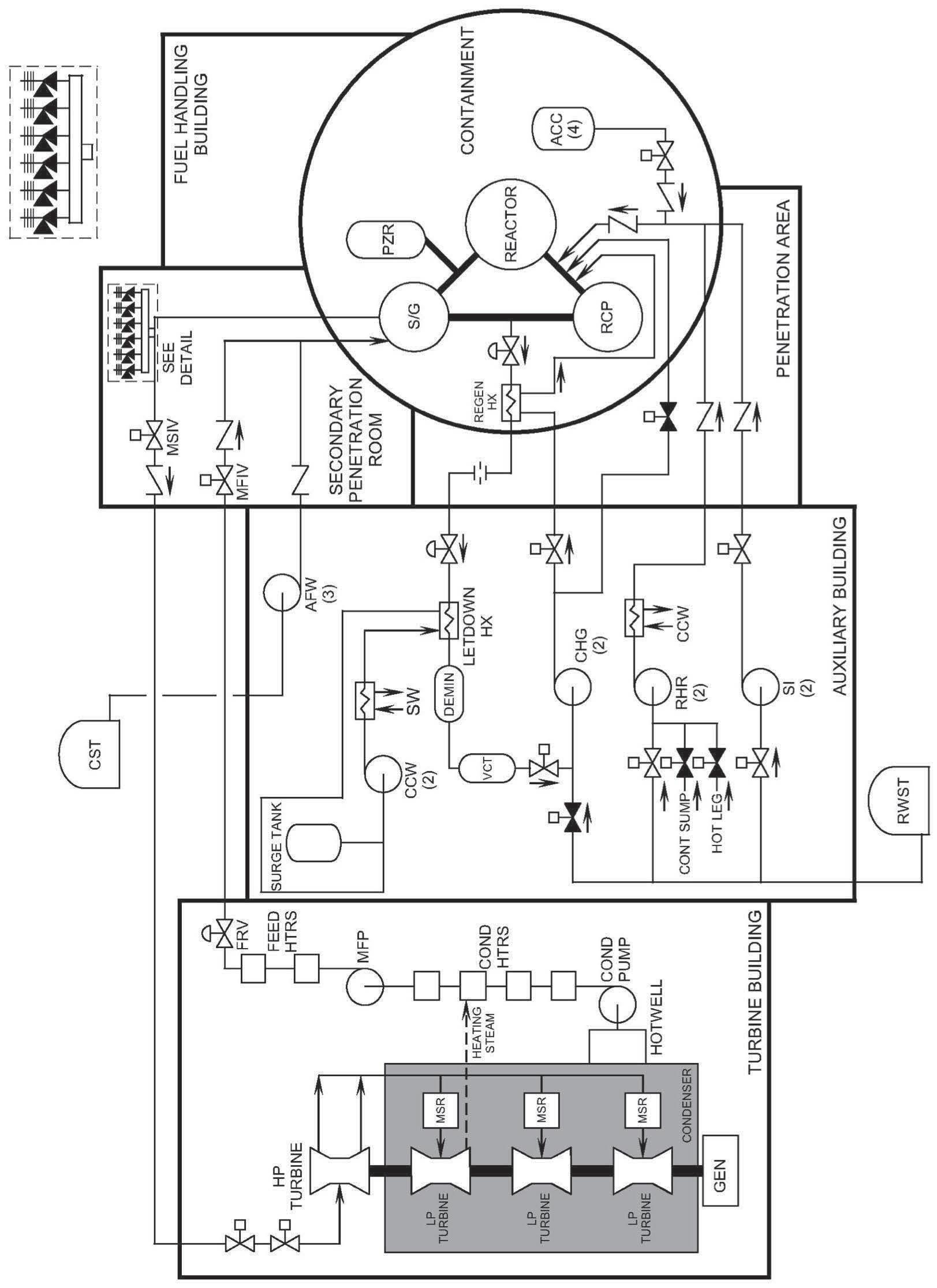
1.3PRESSURIZEDWATERREACTORSYSTEMS

Figure1.3
Source:

Turn static files into dynamic content formats.

Create a flipbook
Issuu converts static files into: digital portfolios, online yearbooks, online catalogs, digital photo albums and more. Sign up and create your flipbook.